LEMON Manuals: Even more car manuals for everyone: 1960-2025
Home >> Acura >> 1988 >> Integra LS, 4D Hatchback, Standard >> Repair and Diagnosis >> Engine Performance >> System >> Air Intake Control System >> Description >> Fast Idle Valve
April 5, 2026: LEMON Manuals is launched! Read the announcement.

Fast Idle Valve

A higher idle speed is needed to prevent erratic running during engine warm-up. This is accomplished on all models except Integra through use of a thermowax fast idle valve. When thermowax valve is less than 86°F (30°C), valve is open. When valve is open, additional air is allowed to by-pass throttle valve into intake manifold. When thermowax is hot, valve is closed. This operation is dependent solely upon coolant temperature. On Integra models, all idle speeds are controlled by the ECU, using the EACV.

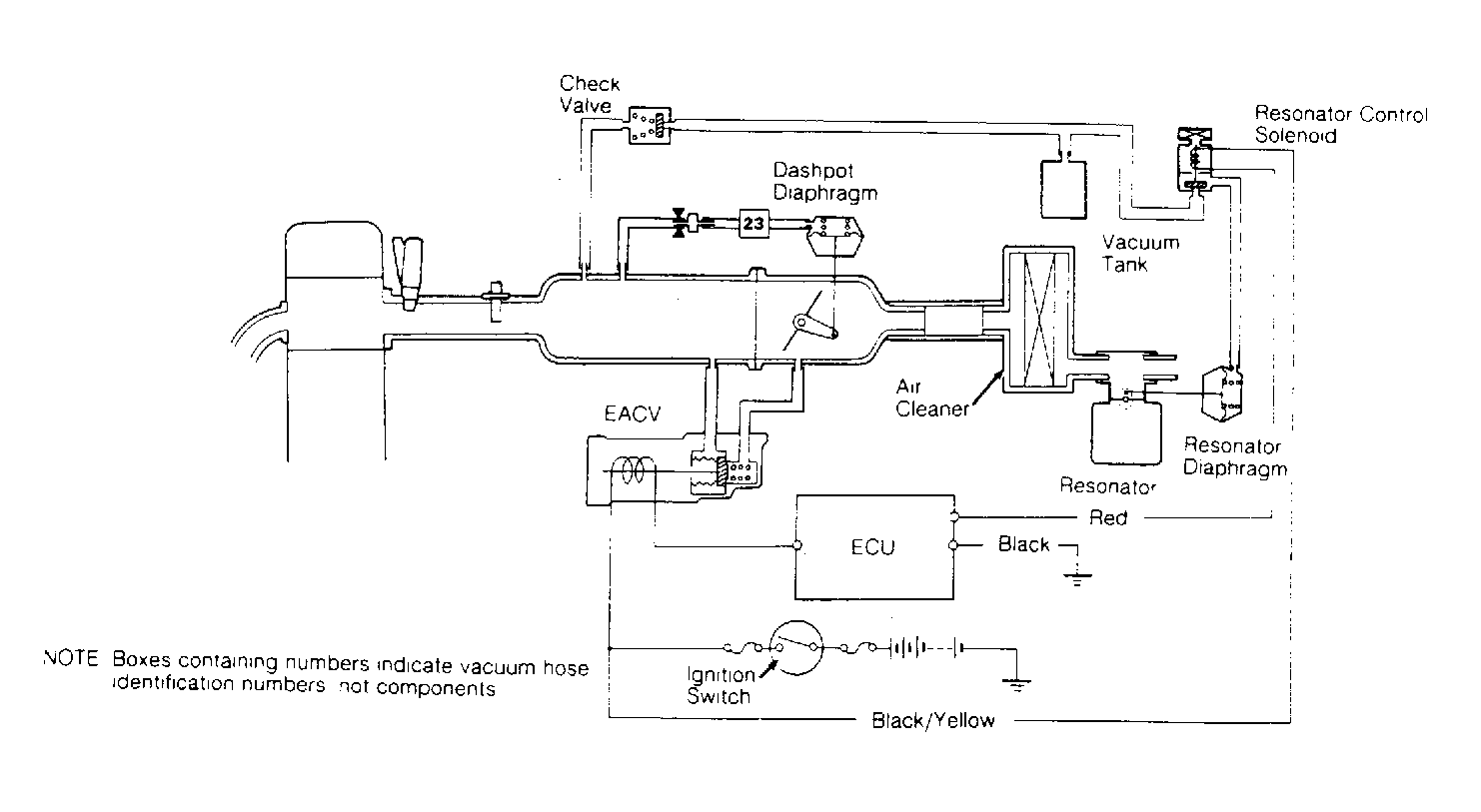
Fig 1: Air Intake Control System (Integra)
G93626Courtesy of AMERICAN HONDA MOTOR CO., INC.
Fig 2: Air Intake Control System (Legend)
G93628Courtesy of AMERICAN HONDA MOTOR CO., INC.