LEMON Manuals: Even more car manuals for everyone: 1960-2025
Home >> Acura >> 1992 >> Legend Base, Standard >> Repair and Diagnosis >> Body & Frame >> Power Windows >> Testing >> Power Window Relay Test
April 5, 2026: LEMON Manuals is launched! Read the announcement.

Power Window Relay Test

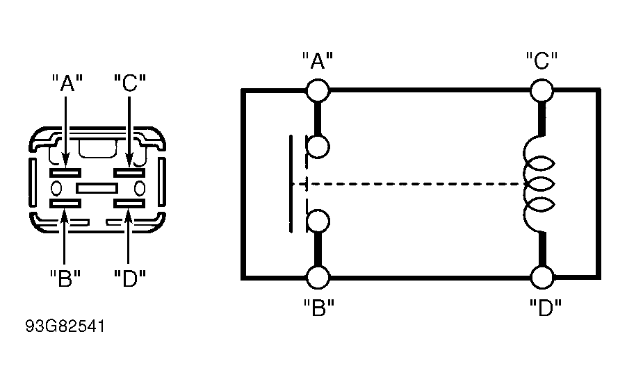
Remove power window relay from underhood fuse/relay box. Check for continuity between terminals "A" and "B". Continuity should not exist. Using jumper wires, connect terminals "C" and "D" to battery voltage and ground. See Fig 1 . If continuity does not exist between terminals "A" and "B", replace relay.

Fig 1: Power Window Relay Terminal ID
G93G82541Courtesy of AMERICAN HONDA MOTOR CO., INC.