LEMON Manuals: Even more car manuals for everyone: 1960-2025
Home >> Acura >> 1993 >> Legend Base, Standard >> Repair and Diagnosis (Single Page) >> Transmission >> Automatic Trans >> Diagnosis - MPYA >> System Testing >> Shift & Key Interlock Systems >> Notes
April 5, 2026: LEMON Manuals is launched! Read the announcement.

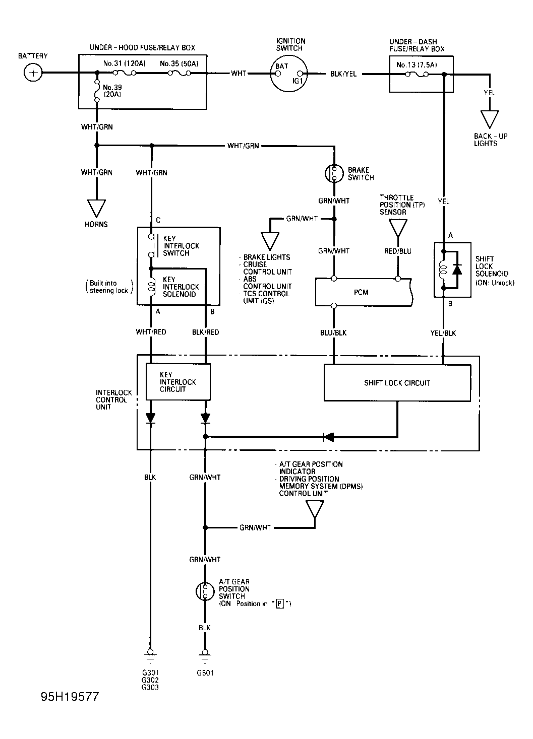
Shift & Key Interlock Systems: Notes

NOTE: If necessary, refer to wiring schematic when checking component wiring. See Figure .