LEMON Manuals: Even more car manuals for everyone: 1960-2025
Home >> Acura >> 1996 >> NSX Automatic >> Repair and Diagnosis >> Engine Performance >> System >> Engine Controls - Self-Diagnostics >> Component Locations
April 5, 2026: LEMON Manuals is launched! Read the announcement.

Component Locations

COMPONENT LOCATIONS

Component Location
Accelerator Pedal Position Sensor Left Rear Corner Of Front Luggage Compartment. See Fig 2 .
Clutch Switch (M/T Only) Left Rear Corner Of Front Luggage Compartment. See Fig 2 .
Control Box In Left Rear Corner Of Engine Compartment. See Fig 1 .
Crankshaft Position/Cylinder Identification (CKP/CYP) Sensor On Front Of Cylinder Head. See Fig 1 .
Data Link Connector (DLC) Under Glove Box, To Right of Console. See Fig 2 .
Engine Control Module (ECM) In Right Front Corner Of Engine Compartment. See Fig 1 .
Engine Coolant Temperature Sensor On Rear Of Engine. See Fig 1 .
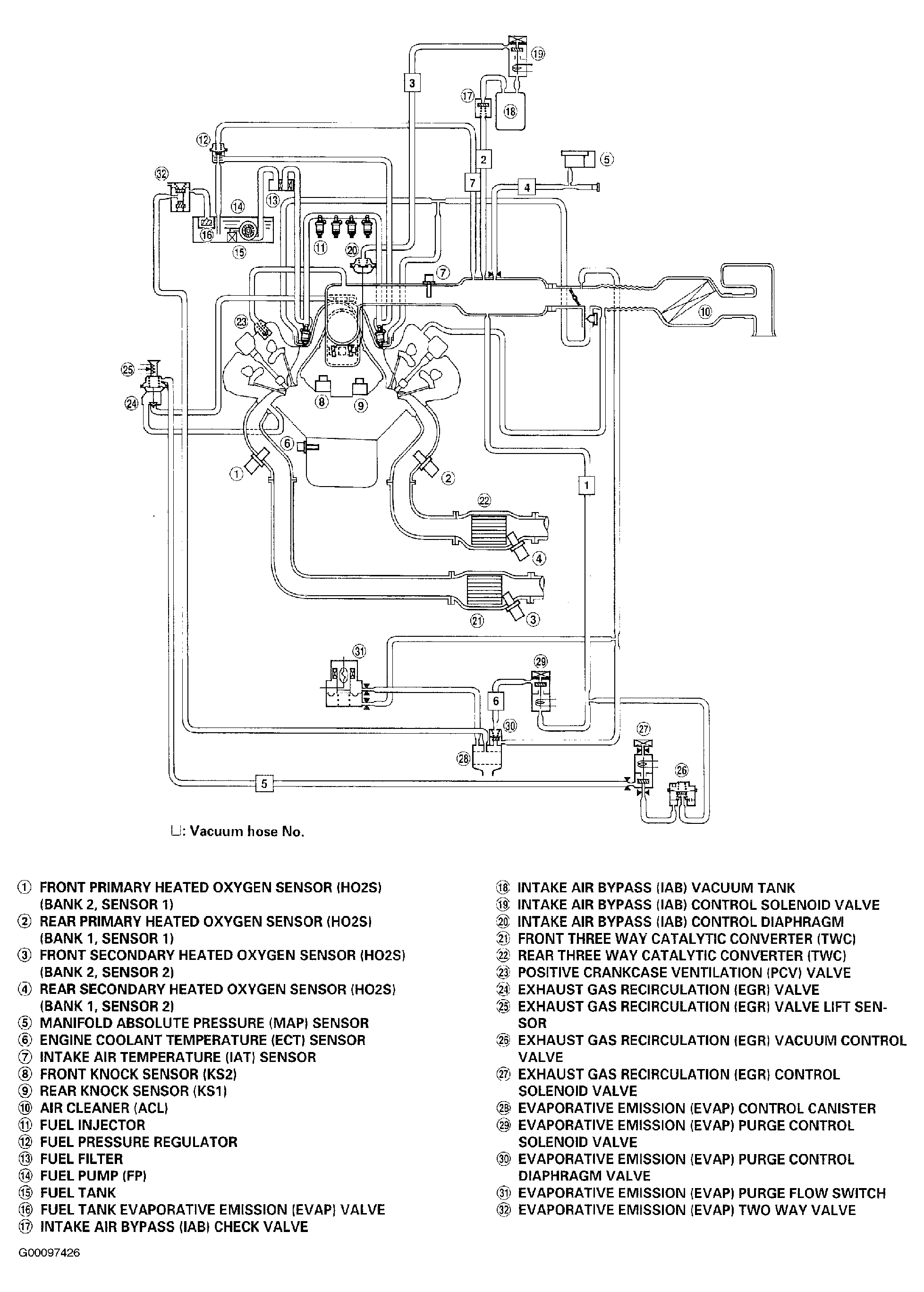
EGR Control Control Solenoid Valve In Control Box. See Fig 5 .
EGR Vacuum Control Valve In Control Box. See Fig 5 .
EGR Valve & EGR Valve Lift Sensor On Rear Of Engine. See Fig 1 .
Evaporative Emission (EVAP) Purge Flow Switch In Left Front Corner Of Engine Compartment. See Fig 1 .
Evaporative Emission (EVAP) Purge Control Solenoid Valve In Control Box. See Fig 5 .
Fuel Injector Resistor On Right Side Of Engine Compartment. See Fig 1 .
Fuel Pump Relay Behind Driver's Seat. See Fig 2 .
Fuel Pump Resistor In Right Front Corner Of Engine Compartment. See Fig 1 .
Heated Oxygen Sensors See Fig 1 .
Intake Air Bypass (IAB) Check Valve In Control Box. See Fig 5 .
Intake Air Temperature (IAT) Sensor On Intake Plenum. See Fig 1 .
Intake Air Bypass (IAB) Vacuum Tank Under Control Box. See Fig 5 .
Knock Sensors On Top Of Engine. See Fig 1 .
MAP Sensor In Control Box. See Fig 5 .
PGM-FI Main Relay In Right Rear Of Passenger Compartment. See Fig 2 .
Service Check Connector Under Right Side Of Glove Box. See Fig 2 .
Spark Plug Voltage Detection Module On Right Side Of Engine Compartment. See Fig 1 .
Throttle Position Sensor On Throttle Body. See Fig 1 .
Throttle Valve Control Motor On Throttle Body. See Fig 1 .
Throttle Valve Control Motor Relay In Right Front Corner Of Engine Compartment. See Fig 2 .

For component locations, see Fig 1 -Fig 6 . For connector identification and locations, see Fig 7 -Fig 20 .

Fig 1: Locating PGM-FI Components (1 Of 6)
G00097421Courtesy of AMERICAN HONDA MOTOR CO., INC.
Fig 2: Locating PGM-FI Components (2 Of 6)
G00097422Courtesy of AMERICAN HONDA MOTOR CO., INC.
Fig 3: Locating PGM-FI Components (3 Of 6)
G00097423Courtesy of AMERICAN HONDA MOTOR CO., INC.
Fig 4: Locating PGM-FI Components (4 Of 6)
G00097424Courtesy of AMERICAN HONDA MOTOR CO., INC.
Fig 5: Locating PGM-FI Components (5 Of 6)
G00097425Courtesy of AMERICAN HONDA MOTOR CO., INC.
Fig 6: Locating PGM-FI Components (6 Of 6)
G00097426Courtesy of AMERICAN HONDA MOTOR CO., INC.
Fig 7: Locating & Identifying Connectors - Right Side Of Engine (1 Of 2)
G00109776Courtesy of AMERICAN HONDA MOTOR CO., INC.
Fig 8: Identifying Connector Terminals - Right Side Of Engine (2 Of 2)
G00109777Courtesy of AMERICAN HONDA MOTOR CO., INC.
Fig 9: Locating & Identifying Connectors - Left Side Of Engine (1 Of 2)
G00109778Courtesy of AMERICAN HONDA MOTOR CO., INC.
Fig 10: Identifying Connector Terminals - Left Side Of Engine (2 Of 2)
G00109779Courtesy of AMERICAN HONDA MOTOR CO., INC.
Fig 11: Locating & Identifying Connectors - Behind Bulkhead Panels (1 Of 6)
G00109780Courtesy of AMERICAN HONDA MOTOR CO., INC.
Fig 12: Identifying Connector Terminals - Behind Bulkhead Panels (2 Of 6)
G00109781Courtesy of AMERICAN HONDA MOTOR CO., INC.
Fig 13: Locating & Identifying Connectors - Behind Bulkhead Panels (3 Of 6)
G00109782Courtesy of AMERICAN HONDA MOTOR CO., INC.
Fig 14: Identifying Connector Terminals - Behind Bulkhead Panels (4 Of 6)
G00109783Courtesy of AMERICAN HONDA MOTOR CO., INC.
Fig 15: Locating & Identifying Connectors - Behind Bulkhead Panels (5 Of 6)
G00109784Courtesy of AMERICAN HONDA MOTOR CO., INC.
Fig 16: Identifying Connector Terminals - Behind Bulkhead Panels (6 Of 6)
G00109785Courtesy of AMERICAN HONDA MOTOR CO., INC.
Fig 17: Locating & Identifying Connectors/Components - Front Compartment & Under Dash (1 Of 4)
G00109786Courtesy of AMERICAN HONDA MOTOR CO., INC.
Fig 18: Identifying Connector Terminals - Front Compartment & Under Dash (2 Of 4)
G00109787Courtesy of AMERICAN HONDA MOTOR CO., INC.
Fig 19: Locating & Identifying Connectors/Components - Front Compartment & Under Dash (2 Of 4)
G00109788Courtesy of AMERICAN HONDA MOTOR CO., INC.
Fig 20: Identifying Connector Terminals - Front Compartment & Under Dash (2 Of 4)
G00109789Courtesy of AMERICAN HONDA MOTOR CO., INC.