LEMON Manuals: Even more car manuals for everyone: 1960-2025
Home >> Acura >> 2002 >> 3.2CL Base >> Repair and Diagnosis >> External Pages >> Different variant/trim >> Section 1 (Vehicle Stability Assistance System) >> Description & Operation >> Modulator Unit >> Conventional Brake Mode
April 5, 2026: LEMON Manuals is launched! Read the announcement.

Conventional Brake Mode

WARNING: This page is about a different variant/trim than selected.

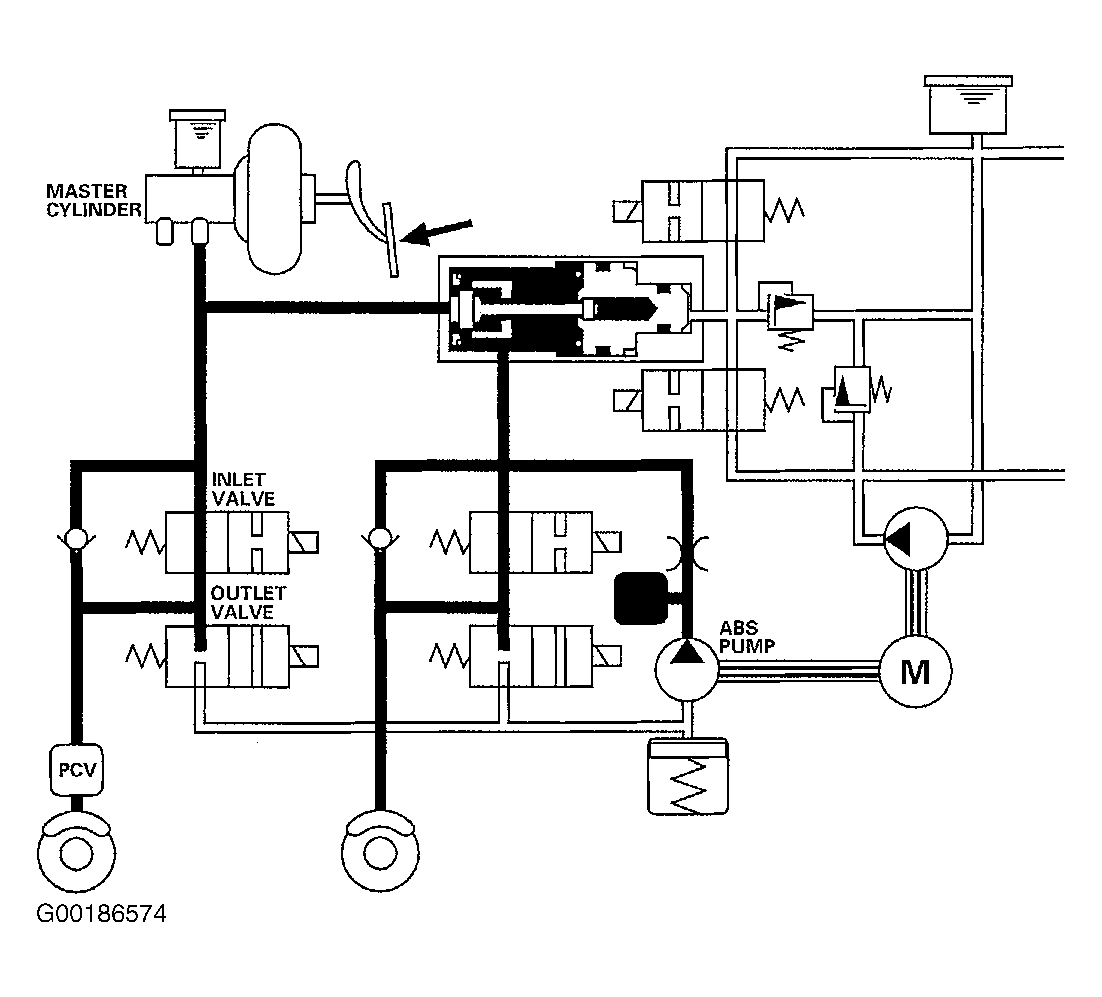
The brake fluid is provided to the brake calipers through four inlet valves. In ABS mode, the VSA control unit drives four inlet valves, four outlet valves, the ABS pump, and the pump motor the same as conventional ABS. See Fig 1 .

Fig 1: Identifying Conventional Brake Mode Circuit Path
G00186574Courtesy of AMERICAN HONDA MOTOR CO., INC.