LEMON Manuals: Even more car manuals for everyone: 1960-2025
Home >> Acura >> 2002 >> 3.2CL Base >> Repair and Diagnosis >> External Pages >> Different variant/trim >> Section 1 (Vehicle Stability Assistance System) >> Description & Operation >> Modulator Unit >> VSA Mode (Pressure Intensifying Operation)
April 5, 2026: LEMON Manuals is launched! Read the announcement.

VSA Mode (Pressure Intensifying Operation)

WARNING: This page is about a different variant/trim than selected.

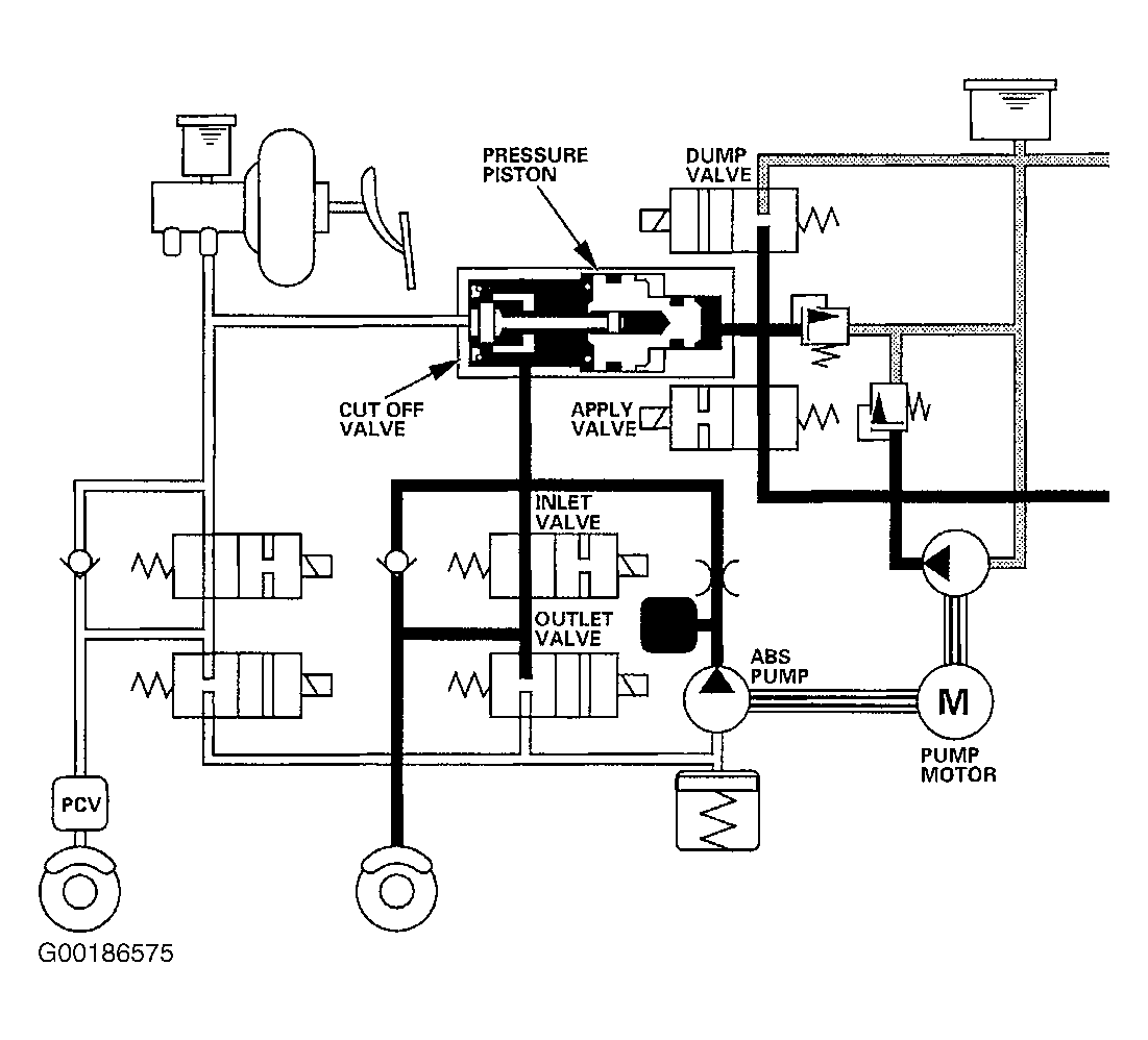
In pressure intensifying operation, the apply valve opens, the dump valve closes, and pump motor operates. The cutting valve is closed by the brake fluid for VSA control pressing on the pressure piston. At the same time, the brake fluid in the pressure chamber provides pressure to the brake caliper. See Fig 1 .

Fig 1: Identifying VSA Mode Circuit Path (Pressure Intensifying Operation)
G00186575Courtesy of AMERICAN HONDA MOTOR CO., INC.