LEMON Manuals: Even more car manuals for everyone: 1960-2025
Home >> Acura >> 2003 >> 3.2CL V6-3.2L SOHC >> Repair and Diagnosis >> Brakes and Traction Control >> Antilock Brakes / Traction Control Systems >> Electronic Brake Control Module >> Testing and Inspection >> ABS/TCS System
April 5, 2026: LEMON Manuals is launched! Read the announcement.

ABS/TCS System

Part 1 Of 3:




Part 2 Of 3:




Part 3 Of 3:





ABS/TCS Control Unit Inputs and Outputs for Connector A (26P)




Part 2 Of 2:





ABS/TCS Control Unit Inputs and Outputs for Connector B (16P)

Part 1 Of 2:




Part 2 Of 2:





ABS/TCS Control Unit Inputs and Outputs for Connector C (12P)

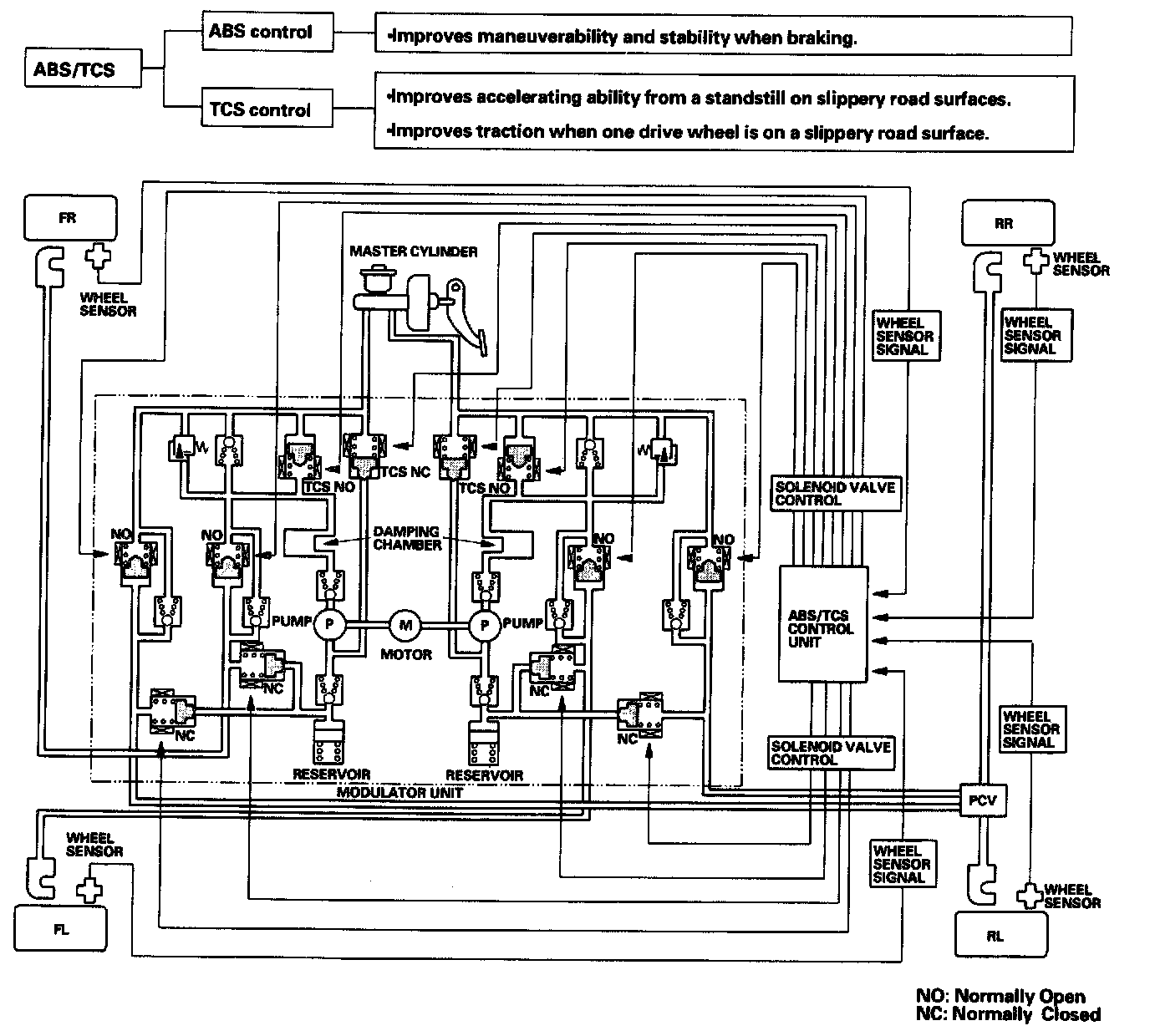
Outline





This system consists of the ABS/TCS control unit, the modulator unit, four wheel sensors, and the PCM. The system integrates the ABS (Anti-lock Brake System) and the TCS (Traction Control System) and controls both systems using the brakes.