LEMON Manuals: Even more car manuals for everyone: 1960-2025
Home >> Acura >> 2003 >> 3.2CL V6-3.2L SOHC >> Repair and Diagnosis >> Diagrams >> Connector Views >> Body Control Systems
April 5, 2026: LEMON Manuals is launched! Read the announcement.

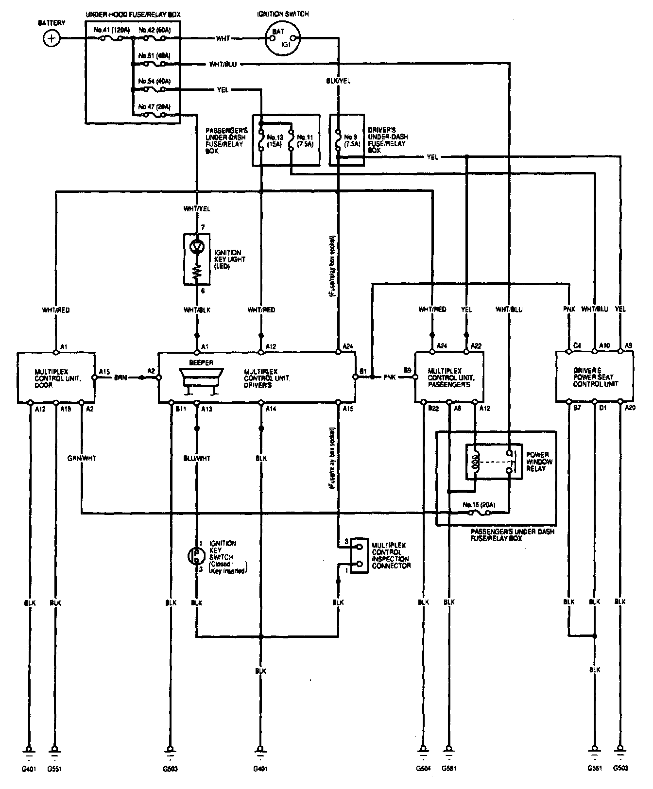
Body Control Systems

Multiplex Control System - Circuit Diagram (Power, Ground, Communication Lines):