LEMON Manuals: Even more car manuals for everyone: 1960-2025
Home >> Acura >> 2003 >> 3.2TL Base >> Repair and Diagnosis >> Engine Performance >> Vacuum Diagrams >> Introduction
April 5, 2026: LEMON Manuals is launched! Read the announcement.

Vacuum Diagrams: Introduction

This article contains underhood views or schematics of vacuum hose routing. Use these vacuum diagrams during the visual inspection in BASIC DIAGNOSTIC PROCEDURES article. This will assist in identifying improperly routed vacuum hoses, which cause driveability and/or computer-indicated malfunctions.

Fig 1: Evaporative Emission Control System Component Location Diagram (MDX)
G00199734Courtesy of AMERICAN HONDA MOTOR CO., INC.
Fig 2: Evaporative Emission Control System Vacuum Diagram (MDX)
G00199733Courtesy of AMERICAN HONDA MOTOR CO., INC.
Fig 3: Evaporative Emission Control System Vacuum Diagram (RSX)
G00070963Courtesy of AMERICAN HONDA MOTOR CO., INC.
Fig 4: Evaporative Emission Control System Vacuum Diagram (3.2CL)
G00070964Courtesy of AMERICAN HONDA MOTOR CO., INC.
Fig 5: Evaporative Emission Control System Vacuum Diagram (3.2TL)
G00070965Courtesy of AMERICAN HONDA MOTOR CO., INC.
Fig 6: Evaporative Emission Control System Vacuum Diagram (3.5RL)
G00070966Courtesy of AMERICAN HONDA MOTOR CO., INC.
Fig 7: Vacuum Diagram (MDX - 1 Of 2)
G00199735Courtesy of AMERICAN HONDA MOTOR CO., INC.
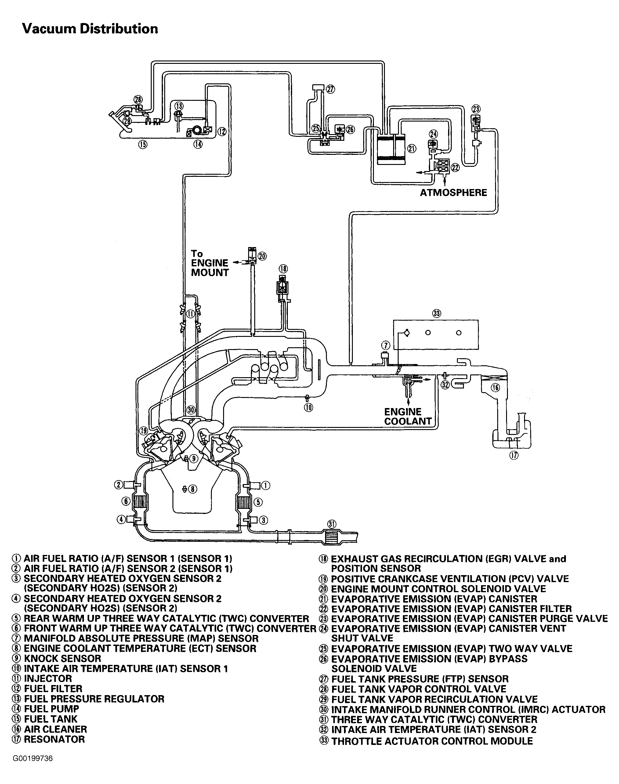
Fig 8: Vacuum Diagram (MDX - 2 Of 2)
G00199736Courtesy of AMERICAN HONDA MOTOR CO., INC.
Fig 9: Vacuum Diagram (RSX - 1 Of 4)
G00070912Courtesy of AMERICAN HONDA MOTOR CO., INC.
Fig 10: Vacuum Diagram (RSX - 2 Of 4)
G00070913Courtesy of AMERICAN HONDA MOTOR CO., INC.
Fig 11: Vacuum Diagram (RSX - 3 Of 4)
G00070914Courtesy of AMERICAN HONDA MOTOR CO., INC.
Fig 12: Vacuum Diagram (RSX - 4 Of 4)
G00070915Courtesy of AMERICAN HONDA MOTOR CO., INC.
Fig 13: Vacuum Diagram (3.2CL & 3.2TL - 1 Of 2)
G00032281Courtesy of AMERICAN HONDA MOTOR CO., INC.
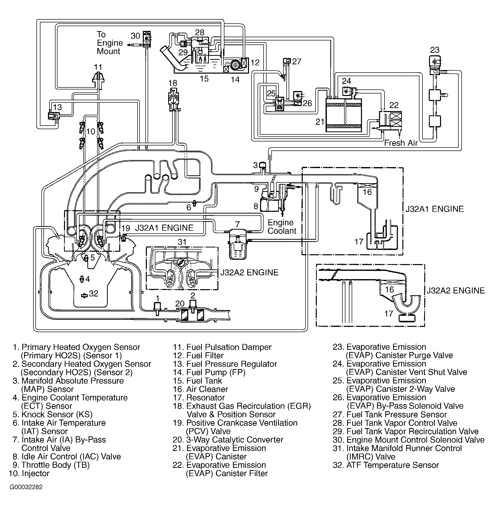
Fig 14: Vacuum Diagram (3.2CL & 3.2TL - 2 Of 2)
G00032282Courtesy of AMERICAN HONDA MOTOR CO., INC.
Fig 15: Vacuum Diagram (3.5RL - 1 Of 2)
G00009608Courtesy of AMERICAN HONDA MOTOR CO., INC.
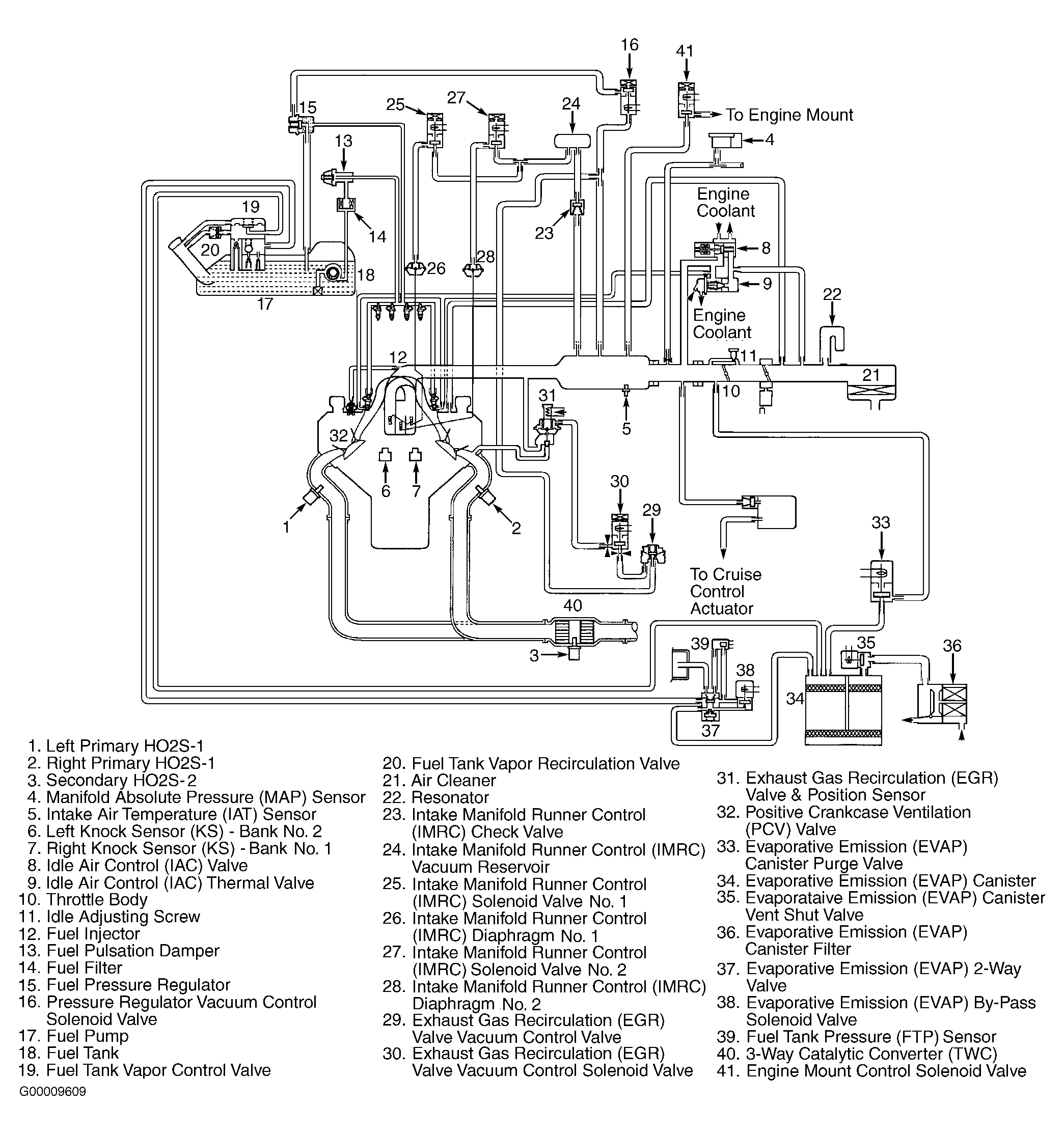
Fig 16: Vacuum Diagram (3.5RL - 2 Of 2)
G00009609Courtesy of AMERICAN HONDA MOTOR CO., INC.