LEMON Manuals: Even more car manuals for everyone: 1960-2025
Home >> Acura >> 2004 >> MDX Base >> Repair and Diagnosis >> Engine Mechanical >> Auxiliary Emission Control Systems >> Fuel And Emissions Systems >> System Description >> Electronic Throttle Control System Diagram
April 5, 2026: LEMON Manuals is launched! Read the announcement.

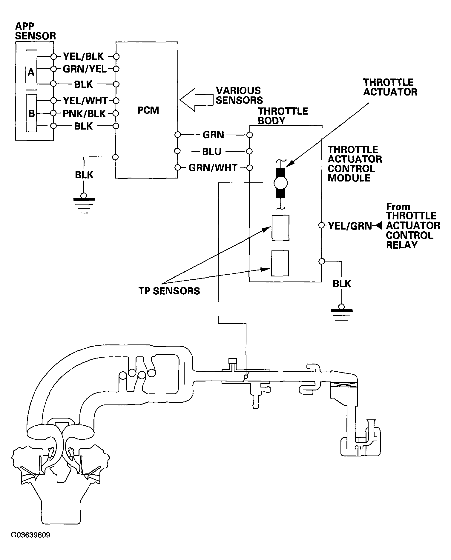
Electronic Throttle Control System Diagram

The Electronic Throttle Control System consists of the throttle actuator, throttle actuator control module, throttle actuator control relay, throttle position (TP) sensors, accelerator pedal position (APP) sensor, and the PCM. The throttle is electronically controlled by this system.

Fig 1: Identifying Electronic Throttle Control System Diagram
G03639609Courtesy of AMERICAN HONDA MOTOR CO., INC.