LEMON Manuals: Even more car manuals for everyone: 1960-2025
Home >> Acura >> 2004 >> MDX Base >> Repair and Diagnosis >> External Pages >> Different car >> Section 89 (Climate Control System) >> Circuit Diagram
April 5, 2026: LEMON Manuals is launched! Read the announcement.

Circuit Diagram

WARNING: This page is about a different car, the 2009 Acura MDX, 2008 Acura MDX, and 2007 Acura MDX. However, it is still accessible from the selected car via links, so may be relevant.
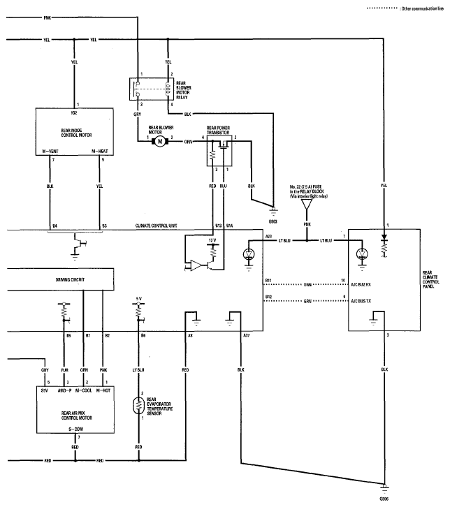
Fig 1: Climate Control Circuit Diagram (1 Of 4)
G05487549Courtesy of AMERICAN HONDA MOTOR CO., INC.
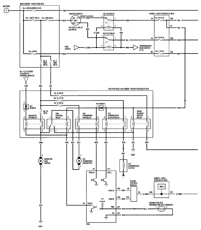
Fig 2: Climate Control Circuit Diagram (2 Of 4)
G05487550Courtesy of AMERICAN HONDA MOTOR CO., INC.
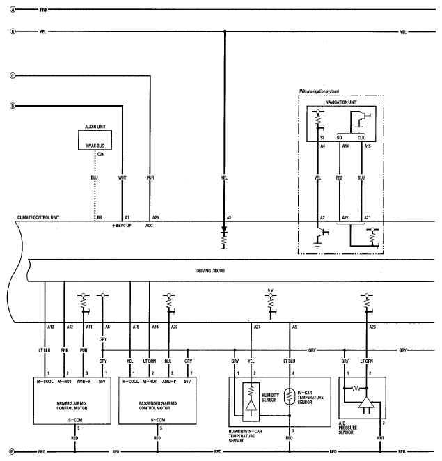
Fig 3: Climate Control Circuit Diagram (3 Of 4)
G05487551Courtesy of AMERICAN HONDA MOTOR CO., INC.
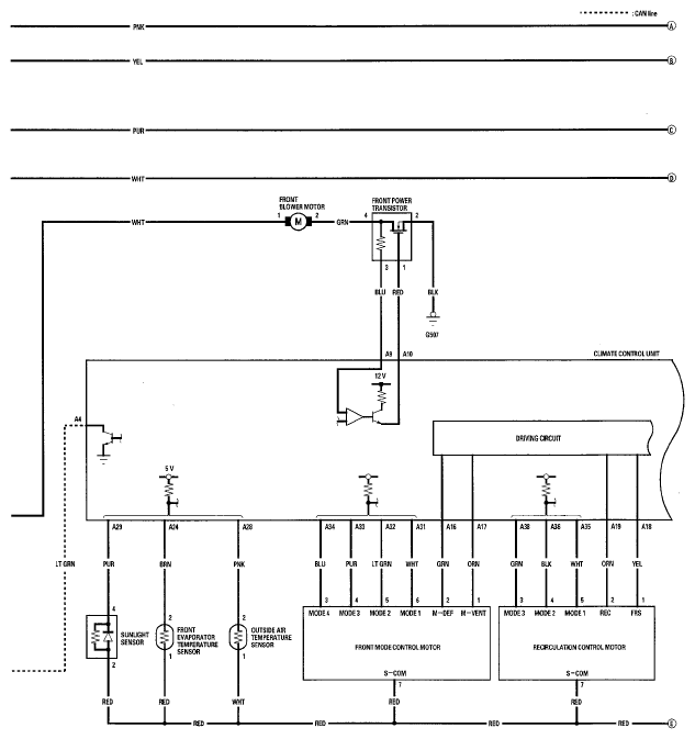
Fig 4: Climate Control Circuit Diagram (4 Of 4)
G05487552Courtesy of AMERICAN HONDA MOTOR CO., INC.