LEMON Manuals: Even more car manuals for everyone: 1960-2025
Home >> Acura >> 2005 >> RL V6-3.5L >> Repair and Diagnosis >> Diagrams >> Electrical Diagrams >> Diagrams By Number >> Diagram Set 143 ((DPMS) Driving Position Memory System)
April 5, 2026: LEMON Manuals is launched! Read the announcement.

Diagram Set 143 ((DPMS) Driving Position Memory System)

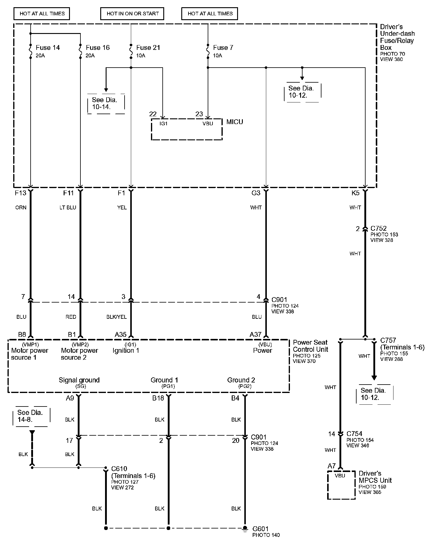
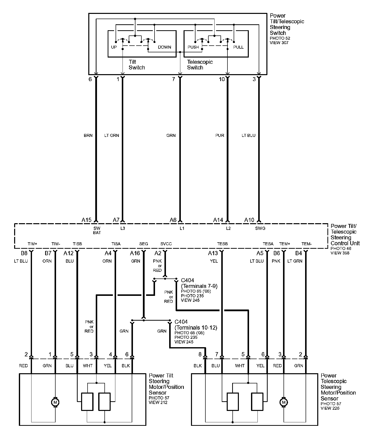
Diagram 143-0:



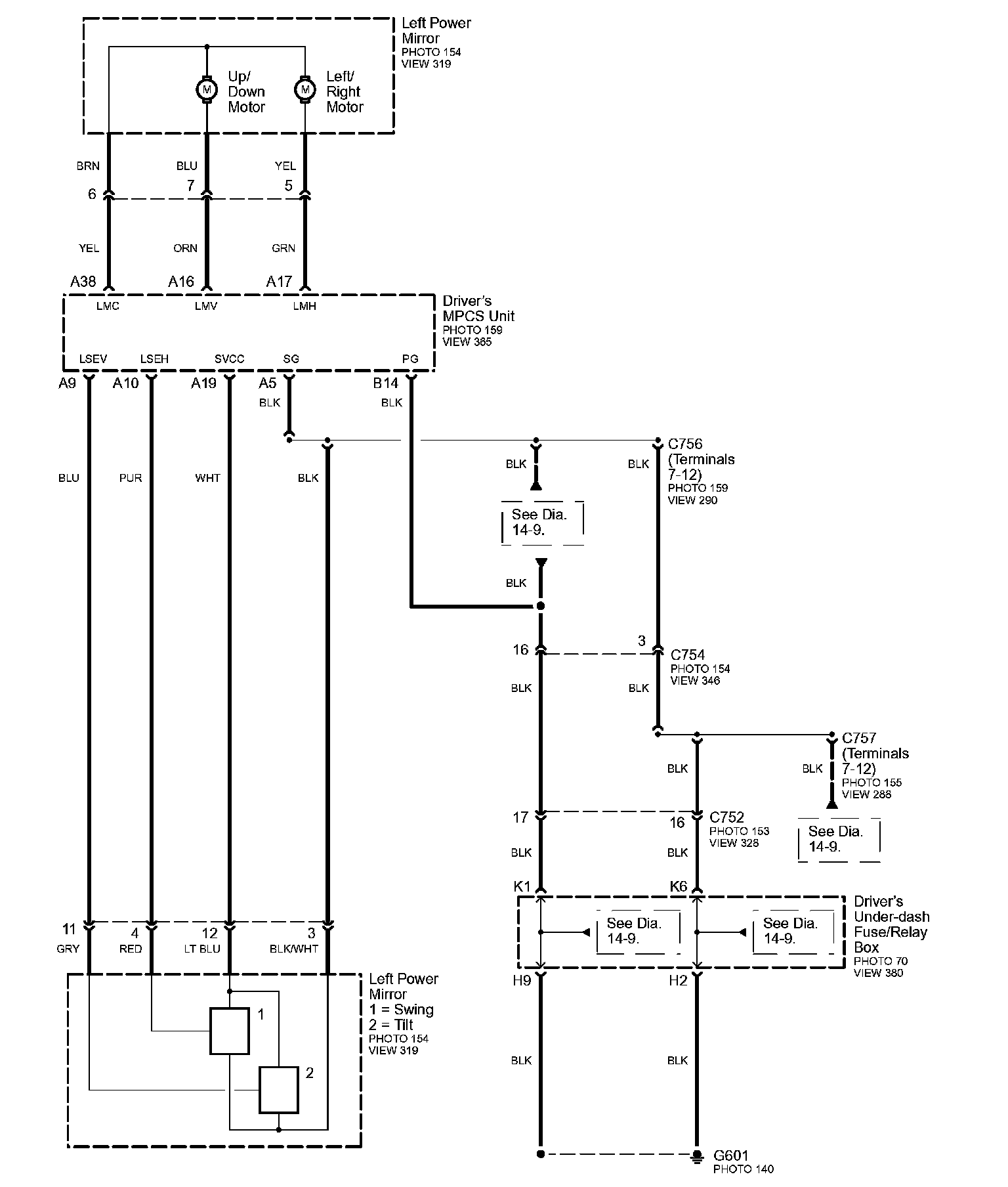
Diagram 143-1:



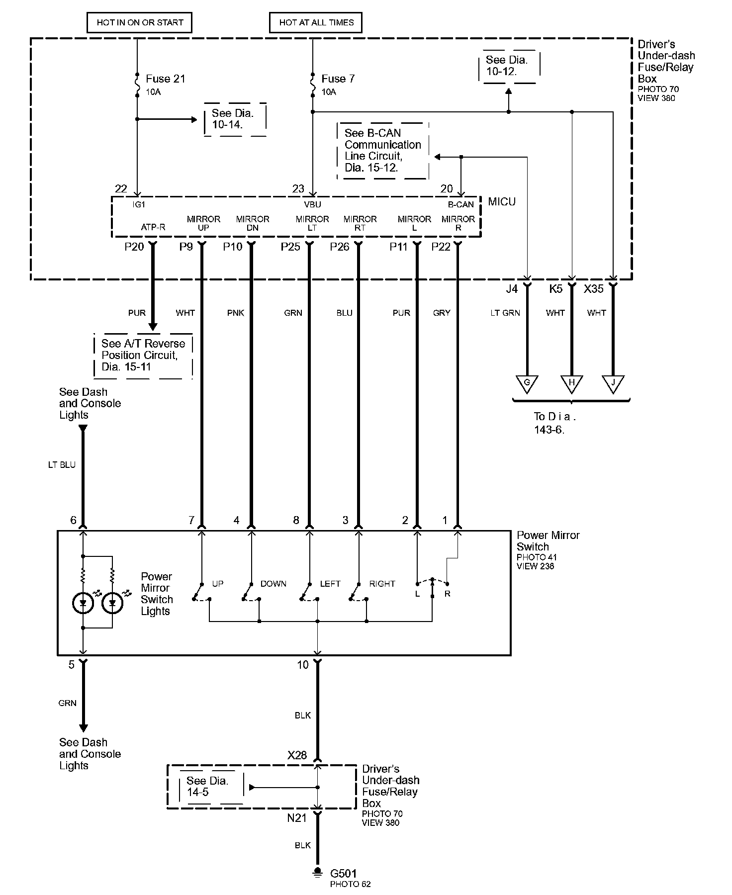
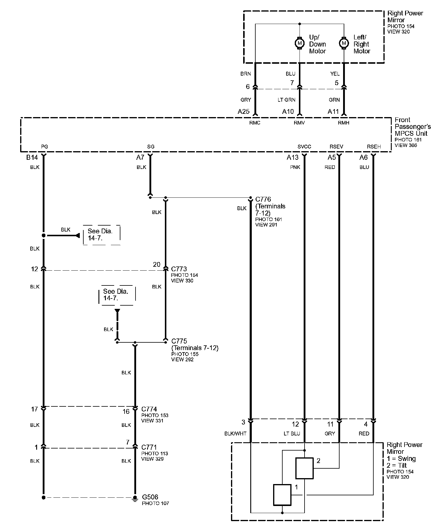
Diagram 143-2:



Diagram 143-3:



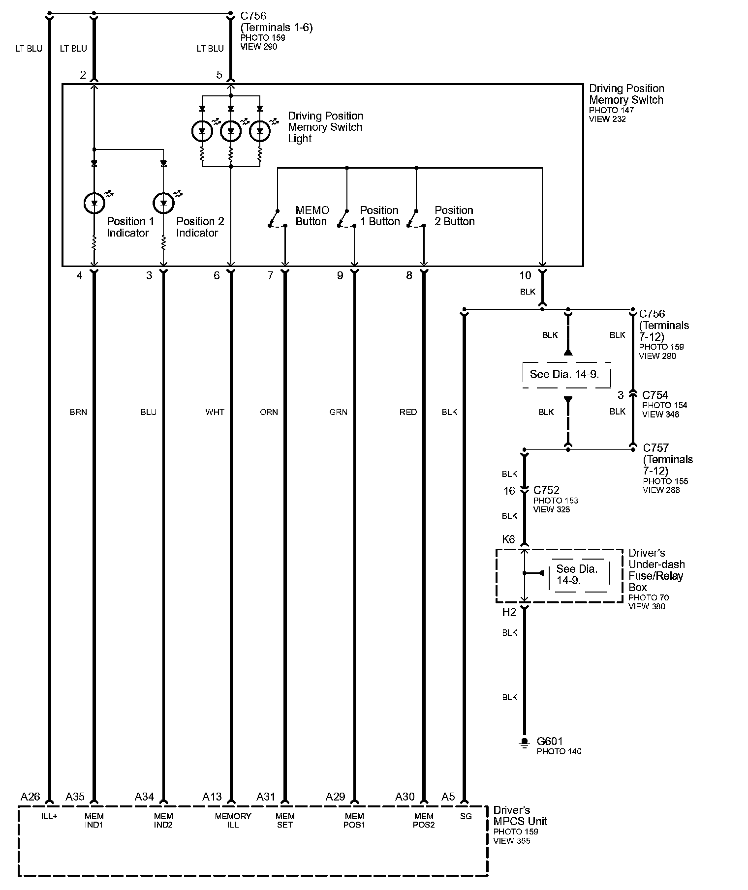
Diagram 143-4:



Diagram 143-5:



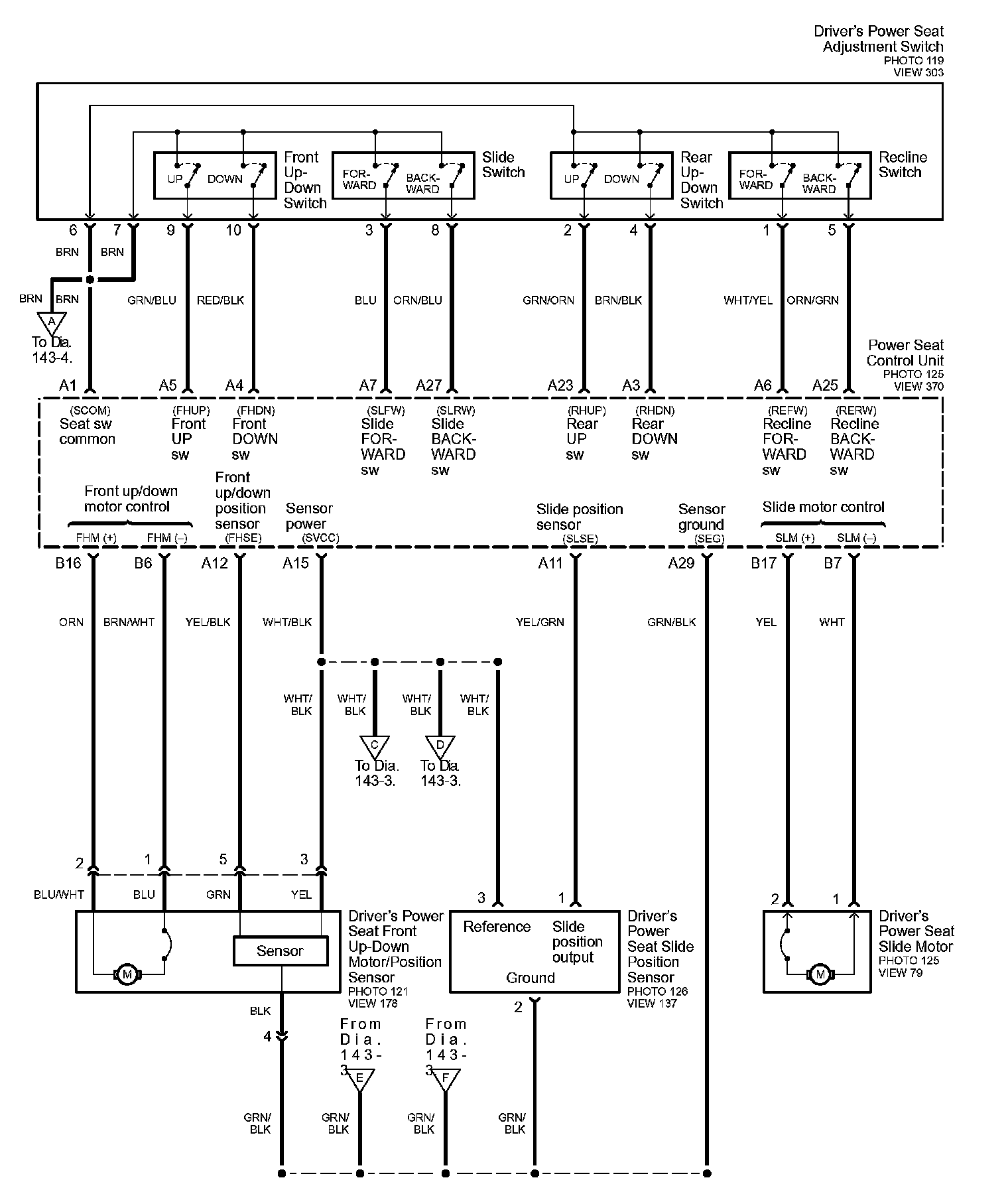
Diagram 143-6:



Diagram 143-7:



Diagram 143-8:



Diagram 143-9:



Diagram 143-10: