LEMON Manuals: Even more car manuals for everyone: 1960-2025
Home >> Acura >> 2006 >> RL >> Repair and Diagnosis (Single Page) >> Steering >> Power Steering >> Power Steering System & Electronic Power Steering System >> Electronically Controlled Power Steering System >> System Description >> Circuit Diagram
April 5, 2026: LEMON Manuals is launched! Read the announcement.

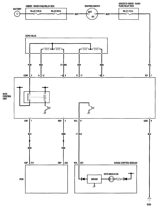
Circuit Diagram

Fig 1: Electronically Controlled Power Steering System - Circuit Diagram
G05495060Courtesy of AMERICAN HONDA MOTOR CO., INC.