LEMON Manuals: Even more car manuals for everyone: 1960-2025
Home >> Acura >> 2008 >> RDX L4-2.3L Turbo >> Repair and Diagnosis >> Body and Frame >> Mirrors >> Memory Positioning Systems >> Diagrams >> Electrical Diagrams >> Driving Position Memory System (DPMS) Circuit Diagram
April 5, 2026: LEMON Manuals is launched! Read the announcement.

Driving Position Memory System (DPMS) Circuit Diagram

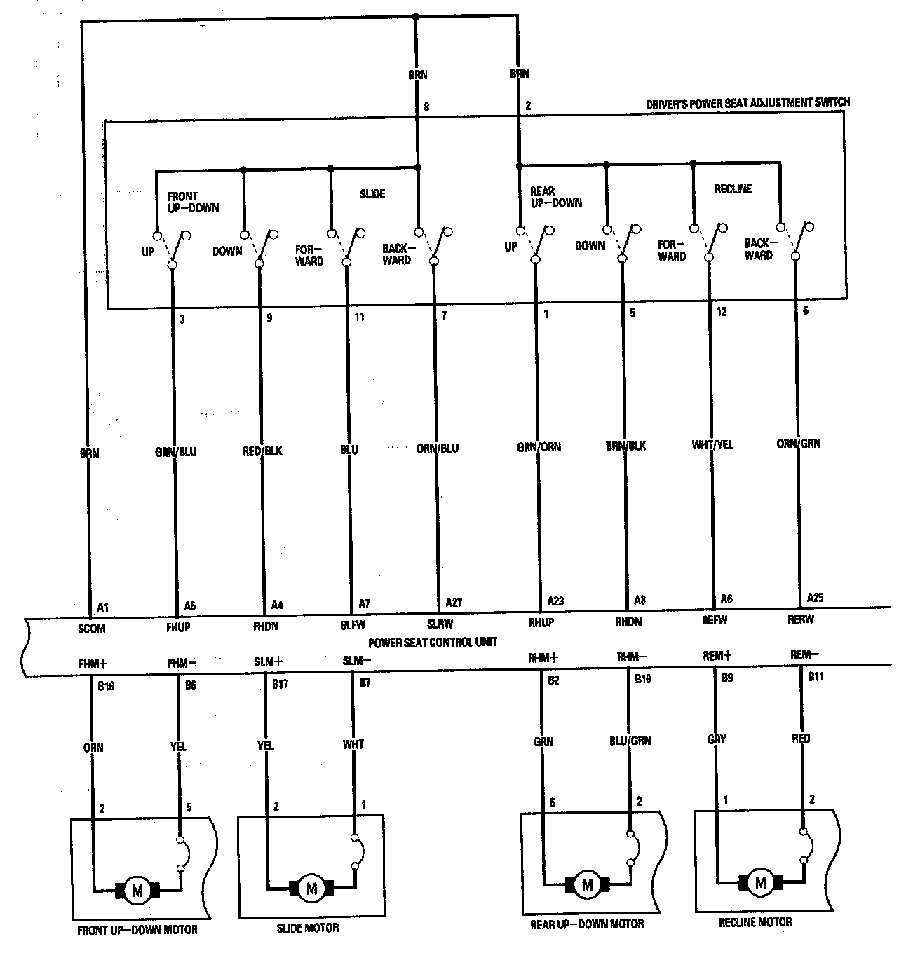
Driving Position Memory System (DPMS) Circuit Diagram - Power Seat (Part 1):



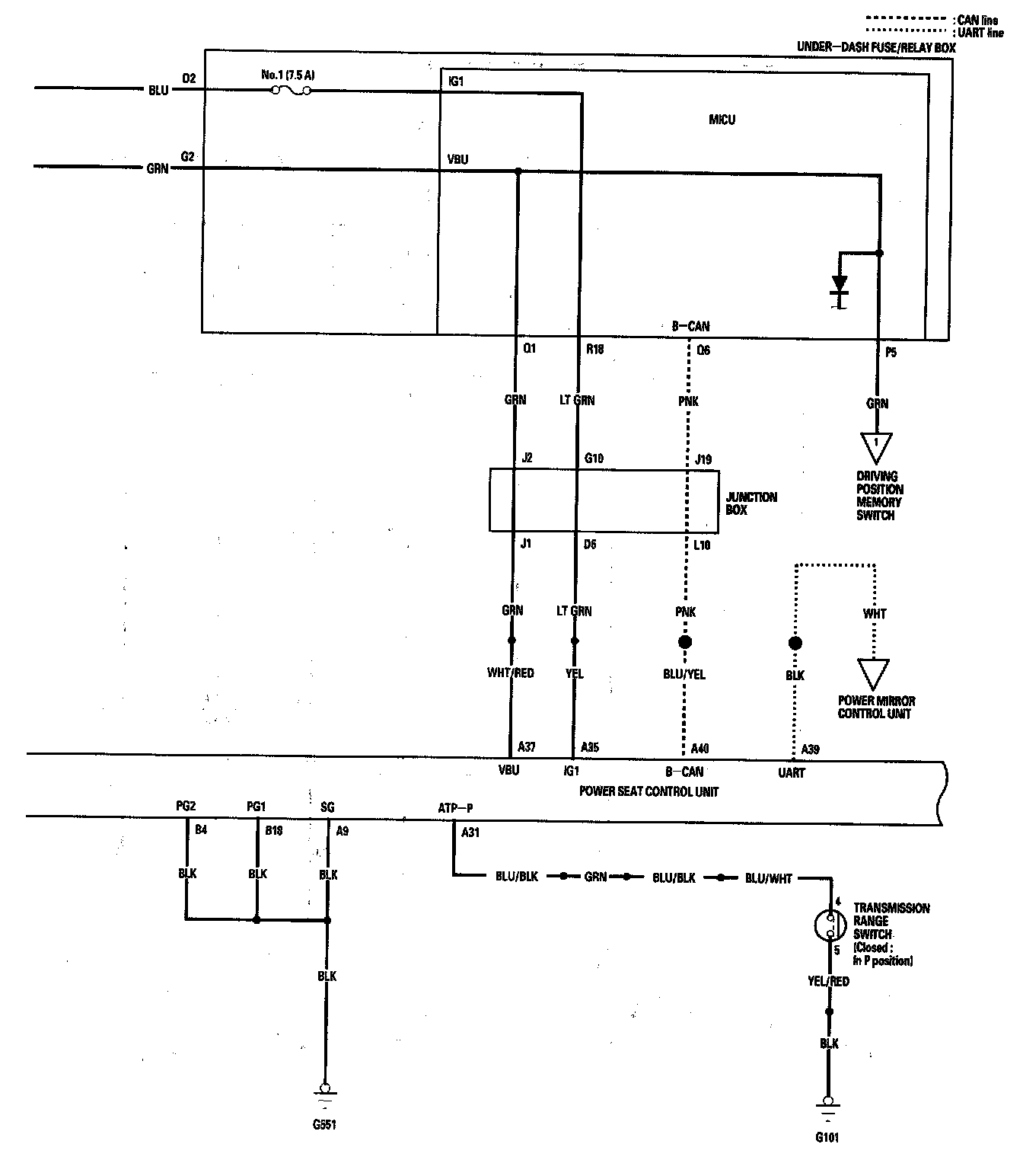
Driving Position Memory System (DPMS) Circuit Diagram - Power Seat (Part 2):



Driving Position Memory System (DPMS) Circuit Diagram - Power Seat (Part 3):



Driving Position Memory System (DPMS) Circuit Diagram - Power Seat (Part 4):