LEMON Manuals: Even more car manuals for everyone: 1960-2025
Home >> Acura >> 2009 >> RL >> Repair and Diagnosis >> Steering >> Manual Steering >> Power Steering System >> Electronically Controlled Power Steering System >> Circuit Diagram
April 5, 2026: LEMON Manuals is launched! Read the announcement.

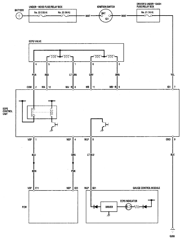
Circuit Diagram

Fig 1: Electronically Controlled Power Steering System Circuit Diagram
G06161430Courtesy of AMERICAN HONDA MOTOR CO., INC.