LEMON Manuals: Even more car manuals for everyone: 1960-2025
Home >> Acura >> 2009 >> TL Base >> Repair and Diagnosis >> Engine Mechanical >> Starter >> Starting System >> Circuit Diagram >> With Keyless Access System
April 5, 2026: LEMON Manuals is launched! Read the announcement.

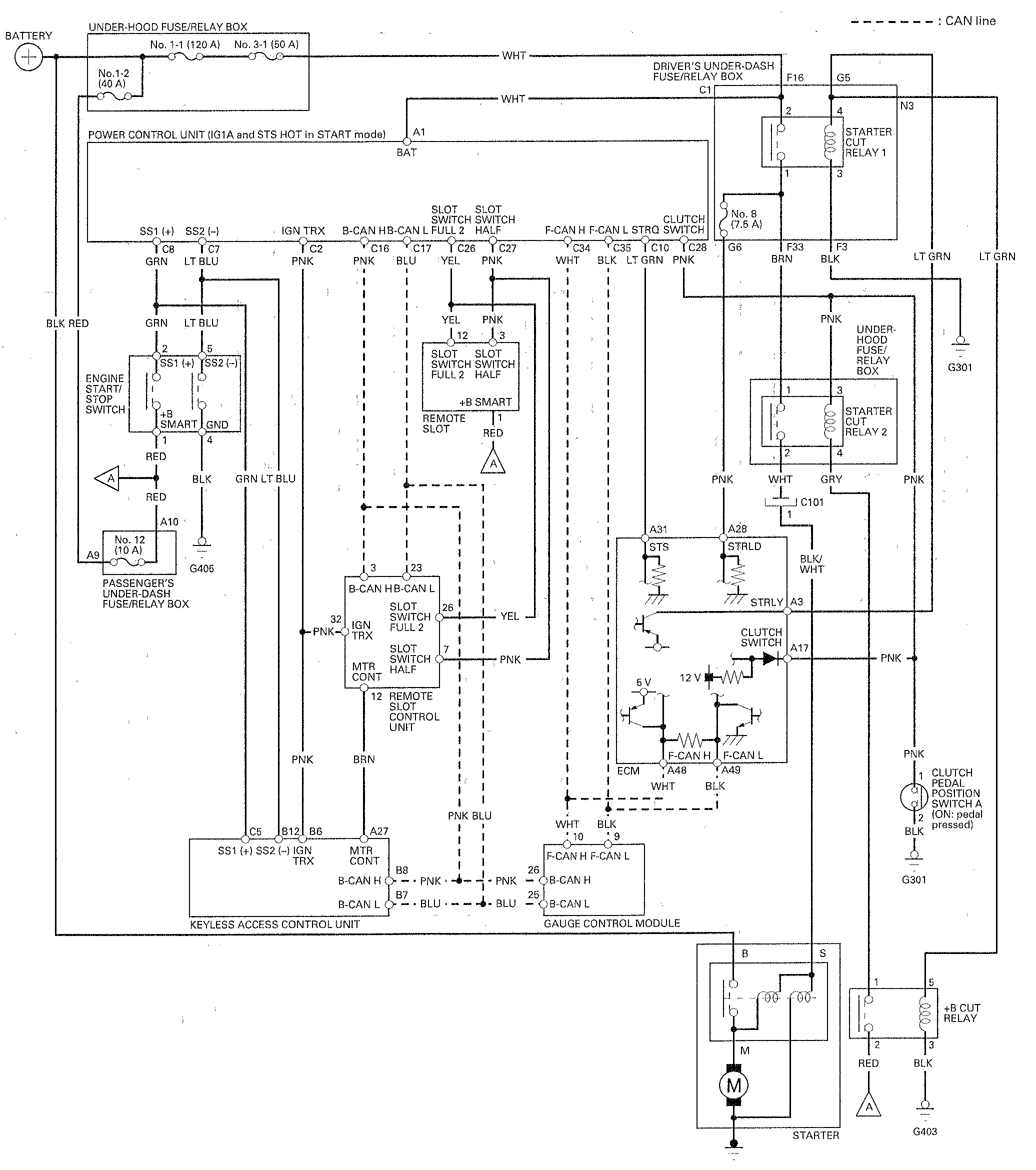
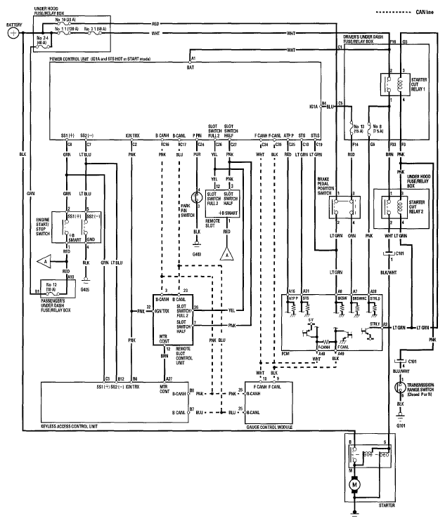
With Keyless Access System

Fig 1: Starting System Circuit Diagram (With Keyless Access System) (M/T Model)
G00492174Courtesy of AMERICAN HONDA MOTOR CO., INC.
Fig 2: Starting System Circuit Diagram (With Keyless Access System) (A/T Model)
G05986498Courtesy of AMERICAN HONDA MOTOR CO., INC.