LEMON Manuals: Even more car manuals for everyone: 1960-2025
Home >> Acura >> 2009 >> TSX Standard >> Repair and Diagnosis >> Accessories & Equipment >> Memory Modules >> Driver Position Memory System (DPMS) (4-CYL) >> Circuit Diagram
April 5, 2026: LEMON Manuals is launched! Read the announcement.

Circuit Diagram

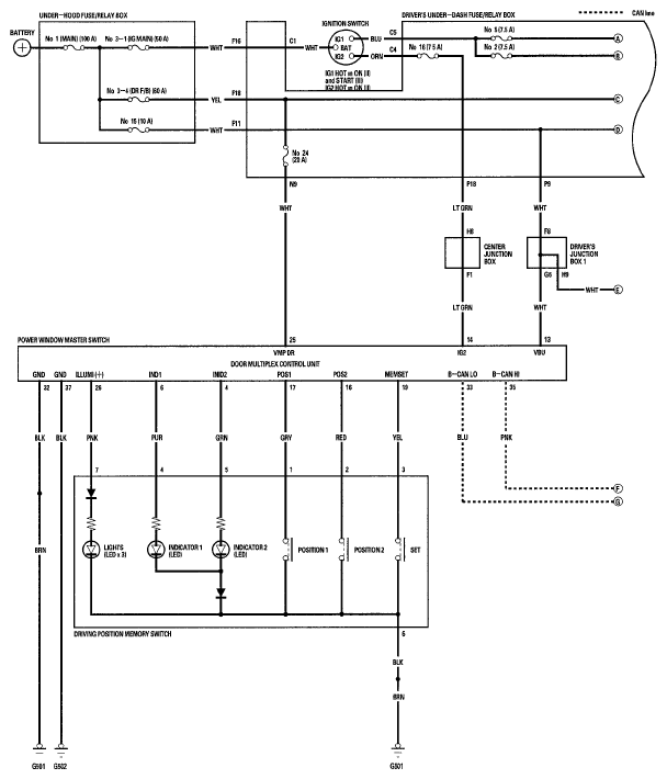
Fig 1: Driver Position Memory System - Circuit Diagram (1 Of 4)
G05995194Courtesy of AMERICAN HONDA MOTOR CO., INC.
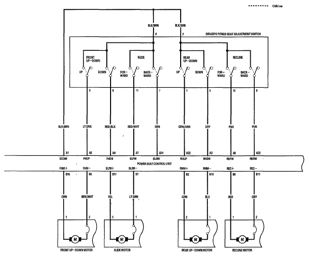
Fig 2: Driver Position Memory System - Circuit Diagram (2 Of 4)
G05995195Courtesy of AMERICAN HONDA MOTOR CO., INC.
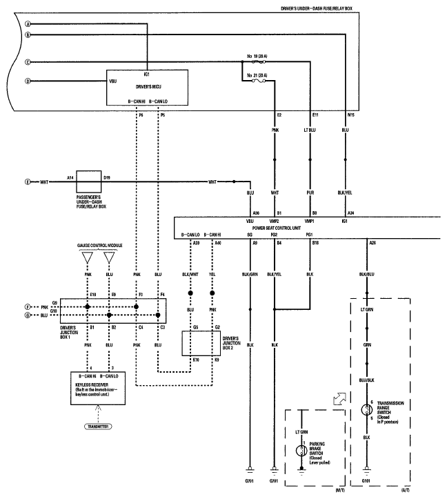
Fig 3: Driver Position Memory System - Circuit Diagram (3 Of 4)
G05995196Courtesy of AMERICAN HONDA MOTOR CO., INC.
Fig 4: Driver Position Memory System - Circuit Diagram (4 Of 4)
G05995197Courtesy of AMERICAN HONDA MOTOR CO., INC.