LEMON Manuals: Even more car manuals for everyone: 1960-2025
Home >> Acura >> 2011 >> TL Base >> Repair and Diagnosis >> Steering >> Power Steering >> Power Steering System >> EPS Components >> System Description >> EPS motor operation
April 5, 2026: LEMON Manuals is launched! Read the announcement.

EPS motor operation

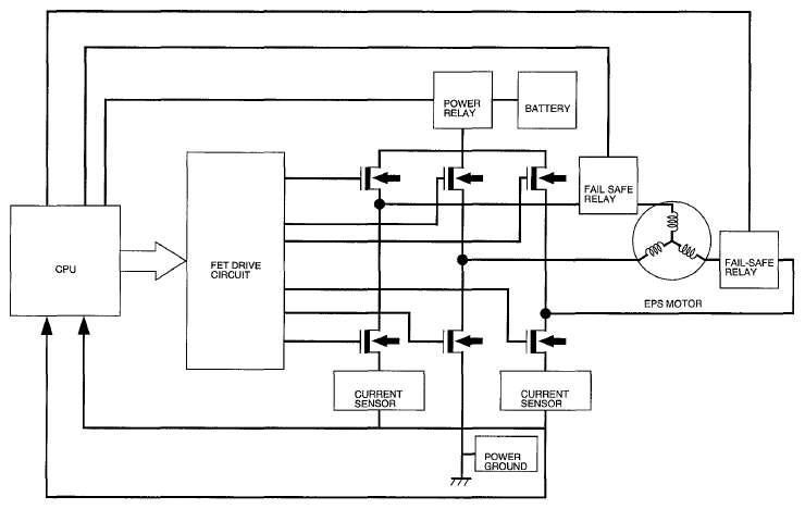
The EPS uses an efficient brush less DC type motor The EPS motor control circuit is composed of a system control CPU, FET drive circuit, H type FET bridge, power relay, fail-safe relay, electric current sensor, and the EPS motor From the input sensor signals, the CPU calculates and outputs the appropriate three-phase current for the FET drive circuit

Fig 1: EPS Motor Operation Diagram
G05987594Courtesy of AMERICAN HONDA MOTOR CO., INC.