LEMON Manuals: Even more car manuals for everyone: 1960-2025
Home >> Acura >> 2013 >> ZDX >> Repair and Diagnosis (Single Page) >> Steering >> Electronic Steering >> Electronic Power Steering (EPS) System >> System Description >> ECPS Control Unit
April 5, 2026: LEMON Manuals is launched! Read the announcement.

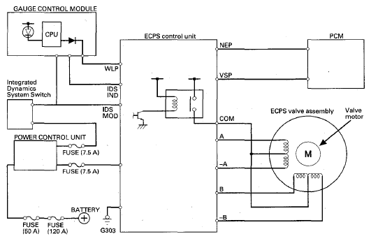
ECPS Control Unit

The ECPS control unit drives the valve motor built inside the ECPS valve assembly depending on the engine speed signal, the vehicle speed signal from the PCM active damper system indicator from the gauge control module, and integrated dynamics system switch position. When a failure occurs, this unit stores a DTC and sends a signal to the gauge control module to turn on the ECPS indicator.

Fig 1: ECPS Control Unit Circuit Diagram
G08073253Courtesy of AMERICAN HONDA MOTOR CO., INC.