DTC P2714
DTC P2714: A/T Clutch Pressure Control Solenoid Valve D Stuck OFF
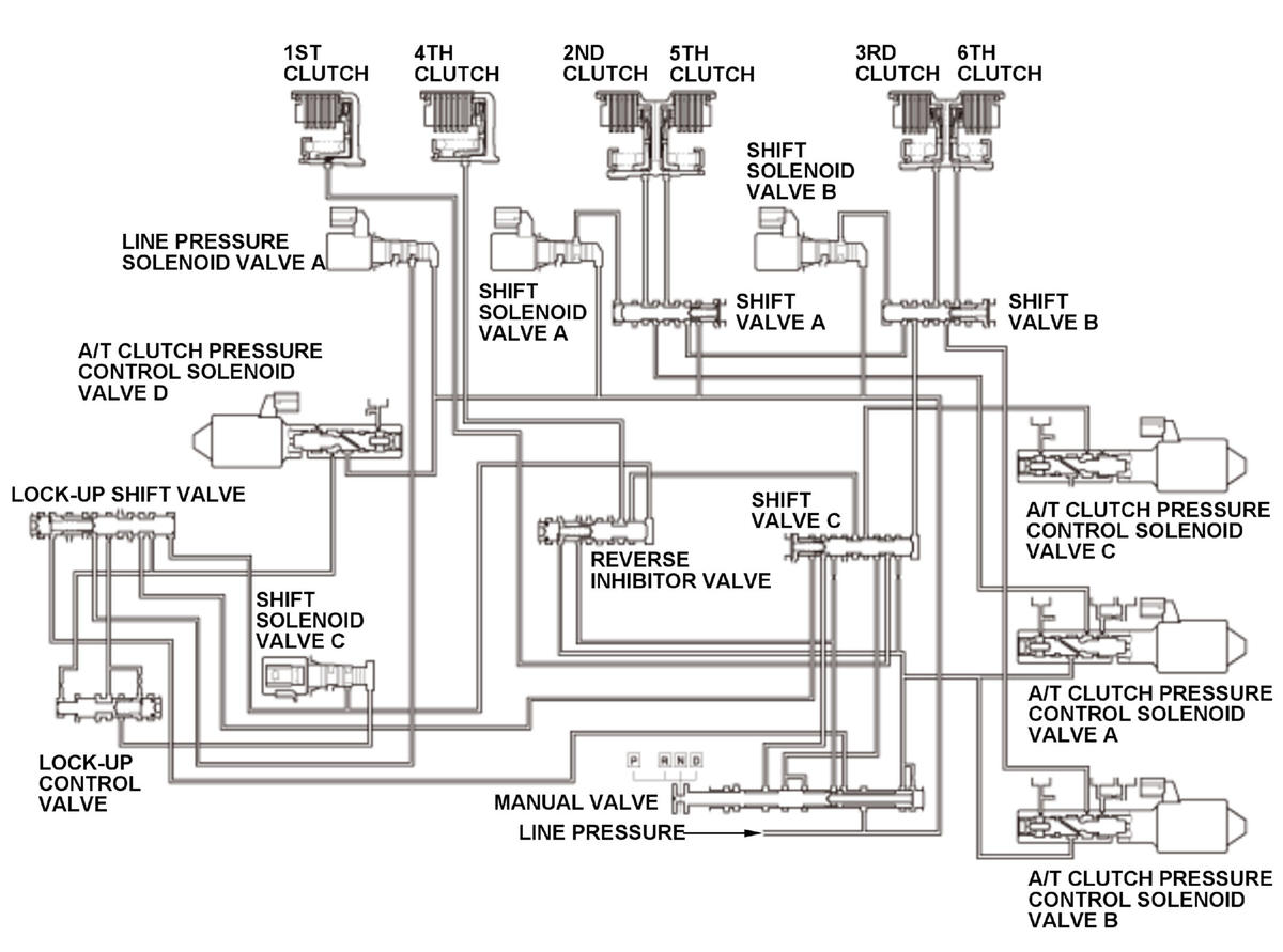
General Description
Hydraulic pressure supply to the clutch by shift solenoid valve output
| Gear position | Neutral- 1st | 1st | Neutral- Reverse | Reverse | |
|---|---|---|---|---|---|
| Shift solenoid valve | A | ON | ON | ON | OFF |
| B | OFF | ON | OFF | OFF | |
| C | OFF | OFF | ON | ON | |
| 1st clutch | CPCD | LINE | - | - | |
| 4th clutch | - | - | CPCD | LINE | |
LINE : Line pressure
CPCD: A/T clutch pressure control solenoid valve D pressure
A/T clutch pressure control solenoid valve D is installed on the transmission housing. A/T clutch pressure control solenoid valve D is operated by the powertrain control module (PCM) and converts line pressure to A/T clutch pressure control solenoid valve D pressure. A signal from the PCM is output to A/T clutch pressure control solenoid valve D to supply proper A/T clutch pressure control solenoid valve D pressure to the correct gear clutch according to the shift schedule and the driving conditions. When the current from the PCM is high (ON), A/T clutch pressure control solenoid valve D operates and A/T clutch pressure control solenoid valve D pressure increases. When the current from the PCM is low (OFF), A/T clutch pressure control solenoid valve D turns off and A/T clutch pressure control solenoid valve D pressure decreases. The PCM monitors the input shaft (mainshaft) speed and the output shaft (countershaft) speed according to the shift status determined by the shift schedule. When an improper gear ratio is output for the shift schedule, the PCM detects an A/T clutch pressure control solenoid valve D stuck off failure and stores a DTC.
Monitor Execution, Sequence, Duration, DTC Type, OBD Status
| Execution | Continuous | |
| Sequence | None | |
| Duration | Symptom 1-A | 10 seconds or more |
| Symptom 1-B | 3 seconds or more | |
| Symptom 2-A | 10 seconds or more | |
| Symptom 2-B | ||
| DTC Type | Two drive cycles, MIL on, A/T gear position indicator blinks | |
| OBD Status | PASSED/FAILED/NOT COMPLETED (STILL TESTING) | |
Enable Conditions
| Condition | Minimum | Maximum | |
|---|---|---|---|
| ATF temperature [ATF TEMPERATURE] | -4 °F (-20 °C) | 248 °F (120 °C) | |
| Vehicle speed [VEHICLE SPEED] | - | 3 mph (4 km/h) | |
| Battery voltage [BATTERY VOLTAGE] | 11 V | - | |
| Shift lever position | D or S, R | ||
| No active DTCs set (prevents monitor from running) | P0122, P0123, P0222, P0223, P0300, P0301, P0302, P0303, P0304, P0305, P0306, P0351, P0352, P0353, P0354, P0355, P0356, P0705, P0716, P0717, P0718, P0721, P0722, P0723, P0746, P0747, P0751, P0752, P0756, P0757, P0761, P0762, P0776, P0777, P0796, P0797, P0842, P0843, P0847, P0848, P0872, P0873, P0877, P0878, P0962, P0963, P0966, P0967, P0970, P0971, P0973, P0974, P0976, P0977, P0979, P0980, P0989, P0990, P1658, P1659, P1683, P1684, P2101, P2118, P2122, P2123, P2127, P2128, P2135, P2138, P2176, P2648, P2649, P2653, P2654, P2658, P2659, P2720, P2721 | ||
[ ]: HDS Parameter
Malfunction Threshold
One of these symptoms occurs:
Symptom 1 (Symptom 1-B occurs after Symptom 1-A occurred)
| Symptom | Gear position commanded by the PCM | Actual gear position | |
|---|---|---|---|
| 1 | 1-A | Reverse gear in-gear | Neutral |
| 1-B | Reverse gear in-gear | Reverse gear in-gear | |
Symptom 2 (Symptom 2-B occurs after Symptom 2-A occurred)
| Symptom | Gear position commanded by the PCM | Actual gear position | |
|---|---|---|---|
| 2 | 2-A | 1st gear in-gear | Neutral |
| 2-B | Reverse gear in-gear | Neutral | |
Possible Cause
NOTE: The causes shown may not be a complete list of all potential problems, and it is possible that there may be other causes.
- A/T clutch pressure control solenoid valve D stuck off
- Lock-up shift valve failure
Confirmation Procedure
Operating Condition
- 1.
Start the engine.
- 2.
With the brake pedal pressed, shift the transmission to 1st gear.
- 3.
With the brake pedal pressed, shift to R.
With the HDS
None.
Diagnosis Details
Conditions for setting the DTC
When a malfunction is detected during the first drive cycle, a Pending DTC is stored in the PCM memory. If the malfunction returns in the next (second) drive cycle, the MIL comes on and a Confirmed DTC and the freeze data are stored.
Conditions for clearing the DTC
The MIL is cleared if the malfunction does not return in three consecutive trips in which the diagnostic runs. The MIL, the Pending DTC, the Confirmed DTC, and the freeze data can be cleared with the scan tool Clear command or by disconnecting the battery.