LEMON Manuals: Even more car manuals for everyone: 1960-2025
Home >> Acura >> 2019 >> RDX Technology, AWD >> Repair and Diagnosis >> Transmission >> Automatic Trans >> Automatic Transaxle - Advanced Diagnostics >> Advanced Diagnostics >> DTC P083D
April 5, 2026: LEMON Manuals is launched! Read the announcement.

DTC P083D

DTC P083D  : Transmission Fluid Pressure Switch A Circuit High

General Description 

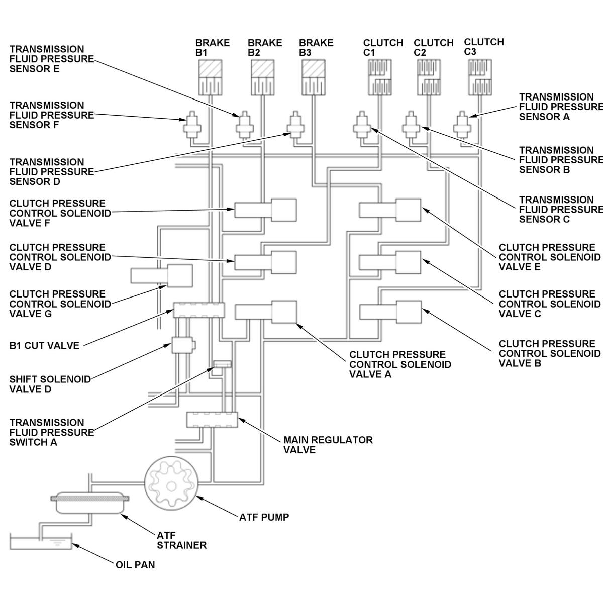
GHH330592Courtesy of HONDA, U.S.A., INC.

Shift solenoid valve D is installed on the valve body assembly. It is controlled by the ON/OFF signal from the transmission control module (TCM) to apply line pressure to the B1 cut valve. The B1 cut valve does not operate when shift solenoid valve D is OFF, and operates when it is ON. Transmission fluid pressure switch A is installed on the hydraulic passage where transmission fluid pressure switch A outputs ON when the B1 cut valve is not operating. Since the B1 cut valve does not operate when shift solenoid valve D is OFF, the hydraulic pressure is output from the B1 cut valve and turns transmission fluid pressure switch A to ON. Contrary, the B1 cut valve operates when shift solenoid D is ON, the hydraulic pressure is cut off from the B1 cut valve and turns transmission fluid pressure switch A to OFF. If transmission fluid pressure switch A outputs ON for a specified time when the transmission fluid pressure sensor E value is a specified value, the TCM detects a malfunction and stores a DTC.

Monitor Execution, Sequence, Duration, DTC Type 

Execution Continuous
Sequence None
Duration 2.0 seconds or more
DTC Type Two drive cycles, MIL on, shift position indicator blinks

Enable Conditions 

Condition Minimum Maximum
Engine speed [Engine Speed] 500 RPM -
12 volt battery voltage [Battery Voltage] 10 V -
Control command to shift solenoid valve D ON
Other Transmission fluid pressure sensor A, B, C, D, and F values are 300 kPa (3.06 kgf/cm2 , 43.5 psi) or less
[ ]: HDS Parameter

Malfunction Threshold 

Transmission fluid pressure switch A outputs ON for at least 2.0 seconds when the transmission fluid pressure sensor E value is 150 kPa (1.52 kgf/cm2 , 21.7 psi) or less.

Possible Cause 

NOTE:

The causes shown may not be a complete list of all potential problems, and it is possible that there may be other causes.

  • Valve body assembly failure (transmission fluid pressure switch A circuit high)

Confirmation Procedure 

Operating Condition 

Start the engine, and wait for several seconds in P position/mode.

With the HDS 

None.

Diagnosis Details 

Conditions for setting the DTC 

When a malfunction is detected during the first drive cycle, a Pending DTC is stored in the TCM memory. If the malfunction returns in the next (second) drive cycle, the MIL comes on, the shift position indicator blinks, and a Confirmed DTC and the freeze data are stored.

Conditions for clearing the DTC 

The shift position indicator comes off by turning the vehicle to the OFF (LOCK) mode. The MIL is cleared if the malfunction does not return in three consecutive trips in which the diagnostic runs. The MIL, the Pending DTC, the Confirmed DTC, and the freeze data can be cleared with the scan tool Clear command.