DTC Advanced Diagnostics: P07A2
DTC P07A2 : Clutch C1 Stuck OFF
General Description
Operation Chart
| Shift Position/Mode | Clutch Pressure Control Solenoid Valve Operation | Shift Solenoid Valve Operation | ||||||||||||||
|---|---|---|---|---|---|---|---|---|---|---|---|---|---|---|---|---|
| A | B | C | D | E | F | G | H | A | B | C | D | E | F | G | ||
| P | x | x/o | x | x | x | x | x | x | o/x | o/x | x | o | x | o | x | |
| R | o/x | o | x | x | x | o | x | x | o | o | x | x | o | x | x | |
| R* | o | o | x | o | o | x | x | x | x->o | x->o | x | x | o | x | x | |
| N | x | x/o | x | x | x | x | x | x | o/x | o/x | o | o | o | x | x | |
o: Operated (Clutch pressure control solenoid valve is linear controlled or shift solenoid valve is ON.)x: Not operated (Clutch pressure control solenoid valve and shift solenoid valve are OFF.)*: Reverse preparation**: Select from 6th only
| Shift Position/Mode | Clutch Pressure Control Solenoid Valve Operation | Shift Solenoid Valve Operation | ||||||||||||||
|---|---|---|---|---|---|---|---|---|---|---|---|---|---|---|---|---|
| A | B | C | D | E | F | G | H | A | B | C | D | E | F | G | ||
| D | Low | o/x | x | x | x | x | o | o | o/x | x | x | o/x | x | o | x | x |
| 2nd | o/x | x | o | x | x | o | o | o/x | x | x | o/x | x | o | x | x | |
| 3rd | o/x | o | x | x | x | o | o | o/x | x | x | o/x | x | o | x | x | |
| 4th | o/x | o | o | x | x | x | o | o/x | x | x | o/x | x | o | x | x | |
| 5th-A | o/x | o | x | o | x | x | o | o/x | x | x | o/x | x | o | x | x | |
| 5th-B** | o/x | x | o | o | x | x | o | o/x | x | x | o/x | x | o | x | x | |
| 6th | o/x | o | o | o | x | x | x | o/x | x | x | o/x | x | o | x | x | |
| 7th | o/x | o | x | o | x | o | x | o/x | x | x | o/x | x | o | x | x | |
| 8th | o/x | x | o | o | x | o | x | o/x | x | x | o/x | x | o | x | x | |
| 9th | o/x | x | x | o | o | o | x | o/x | x | x | o/x | x | o | x | x | |
| 10th | o/x | x | o | o | o | x | x | o/x | x | x | o/x | x | o | x | x | |
o: Operated (Clutch pressure control solenoid valve is linear controlled or shift solenoid valve is ON.)x: Not operated (Clutch pressure control solenoid valve and shift solenoid valve are OFF.)*: Reverse preparation**: Select from 6th only
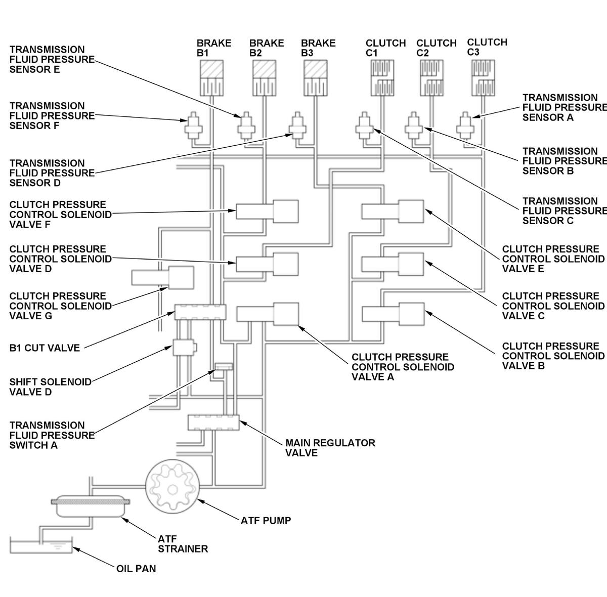
Clutch pressure control solenoid valve D controls the hydraulic pressure of clutch C1. A spool in clutch pressure control solenoid valve D pushes the valve according to the duty cycle controlled by the transmission control module (TCM) (the hydraulic pressure is proportional to the current). Transmission fluid pressure sensor C measures hydraulic pressure supplied to clutch C1. Transmission fluid pressure sensor C is a strain gauge that changes output voltage depending on the hydraulic pressure change supplied to clutch C1. The sensor outputs low signal voltage at low hydraulic pressure and outputs high signal voltage as the hydraulic pressure rises. Transmission fluid pressure switch A and transmission fluid pressure sensor C are monitored to detect malfunctions, and if the transmission fluid pressure sensor C value is a specified value when transmission fluid pressure switch A is ON, the TCM detects the clutch C1 stuck off failure and stores a DTC.
Monitor Execution, Sequence, Duration, DTC Type
| Execution | Continuous |
| Sequence | None |
| Duration | Depending on the driving conditions |
| DTC Type | Two drive cycles, MIL on, shift position indicator blinks |
Enable Conditions
| Condition | Minimum | Maximum | |
|---|---|---|---|
| Engine speed [Engine Speed] | 500 rpm | - | |
| 12 volt battery voltage [Battery Voltage] | 10 V | - | |
| Other | Clutch C1 command pressure is 350 kPa (3.57 kgf/cm 2, 50.8 psi) or more and shift solenoid valve D is control commanded to OFF | ||
[ ]:HDS Parameter
Malfunction Threshold
The transmission fluid pressure sensor C value is 100 kPa (1.0 kgf/cm 2, 14.5 psi) or less when transmission fluid pressure switch A is ON.
Possible Cause
- Valve body assembly failure (clutch pressure control solenoid valve D stuck off, transmission fluid pressure sensor C performance problem)
Confirmation Procedure
Operating Condition
- Start the engine.
- Test-drive the vehicle from 1st gear to 5th gear.
- Drive the vehicle in this manner only if the traffic regulations and ambient conditions allow.
Diagnosis Details
Conditions for setting the DTC
When a malfunction is detected during the first drive cycle, a Pending DTC is stored in the TCM memory. If the malfunction returns in the next (second) drive cycle, the MIL comes on, the shift position indicator blinks, and a Confirmed DTC and the freeze data are stored.
Conditions for clearing the DTC
The shift position indicator comes off by turning the vehicle to the OFF (LOCK) mode. The MIL is cleared if the malfunction does not return in three consecutive trips in which the diagnostic runs. The MIL, the Pending DTC, the Confirmed DTC, and the freeze data can be cleared with the scan tool clear command.