DTC Advanced Diagnostics: P07AD
DTC P07AD : Brake B3 Stuck ON
General Description
Operation Chart
| Shift Position/Mode | Clutch Pressure Control Solenoid Valve Operation | Shift Solenoid Valve Operation | ||||||||||||||
|---|---|---|---|---|---|---|---|---|---|---|---|---|---|---|---|---|
| A | B | C | D | E | F | G | H | A | B | C | D | E | F | G | ||
| P | x | x/o | x | x | x | x | x | x | o/x | o/x | x | o | x | o | x | |
| R | o/x | o | x | x | x | o | x | x | o | o | x | x | o | x | x | |
| R* | o | o | x | o | o | x | x | x | x->o | x->o | x | x | o | x | x | |
| N | x | x/o | x | x | x | x | x | x | o/x | o/x | o | o | o | x | x | |
o: Operated (Clutch pressure control solenoid valve is linear controlled or shift solenoid valve is ON.)x: Not operated (Clutch pressure control solenoid valve and shift solenoid valve are OFF.)*: Reverse preparation**: Select from 6th only
| Shift Position/Mode | Clutch Pressure Control Solenoid Valve Operation | Shift Solenoid Valve Operation | ||||||||||||||
|---|---|---|---|---|---|---|---|---|---|---|---|---|---|---|---|---|
| A | B | C | D | E | F | G | H | A | B | C | D | E | F | G | ||
| D | Low | o/x | x | x | x | x | o | o | o/x | x | x | o/x | x | o | x | x |
| 2nd | o/x | x | o | x | x | o | o | o/x | x | x | o/x | x | o | x | x | |
| 3rd | o/x | o | x | x | x | o | o | o/x | x | x | o/x | x | o | x | x | |
| 4th | o/x | o | o | x | x | x | o | o/x | x | x | o/x | x | o | x | x | |
| 5th-A | o/x | o | x | o | x | x | o | o/x | x | x | o/x | x | o | x | x | |
| 5th-B** | o/x | x | o | o | x | x | o | o/x | x | x | o/x | x | o | x | x | |
| 6th | o/x | o | o | o | x | x | x | o/x | x | x | o/x | x | o | x | x | |
| 7th | o/x | o | x | o | x | o | x | o/x | x | x | o/x | x | o | x | x | |
| 8th | o/x | x | o | o | x | o | x | o/x | x | x | o/x | x | o | x | x | |
| 9th | o/x | x | x | o | o | o | x | o/x | x | x | o/x | x | o | x | x | |
| 10th | o/x | x | o | o | o | x | x | o/x | x | x | o/x | x | o | x | x | |
o: Operated (Clutch pressure control solenoid valve is linear controlled or shift solenoid valve is ON.)x: Not operated (Clutch pressure control solenoid valve and shift solenoid valve are OFF.)*: Reverse preparation**: Select from 6th only
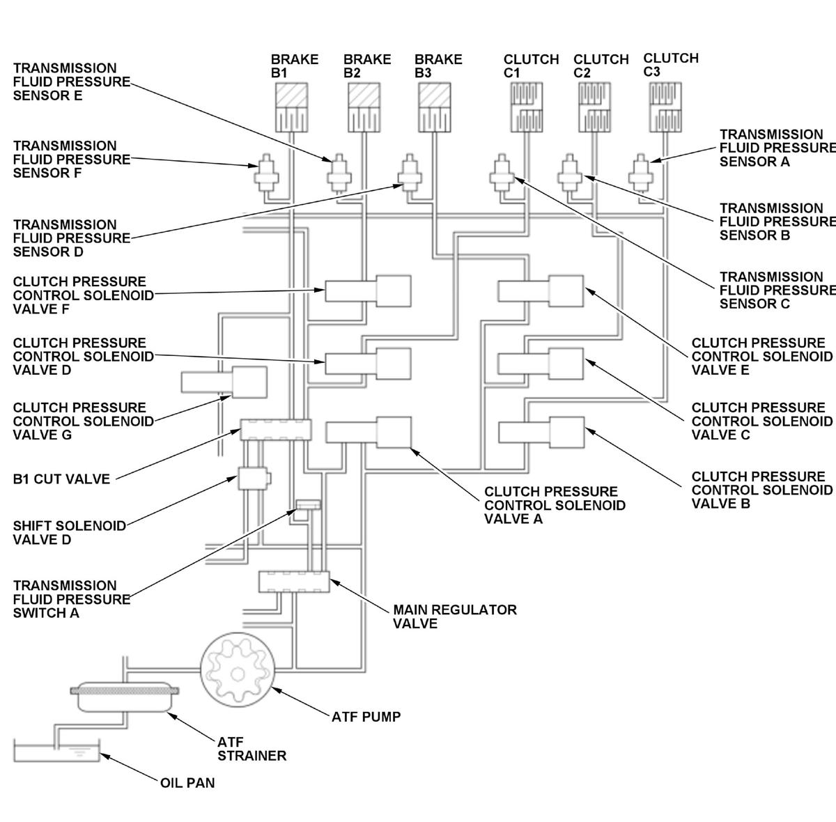
Clutch pressure control solenoid valve E controls the hydraulic pressure of brake B3. A spool in clutch pressure control solenoid valve E pushes the valve according to the duty cycle controlled by the transmission control module (TCM) (the hydraulic pressure is proportional to the current). Transmission fluid pressure sensor D measures hydraulic pressure supplied to brake B3. Transmission fluid pressure sensor D is a strain gauge that changes output voltage depending on the hydraulic pressure change supplied to brake B3. The sensor outputs low signal voltage at low hydraulic pressure and outputs high signal voltage as the hydraulic pressure rises. Transmission fluid pressure sensor D is monitored to detect malfunctions, and if the transmission fluid pressure sensor D value is in abnormal range against the brake B3 commanded pressure, the TCM detects the brake B3 stuck on failure and stores a DTC.
Monitor Execution, Sequence, Duration, DTC Type
| Execution | Continuous |
| Sequence | None |
| Duration | Depending on the driving conditions |
| DTC Type | Two drive cycles, MIL on, shift position indicator blinks |
Enable Conditions
| Condition | Minimum | Maximum | |
|---|---|---|---|
| Engine speed [Engine Speed] | 500 rpm | - | |
| 12 volt battery voltage [Battery Voltage] | 10 V | - | |
[ ]:HDS Parameter
Malfunction Threshold
The transmission fluid pressure sensor D value is in abnormal range against the brake B3 commanded pressure shown in the following table.
| Brake B3 commanded pressure | Examples of representative transmission control mode | Transmission fluid pressure sensor D value |
| 11 kPa (0.11 kgf/cm 2, 1.5 psi) or less |
|
More than 300 kPa (3.06 kgf/cm 2, 43.5 psi) |
| More than 11 kPa (0.11 kgf/cm 2, 1.5 psi) and line pressure commanded pressure or more |
|
Value or more obtained by adding 300 kPa (3.06 kgf/cm 2, 43.5 psi) to the line pressure commanded pressure or value or less obtained by subtracting 300 kPa (3.06 kgf/cm 2, 43.5 psi) from the line pressure commanded pressure when clutch pressure control solenoid valve A, regulator valve, and fluid passage are normal |
| More than 11 kPa (0.11 kgf/cm 2, 1.5 psi) and less than line pressure commanded pressure |
|
More than value obtained by adding 400 kPa (4.08 kgf/cm 2, 58.0 psi) to brake B3 commanded pressure and more than 300 kPa (3.06 kgf/cm 2, 43.5 psi) |
Possible Cause
- Valve body assembly failure (clutch pressure control solenoid valve E stuck on, transmission fluid pressure sensor D performance problem)
Confirmation Procedure
Operating Condition
- Start the engine, and wait for at least 10 seconds in P position/mode.
- Test-drive the vehicle in 9th gear with steady cruising, then slow down and stop the vehicle.
- Drive the vehicle in this manner only if the traffic regulations and ambient conditions allow.
Diagnosis Details
Conditions for setting the DTC
When a malfunction is detected during the first drive cycle, a Pending DTC is stored in the TCM memory. If the malfunction returns in the next (second) drive cycle, the MIL comes on, the shift position indicator blinks, and a Confirmed DTC and the freeze data are stored.
Conditions for clearing the DTC
The shift position indicator comes off by turning the vehicle to the OFF (LOCK) mode. The MIL is cleared if the malfunction does not return in three consecutive trips in which the diagnostic runs. The MIL, the Pending DTC, the Confirmed DTC, and the freeze data can be cleared with the scan tool clear command.