LEMON Manuals: Even more car manuals for everyone: 1960-2025
Home >> Acura >> 2021 >> TLX Base >> Repair and Diagnosis >> Transmission >> Automatic Trans >> Automatic Transaxle - Advanced Diagnostics >> Advanced Diagnostics >> DTC Advanced Diagnostics: P083C
April 5, 2026: LEMON Manuals is launched! Read the announcement.

DTC Advanced Diagnostics: P083C

DTC P083C  : Transmission Fluid Pressure Switch A Circuit Low

General Description 

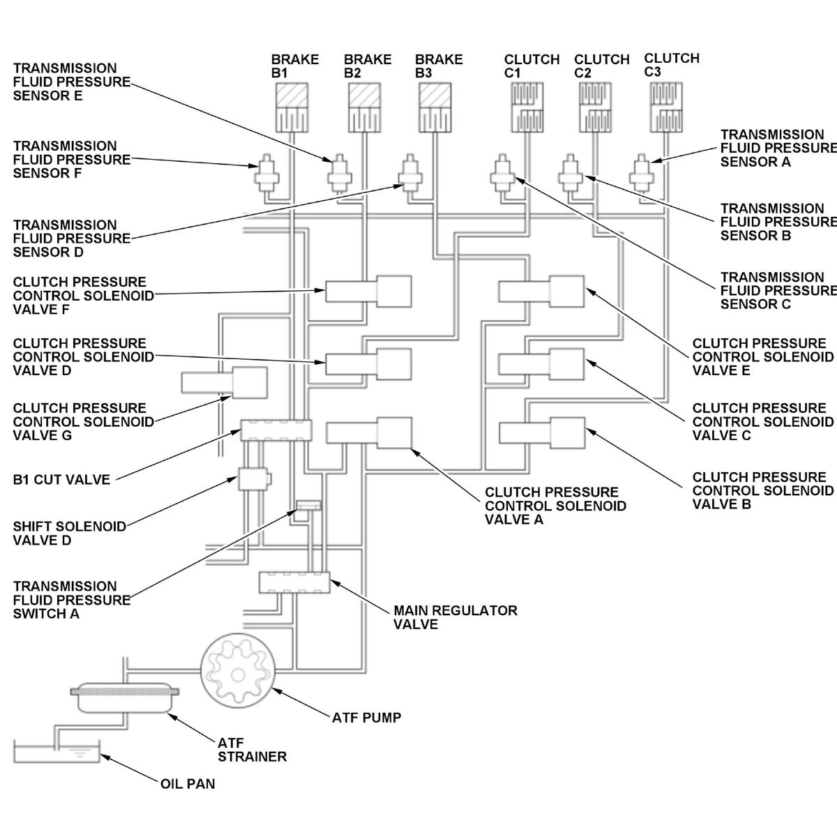
GHH477552Courtesy of HONDA, U.S.A., INC.

Shift solenoid valve D is installed on the valve body assembly. It is controlled by the ON/OFF signal from the transmission control module (TCM) to apply line pressure to the B1 cut valve. The B1 cut valve does not operate when shift solenoid valve D is OFF, and operates when it is ON. Transmission fluid pressure switch A is installed on the hydraulic passage where transmission fluid pressure switch A outputs ON when the B1 cut valve is not operating. Since the B1 cut valve does not operate when shift solenoid valve D is OFF, the hydraulic pressure is output from the B1 cut valve and turns transmission fluid pressure switch A to ON. Contrary, the B1 cut valve operates when shift solenoid D is ON, the hydraulic pressure is cut off from the B1 cut valve and turns transmission fluid pressure switch A to OFF. If transmission fluid pressure switch A outputs OFF for a specified time when shift solenoid valve D is controlled OFF, the TCM detects a malfunction and stores a DTC.

Monitor Execution, Sequence, Duration, DTC Type 

Execution Continuous
Sequence None
Duration 1.0 second or more
DTC Type Two drive cycles, MIL on, shift position indicator blinks

Enable Conditions 

Condition Minimum Maximum
Engine speed [Engine Speed] 500 rpm -
12 volt battery voltage [Battery Voltage] 10 V -
Control command to shift solenoid valve D OFF
Other Transmission fluid pressure sensor C value is more than 300 kPa (3.06 kgf/cm 2, 43.5 psi) or transmission fluid pressure sensor E value is more than 300 kPa (3.06 kgf/cm 2, 43.5 psi)

[ ]: HDS Parameter

Malfunction Threshold 

Transmission fluid pressure switch A outputs OFF for at least 1.0 second when shift solenoid valve D is controlled OFF.

Possible Cause 

NOTE: The causes shown may not be a complete list of all potential problems, and it is possible that there may be other causes.

Confirmation Procedure 

Operating Condition 

Diagnosis Details 

Conditions for setting the DTC 

When a malfunction is detected during the first drive cycle, a Pending DTC is stored in the TCM memory. If the malfunction returns in the next (second) drive cycle, the MIL comes on, the shift position indicator blinks, and a Confirmed DTC and the freeze data are stored.

Conditions for clearing the DTC 

The shift position indicator comes off by turning the vehicle to the OFF (LOCK) mode. The MIL is cleared if the malfunction does not return in three consecutive trips in which the diagnostic runs. The MIL, the Pending DTC, the Confirmed DTC, and the freeze data can be cleared with the scan tool clear command.