DTC Advanced Diagnostics: P0627 (3.0L Engine)
DTC P0627: Fuel Pump Control (FPC) System Malfunction
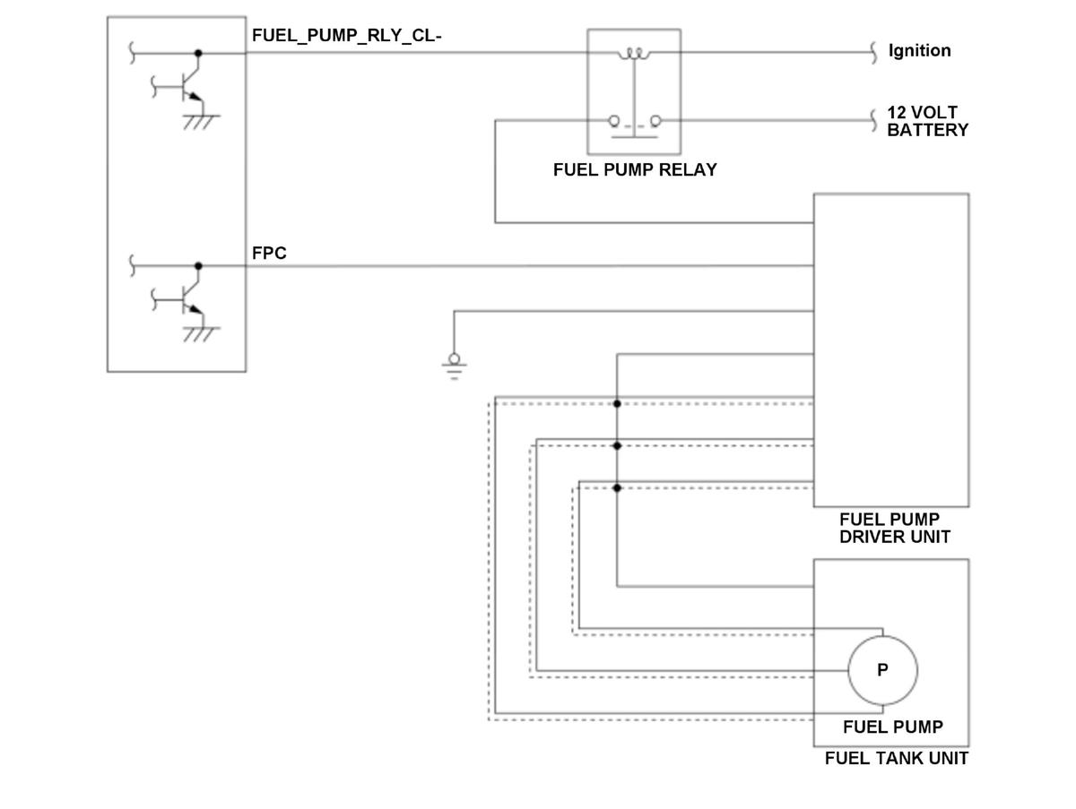
General Description
The fuel pump driver unit controls the fuel pump output based on the (pulse width modulation) PWM control signal duty from the powertrain control module (PCM), and provides optimal amount of fuel to the high pressure fuel pump from the fuel tank. The PCM monitors the voltage level and over current of the fule pump driver unit control terminal by the output driver circuit. If abnormal voltage level or over current is detected, the PCM detects a malfunction and stores a DTC.
Monitor Execution, Sequence, Duration, DTC Type
| Execution | Continuous |
| Sequence | None |
| Duration | 1.5 seconds or more |
| DTC Type | One drive cycle, MIL off |
Enable Conditions
| Condition | Minimum | Maximum |
|---|---|---|
| 12 volt battery voltage [Battery] | 10.0 V | - |
| Fuel pump duty* | 1.2 % | - |
| Fuel pump duty** | - | 98.8 % |
| Fuel pump duty*** | 15.0 % | 65.0 % |
| Fuel pump relay request | On | |
| Vehicle | ON mode | |
*: FPC terminal voltage low diagnosis**: FPC terminal voltage high diagnosis***: Fuel pump driver unit failure diagnosis[ ]: HDS Parameter
Malfunction Threshold
Any of the condition occurs:
- FPC terminal voltage low diagnosis
The voltage level of the FPC terminal is ON (low voltage) for at least 1.5 seconds despite the PCM outputs OFF to the fuel pump driver unit.
- FPC terminal voltage high diagnosis
The voltage level of the FPC terminal is OFF (high voltage) for at least 1.5 seconds despite the PCM outputs ON to the fuel pump driver unit.
- Fuel pump driver unit failure diagnosis
The PCM receives malfunction information from the fuel pump driver unit at least 3 times while the PCM outputs ON to the fuel pump driver unit.
Possible Cause
- Fuel pump driver unit FPC line short to power
- Fuel pump driver unit FPC line short to ground
- Fuel pump control module FPC line open
- Fuel pump driver unit power supply line failure
- Fuel pump driver unit failure
- PCM internal circuit failure
Diagnosis Details
Conditions for setting the DTC
When a malfunction is detected, a Pending DTC, a Confirmed DTC, the freeze data, and the on-board snapshot are stored in the PCM memory. The MIL does not come on.
Conditions for clearing the DTC
The Pending DTC, the Confirmed DTC, the freeze data, and the on-board snapshot can be cleared with the scan tool clear command.