LEMON Manuals: Even more car manuals for everyone: 1960-2025
Home >> Acura >> 2024 >> MDX Base >> Repair and Diagnosis (Single Page) >> Engine Performance >> System >> Engine Control System Advanced Diagnostics (P0331 - P06A8) >> Advanced Diagnostics >> DTC Advanced Diagnostics: P0627 (3.0L Engine)
April 5, 2026: LEMON Manuals is launched! Read the announcement.

DTC Advanced Diagnostics: P0627 (3.0L Engine)

DTC P0627:  Fuel Pump Driver (FPD) System Malfunction

General Description 

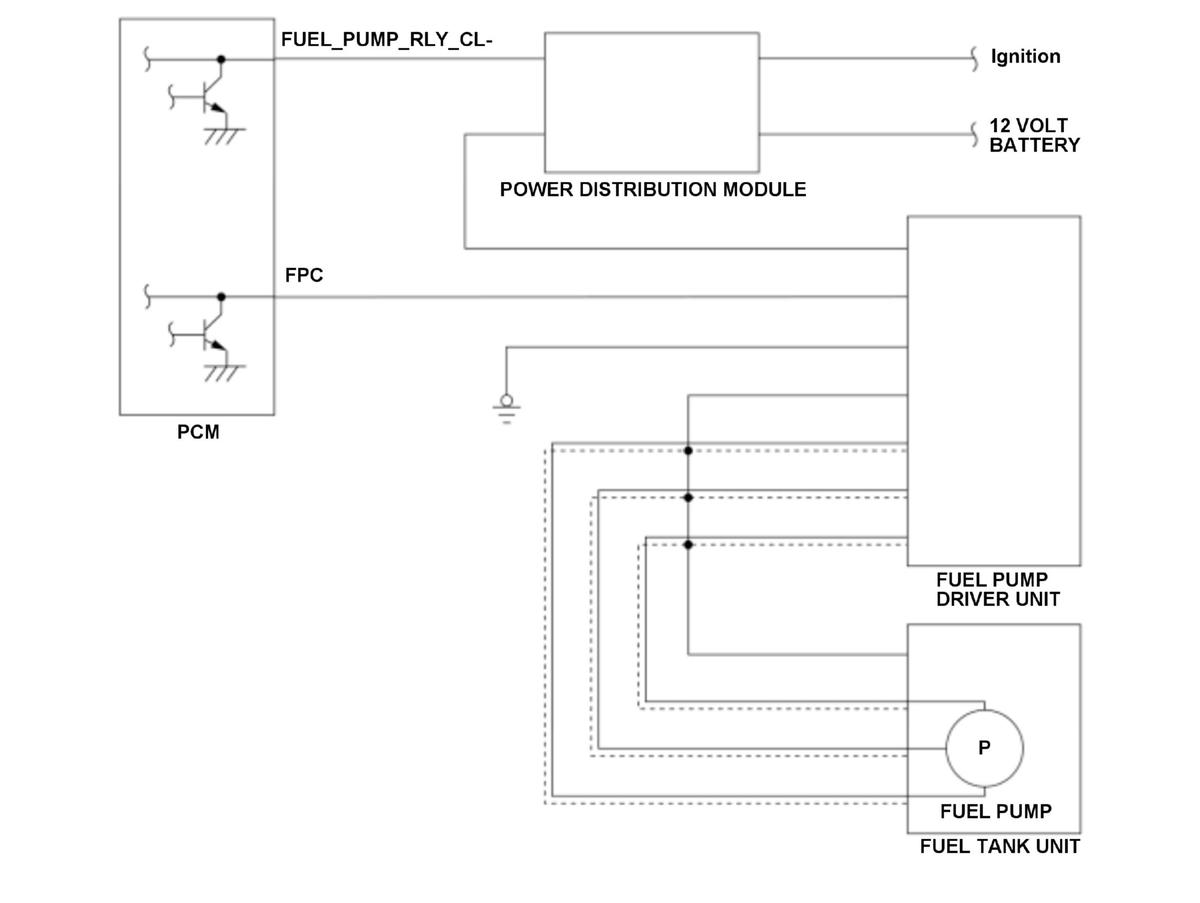
GHH515420Courtesy of HONDA, U.S.A., INC.

The fuel pump driver unit controls the fuel pump output based on the (pulse width modulation) PWM control signal duty from the powertrain control module (PCM), and provides optimal amount of fuel to the high pressure fuel pump from the fuel tank. The PCM monitors the voltage level and over current of the fuel pump driver unit control terminal by the output driver circuit. If abnormal voltage level or over current is detected, the PCM detects a malfunction and stores a DTC.

Monitor Execution, Sequence, Duration, DTC Type 

Execution Continuous
Sequence None
Duration 1.5 seconds or more
DTC Type One drive cycle, MIL off

Enable Conditions 

Condition Minimum Maximum
12 volt battery voltage [Battery] 10.0 V -
Fuel pump duty* 1.2 % -
Fuel pump duty** - 98.8 %
Fuel pump duty*** 15.0 % 65.0 %
Fuel pump relay request On
Vehicle ON mode

*: FPC terminal voltage low diagnosis

**: FPC terminal voltage high diagnosis

***: Fuel pump driver unit failure diagnosis

[ ]: HDS Parameter

Malfunction Threshold 

Any of the condition occurs:

Possible Cause 

NOTE:

The causes shown may not be a complete list of all potential problems, and it is possible that there may be other causes.

Diagnosis Details 

Conditions for setting the DTC 

When a malfunction is detected, a Pending DTC, a Confirmed DTC, the freeze data, and the on-board snapshot are stored in the PCM memory. The MIL does not come on.

Conditions for clearing the DTC 

The Pending DTC, the Confirmed DTC, the freeze data, and the on-board snapshot can be cleared with the scan tool clear command.