LEMON Manuals: Even more car manuals for everyone: 1960-2025
Home >> Cadillac >> 1973 >> Eldorado Not Available, Automatic Trans >> Repair and Diagnosis >> Body & Frame >> Windows >> Electric Window Controls >> Testing >> Power Window Circuits >> Window Motor
April 5, 2026: LEMON Manuals is launched! Read the announcement.

Window Motor

Check power feed wire to motor terminals, if power is available, check motor ground. Inspect window regulator and channels for possible binding. Connect a jumper wire to power source and one of the motor terminals, then connect to other motor terminal. Motor should operate window up and down, if not, replace motor.

Fig 1: "C" "E" Body Power Window Wiring Diagram (Typical)
G09328776Courtesy of GENERAL MOTORS COMPANY
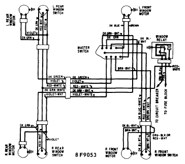
Fig 2: "A" Body 4 Dr. Power Window Wiring Diagram
G09328777Courtesy of GENERAL MOTORS COMPANY