LEMON Manuals: Even more car manuals for everyone: 1960-2025
Home >> Cadillac >> 1982 >> Seville V8-252 4.1L >> Repair and Diagnosis >> Powertrain Management >> Diagrams >> Powertrain Controls >> Engine Data Sensors, Emission Controls
April 5, 2026: LEMON Manuals is launched! Read the announcement.

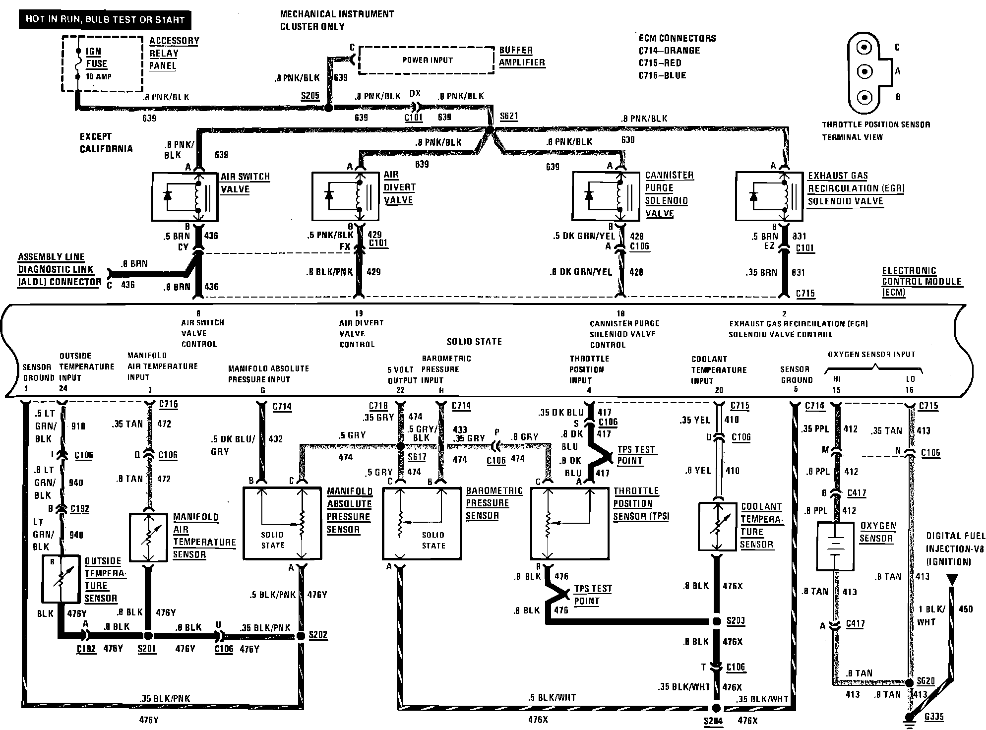
Engine Data Sensors, Emission Controls

Digital Fuel Injection (Engine Data Sensors, Emission Controls):