LEMON Manuals: Even more car manuals for everyone: 1960-2025
Home >> Cadillac >> 1984 >> Cimarron L4-121 2.0L >> Repair and Diagnosis >> Powertrain Management >> Computers and Control Systems >> Transmission Position Sensor/Switch >> Testing and Inspection
April 5, 2026: LEMON Manuals is launched! Read the announcement.

Transmission Position Sensor/Switch: Testing and Inspection

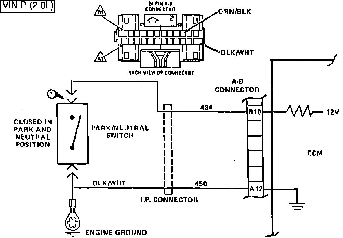
Fig.162 - WIRING DIAGRAM for Chart C-1A Park/Neutral Switch. VIN P:





CHART C-1A, PARK/NEUTRAL SWITCH

The Park/Neutral Switch is closed to ground in Park or Neutral and open in Drive ranges. The ECM supplies 12 volts through an internal resistor to CKT 434 and senses that the switch is closed when the voltage at terminal B10 drops to less than 1 volt.


Fig.161 - Chart C-1A Park/Neutral Switch:





1. Checks for switch closing in the P/N position. This is indicated by low voltage on CKT 434.
2. Checks to see that voltage increases in D/R range.
3. Checks for faulty wiring to ECM or faulty ECM itself. If voltage is present, it means wiring and ECM are OK.