LEMON Manuals: Even more car manuals for everyone: 1960-2025
Home >> Cadillac >> 1985 >> Seville V8-252 4.1L >> Repair and Diagnosis >> Powertrain Management >> Computers and Control Systems >> Testing and Inspection >> Component Tests and General Diagnostics >> Input Switch Test Failure Diagnostic Tests >> Code .7.6 Cruise Control Set/Coast Circuit
April 5, 2026: LEMON Manuals is launched! Read the announcement.

Code .7.6 Cruise Control Set/Coast Circuit

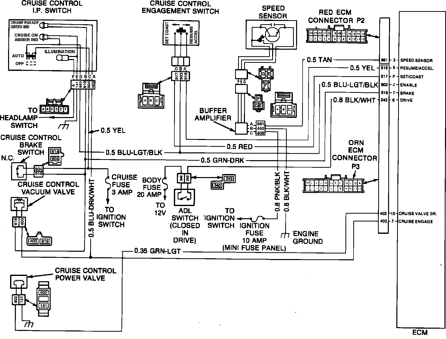
Fig. 32 Cruise control wiring circuit. 1984:





The cruise control set/coast switch sends a 12 volt signal to the ECM when the set/coast switch is depressed. Code .7.6 indicates that the ECM is not receiving this signal. To diagnose the system proceed as follows:
1. Turn On ignition switch and instrument panel cruise control switch. Connect one lead of voltmeter J-29125 or equivalent to ground and the other lead to pin F of ECM orange connector.
2. If reading at pin F is 12 volts, disconnect orange connector at ECM and check voltage at pin F. If reading remains at 12 volts, check for short in power feed of circuit 84. If circuit is satisfactory, replace set/coast switch. If voltage at pin F is zero volts, ECM or ECM connector is at fault.
3. If reading of zero volts is obtained at pin F prior to disconnecting ECM orange connector, depress set/coast switch. If reading remains at zero volts, check for an open or shorted ground in circuit 84 or an open circuit in circuit 903 (1985, 397) and repair as necessary. If circuits are satisfactory, replace set/coast switch. If voltage at pin F is 12 volts with set/coast switch depressed, ECM or ECM connector is at fault.