LEMON Manuals: Even more car manuals for everyone: 1960-2025
Home >> Cadillac >> 1987 >> Cimarron Standard >> Repair and Diagnosis >> External Pages >> Different car >> Section 12 (Anti-Lock Brake System) >> Testing >> Anti-Lock Brake System Testing Circuit
April 5, 2026: LEMON Manuals is launched! Read the announcement.

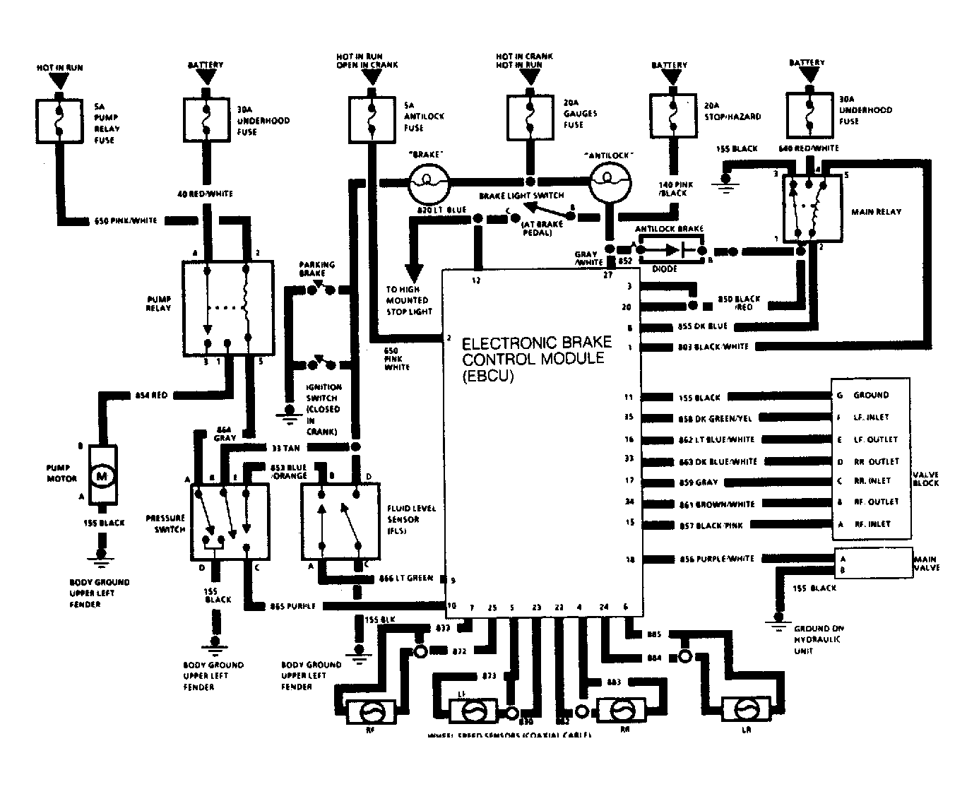
Anti-Lock Brake System Testing Circuit

WARNING: This page does not describe the selected car, but rather 6 other vehicles, including the 1988 Cadillac Fleetwood, 1988 Cadillac DeVille, 1987 Cadillac Fleetwood, 1987 Cadillac DeVille, and 1986 Cadillac Fleetwood. However, it is still accessible from the selected car via links, so may be relevant.
Fig 1: Anti-Lock Brake System Testing Circuit
G56075Courtesy of GENERAL MOTORS CORP.