LEMON Manuals: Even more car manuals for everyone: 1960-2025
Home >> Cadillac >> 1987 >> Seville >> Repair and Diagnosis >> Engine Performance >> System >> DFI BCM Tests W/Codes >> Code B335 - Loss Of CCDIC Data
April 5, 2026: LEMON Manuals is launched! Read the announcement.

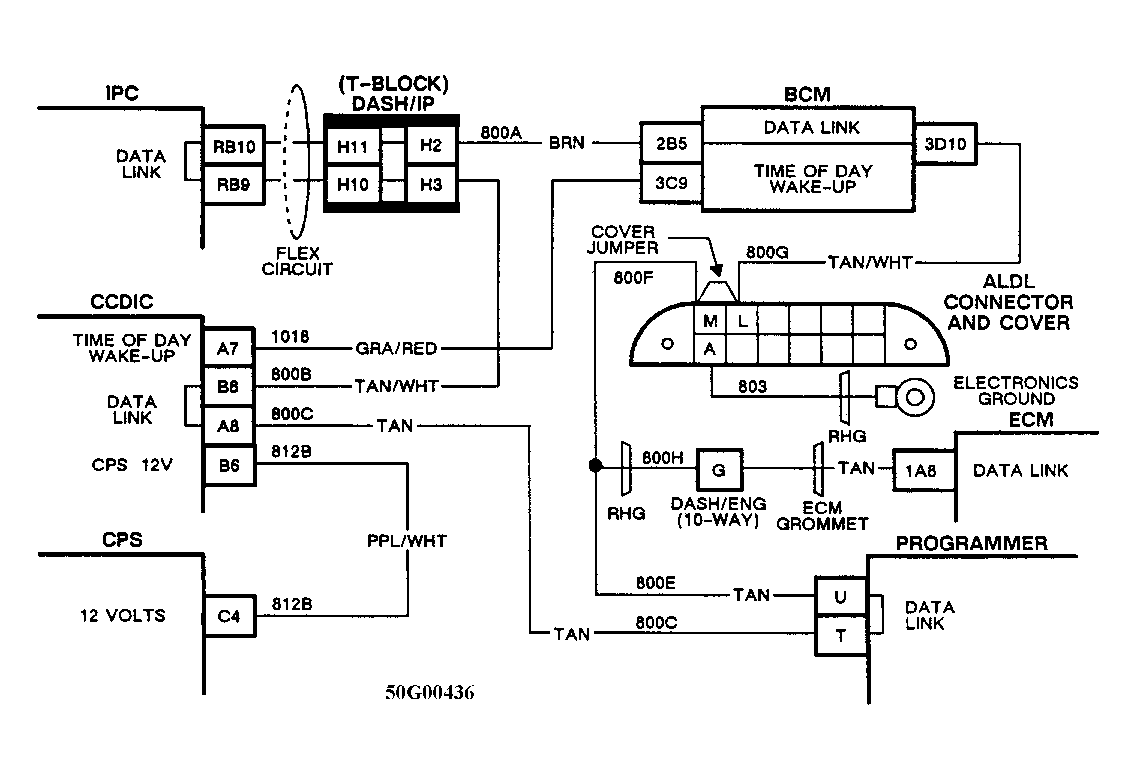
Code B335 - Loss Of CCDIC Data

Since a loss of data communication with CCDIC will result in blank display, this code can only be recognized as a "History" ("Hard") code. During this event, the HVAC will divert to 75°F (24°C) set temperature, from defrost air delivery and automatic blower control.

With a 2-way, redundant communication ability built into this system, a double open in data line must occur to set fault. A single fault, however, in the CCDIC power or ground would also cause this code to set.

Fig 1: Schematic, Code B335 - Loss of CCDIC Data
G50G00436