LEMON Manuals: Even more car manuals for everyone: 1960-2025
Home >> Cadillac >> 1988 >> Seville Base >> Repair and Diagnosis (Single Page) >> Engine Performance >> System >> DFI ECM Tests W/Codes >> ECM Code EO20 - Open Fuel Pump Circuit >> ECM Code EO20 - Open Fuel Pump Circuit (Fuse Not Blown) >> Notes On Intermittents
April 5, 2026: LEMON Manuals is launched! Read the announcement.

Notes On Intermittents

If intermittent code EO20 is stored, unplug oil pressure switch. Start engine, allow it to idle, and manipulate affected wiring. Ensure that ECM connectors are properly latched and check relay for proper installation into relay center socket. If fault is induced, the engine will stall, and code EO20 will set. If code EO20 sets without an engine stall, cause is an intermittent open in circuit No. 120A between ECM pin "D9" and splice on circuit No. 120B.

Review snapshot data parameters stored with this code to verify failure. If failure is verified, check and repair intermittent wiring connection or sensor.

Fig 1: Schematic, Code EO20, Open Fuel Pump Circuit
G57237
Fig 2: Flow Chart, Code EO20, Open Fuel Pump Circuit (1 Of 2)
G57311
Fig 3: Flow Chart, Code EO20, Open Fuel Pump Circuit (1 Of 2)
GB0048520
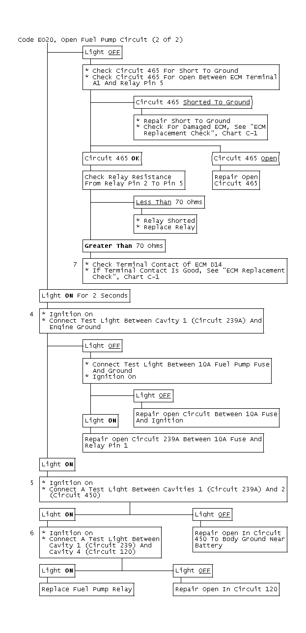
Fig 4: Flow Chart, Code EO20, Open Fuel Pump Circuit (2 Of 2)
GB0048521