LEMON Manuals: Even more car manuals for everyone: 1960-2025
Home >> Cadillac >> 1989 >> Seville Base >> Repair and Diagnosis >> Engine Performance >> System >> DFI SYS/Component Tests >> Chart C1 - ECM Replacement Check
April 5, 2026: LEMON Manuals is launched! Read the announcement.

Chart C1 - ECM Replacement Check

Fig 1: Chart C1 - ECM Replacement Check Schematic
G57252

Prior to replacing ECM, check for poor connector terminal to ECM contact. Check for a short circuit to battery voltage on an ECM ground circuit. Also check for shorted solenoids or relays. If a short is found, the circuit must be repaired BEFORE replacing ECM. This will prevent repeated ECM failures.

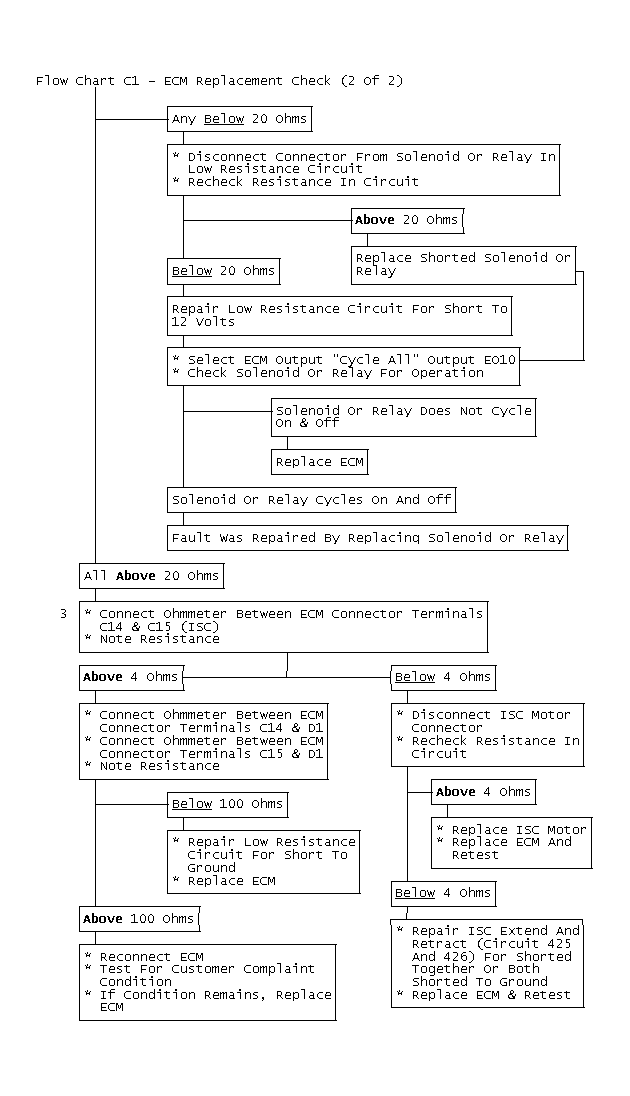
NOTE: Test numbers refer to test numbers on diagnostic chart.
  1. Check for poor terminal contact due to damaged or dirty ECM terminals. Remove suspected terminals to inspect, replace if damaged or dirty. If coolant is present at ECM connector, replace coolant temperature sensor, sensor connector, and sensor signal and ground wires. Also, replace ECM connector terminals and blow coolant out of harness. Clean ECM connector with alcohol and replace ECM.
  2. This step check for a short circuit to ignition or for a shorted solenoid or relay. All terminals MUST be tested since several are connected together internally by ECM. A short in one circuit may cause another circuit in ECM to be inoperative. Any circuit testing less than 20 ohms is shorted and should be diagnosed for cause of short.
  3. Check ISC motor extend/retract circuits for short circuit to ground or shorted together. Normal resistance for an ISC motor circuit is 4-100 ohms.
Fig 2: Flow Chart C1 - ECM Replacement Check
G111739
NOTE: Always check MEM-CAL for correct application and installation before replacing an ECM.
Fig 3: Flow Chart C1 - ECM Replacement Check (1 Of 2)
GB0046490
Fig 4: Flow Chart C1 - ECM Replacement Check (2 Of 2)
GB0046491