LEMON Manuals: Even more car manuals for everyone: 1960-2025
Home >> Cadillac >> 1990 >> Seville Base, 4T60/ME9 >> Repair and Diagnosis >> Engine Performance >> System >> Engine Controls - Tests W/Codes >> BCM Trouble Code Charts >> BCM Code B337: Loss Of A/C Heater Programmer Data >> Note On Intermittents
April 5, 2026: LEMON Manuals is launched! Read the announcement.

Note On Intermittents

If B337 shows as a history code, without other codes, check ignition feed, CPS ground, and data circuits for intermittent faults. If other codes are stored, refer to MULTIPLE INTERMITTENT CODES in this article.

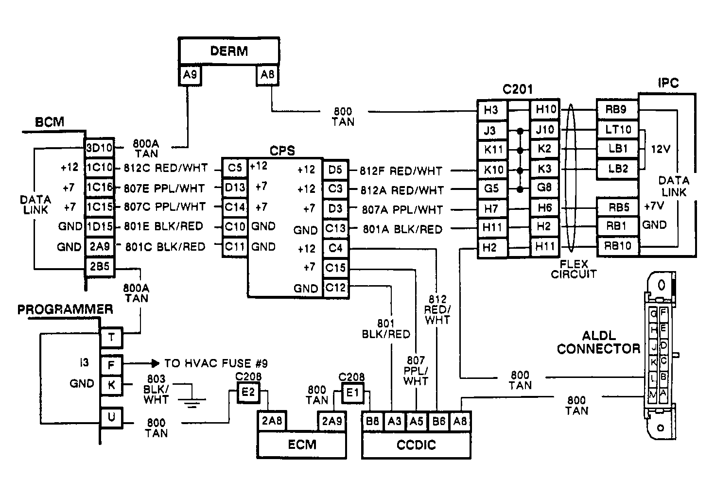
Fig 1: BCM Code B337 Circuit Diagram
G90D21710
Fig 2: BCM Code B337 Flow Chart
G90J09284