LEMON Manuals: Even more car manuals for everyone: 1960-2025
Home >> Cadillac >> 1991 >> Seville Base >> Repair and Diagnosis (Single Page) >> Engine Performance >> System >> Engine Controls - Basic Testing >> Diagnostic Circuit Check (Except PFI CADILLAC) >> A2 - "Service Eng Soon" Always On, Time/Won't Flash Code 12
April 5, 2026: LEMON Manuals is launched! Read the announcement.

A2 - "Service Eng Soon" Always On, Time/Won't Flash Code 12

  1. Turn ignition off. Disconnect ECM connectors. Turn ignition on. If "SERVICE ENGINE SOON" light is on, check for short to ground in light driver circuit between light and ECM driver terminal. See appropriate wiring diagram WIRING DIAGRAMS article in this section for terminal identification.
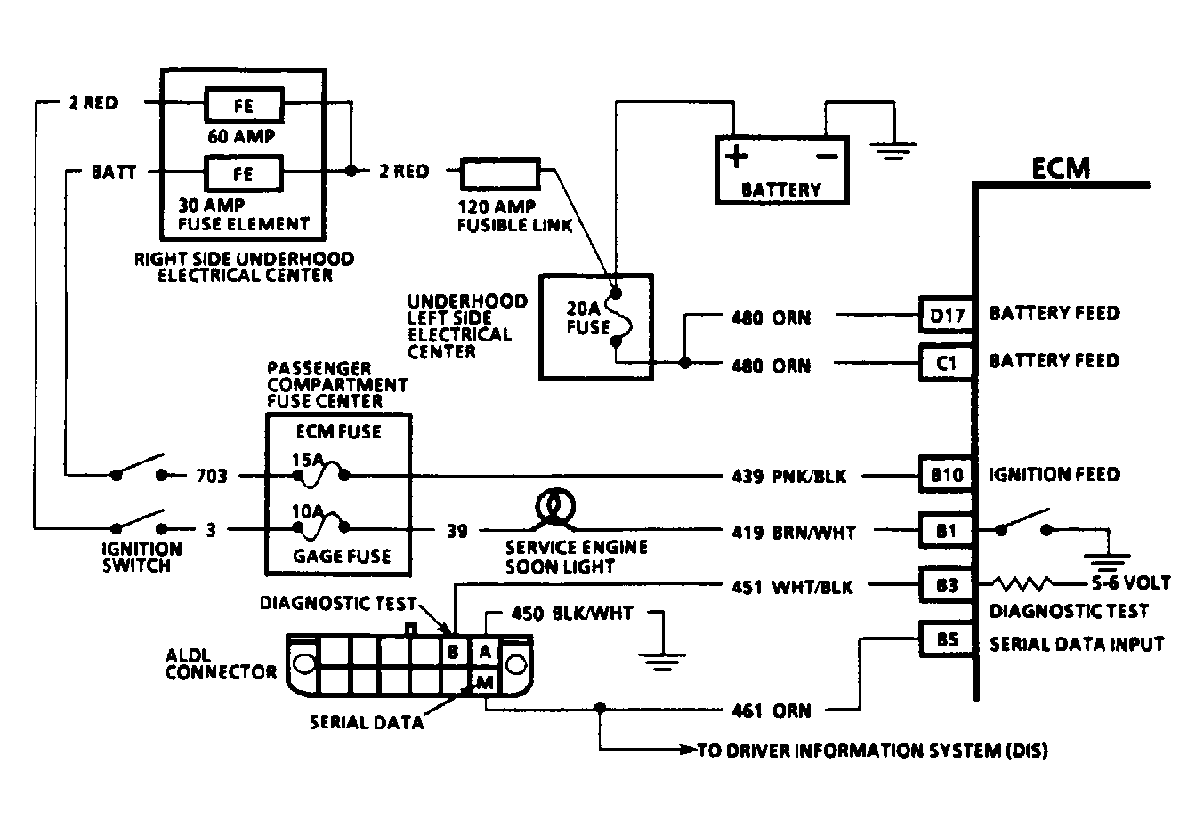
  2. If light is off with ECM connectors disconnected, turn ignition off. Reconnect ECM connectors. Turn ignition on with engine off. Using a DVOM, check voltage at ALDL "test" terminal "B". See Figure. If voltage is greater than 9 volts, check for a short to voltage on ALDL terminal "B" wire between ECM and ALDL connector. If voltage is 5-6 volts, proceed to next step. If voltage is less than 5 volts, backprobe appropriate ECM terminal with DVOM. See appropriate wiring diagram WIRING DIAGRAMS article. If 5-6 volts is now present, repair open or short in wire between ECM and ALDL terminal "B".
  3. If voltage at terminal "B" of ALDL connector is 5-6 volts, jumper that wire terminal at ECM to ground. If the "SERVICE ENGINE SOON" light flashes a Code 12, and terminal "A" of ALDL was used when grounding terminal "B" the first time, check for open between ALDL connector terminal "A" and ground. If the "SERVICE ENGINE SOON" light does not flash when ECM end of terminal "B" wire is jumpered to ground, check PROM/MEM-CAL for proper installation. If installed correctly, replace ECM, using original PROM/MEM-CAL. Repeat diagnostic circuit check. If Code 12 still does not flash, replace PROM/MEM-CAL. Replace PROM/MEM-CAL only after replacing ECM, as PROM/MEM-CAL is not likely to be at fault.
Fig 1: Typical Fuel Injection Diagnostic Circuit Schematic
G90E13247Courtesy of GENERAL MOTORS CORP.