LEMON Manuals: Even more car manuals for everyone: 1960-2025
Home >> Cadillac >> 1991 >> Seville Base >> Repair and Diagnosis >> Engine Performance >> System >> Engine Controls - Tests W/Codes >> Diagnostic Tests >> Chart C-4, CCDIC Display Reads System Problem
April 5, 2026: LEMON Manuals is launched! Read the announcement.

Chart C-4, CCDIC Display Reads System Problem

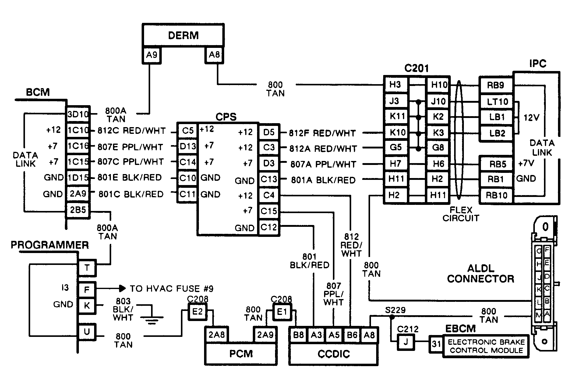
NOTE: For Circuit reference, see schematic in CHART C-3.

You are at this chart because the TIME/TEMP button does not respond on CCDIC panel.

NOTE: Test numbers refer to test numbers on diagnostic chart.
  1. This step determines if fault is due to loss of 12 volts to CCDIC panel from CPS, including components, or an open in circuit No. 1018 from CCDIC panel to the BCM, including components.
Fig 1: Chart C-4, Schematic, CCDIC Display Reads System Problem
G91C09365
Fig 2: Flow Chart C-4, CCDIC Display Reads System Problem
GB0022505