LEMON Manuals: Even more car manuals for everyone: 1960-2025
Home >> Cadillac >> 1992 >> Seville Base >> Repair and Diagnosis >> Engine Performance >> System >> Engine Controls - Tests W/Codes >> Pcm Code Charts >> Pcm Code E091, Park/Neutral Switch Problem (2 Of 2) >> Note On Intermittents
April 5, 2026: LEMON Manuals is launched! Read the announcement.

Note On Intermittents

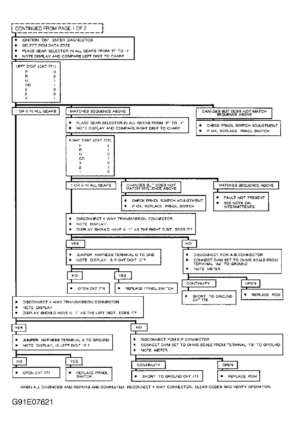
If all digits of ED71 and ED72 are 1, check for an intermittent loss of ground in park/neutral switch. If an intermittent PCM Code E091 occurs when transmission lever is moved, code is most likely caused by a misadjusted shift linkage or park/neutral switch, causing park/neutral switch to end up in range between gears.

If code and SERVICE VEHICLE SOON message come on while driving or when gear selector is not being moved, record ED71 and ED72 and compare values to chart. For example, if transmission was in OD when message came on and ED71 indicates 10 and ED72 indicates 11, check for intermittent open in circuit No. 773.

Manipulate related wiring and connectors while observing parameters ED71 and ED72 (or "Scan" tester display). If an intermittent is induced, digit corresponding to that circuit will change. If wiring and connectors are okay, substitute a known good park/neutral switch, and recheck.

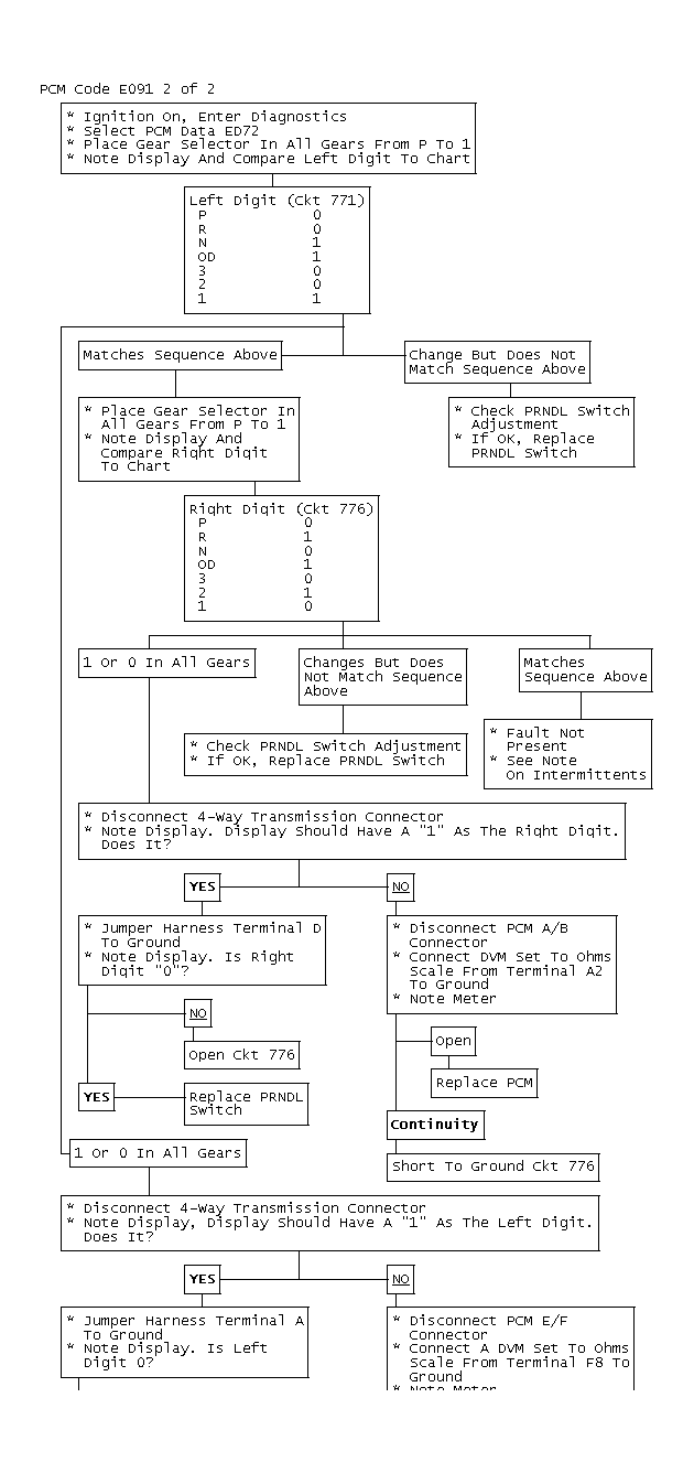
PCM CODE E091 DATA

Gear Position PRNDL ED71 CKT 773 PRNDL ED71 CKT 772 PRNDL 2 ED72 CKT 771 PRNDL 2 ED72 CKT 776
P 1 1 0 0
R 1 0 0 1
N 1 0 1 0
OD 0 0 1 1
3 0 0 0 0
2 0 1 0 1
1 0 1 1 0
Fig 1: PCM Code E091, Schematic, Park/Neutral Switch Problem
G91I07618
Fig 2: PCM Code E091, Flow Chart, (2 Of 2) Park/Neutral Switch Problem
G91E07621
Fig 3: PCM Code E091 2 Of 2
GB0011219