LEMON Manuals: Even more car manuals for everyone: 1960-2025
Home >> Cadillac >> 1993 >> Seville Base >> Repair and Diagnosis >> Engine Performance >> System >> Engine Controls - Tests W/Codes - Pcm >> Pcm Code Charts >> Pcm Code P027 - Open Throttle Switch Signal >> Note On Intermittents
April 5, 2026: LEMON Manuals is launched! Read the announcement.

Note On Intermittents

Ensure ISC plunger is depressed when throttle linkage contacts stop screw. Check ISC jumper connectors and PCM connector for loose or improperly crimped terminals.

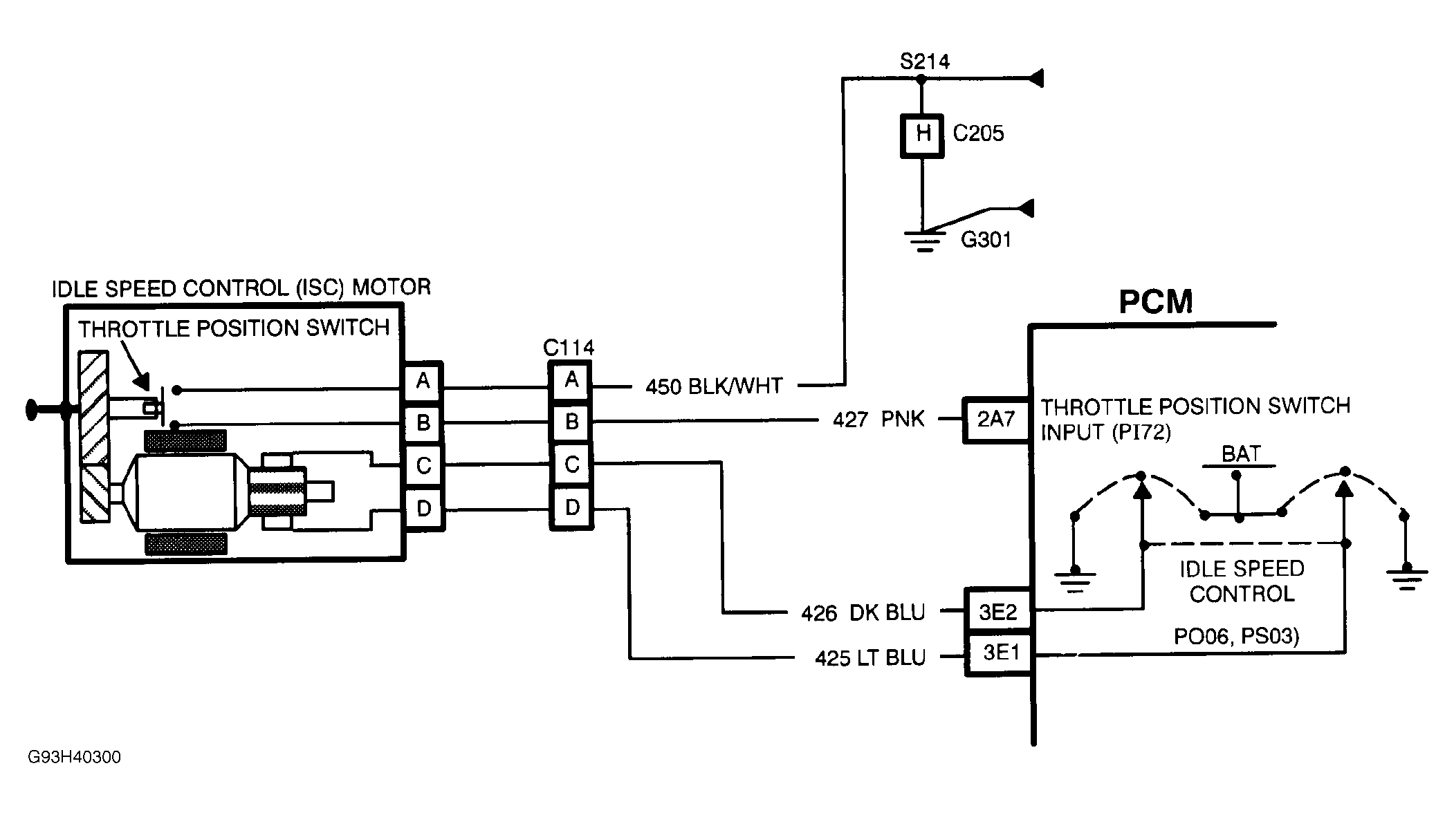
Fig 1: PCM Code P027 Schematic - Open Throttle Switch Signal
G93H40300Courtesy of GENERAL MOTORS CORP.
Fig 2: PCM Code P027 Flow Chart - Open Throttle Switch Signal
G93J40302Courtesy of GENERAL MOTORS CORP.