LEMON Manuals: Even more car manuals for everyone: 1960-2025
Home >> Cadillac >> 1994 >> Eldorado Base >> Repair and Diagnosis >> Engine Performance >> System >> Engine Controls - Tests W/Codes - 4.6L >> Pcm Code Charts >> Code P048, EGR System Fault >> Action
April 5, 2026: LEMON Manuals is launched! Read the announcement.

Code P048, EGR System Fault: Action

PCM turns on MIL. EGR is disabled for entire key cycle and transaxle shift adapts are maintained at current levels.

NOTE: Test numbers refer to numbers on diagnostic chart.
  1. Diagnose Code P036 first because it can cause EGR system malfunction.
  2. If rear bank long term trim is 15 counts or greater than front bank long term trim, a fuel control problem exists. Use Code P046 to diagnose.
  3. Checks for a rich engine condition causing Code P048 to set.
  4. Checks if by using PCM overrides if EGR valve can be shut off (less than 100 counts).
  5. Checks if by using PCM overrides if EGR can be returned to full on (greater than 200 counts).
  6. Checks circuit No. 741 and fuse D1 for open.
  7. Checks if EGR circuit is open.
  8. Checks if circuit No. 435 is open.
  9. Checks if PCM is open internally or if circuit No. 435 is shorted to voltage.
  10. Checks if EGR valve can correctly respond to PCM signal.
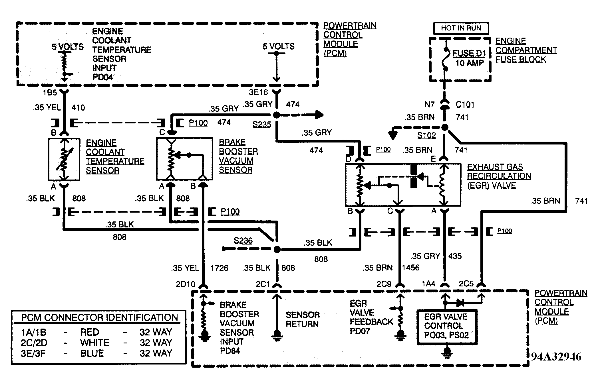
Fig 1: Code P048 Schematic (4.6L)
G94A32946Courtesy of GENERAL MOTORS CORP.
Fig 2: Code P048 Flow Chart (4.6L - 1 Of 2)
G94B33002Courtesy of GENERAL MOTORS CORP.
Fig 3: Code P048 Flow Chart (4.6L - 2 Of 2)
G94C33003Courtesy of GENERAL MOTORS CORP.