LEMON Manuals: Even more car manuals for everyone: 1960-2025
Home >> Cadillac >> 1995 >> Eldorado Base >> Repair and Diagnosis >> Engine Performance >> System >> Engine Controls - Tests W/Codes >> Pcm Code Charts >> Code P015, Open ECT Sensor Signal >> Action
April 5, 2026: LEMON Manuals is launched! Read the announcement.

Code P015, Open ECT Sensor Signal: Action

PCM turns on MIL and uses IAT sensor value instead of ECT sensor value for all calculations during first 5 minutes of operation. After 5 minutes, PCM uses a value of 194°F (90°C). Transaxle shift adapts are maintained at current levels.

NOTE: Test numbers refer to numbers on diagnostic chart.
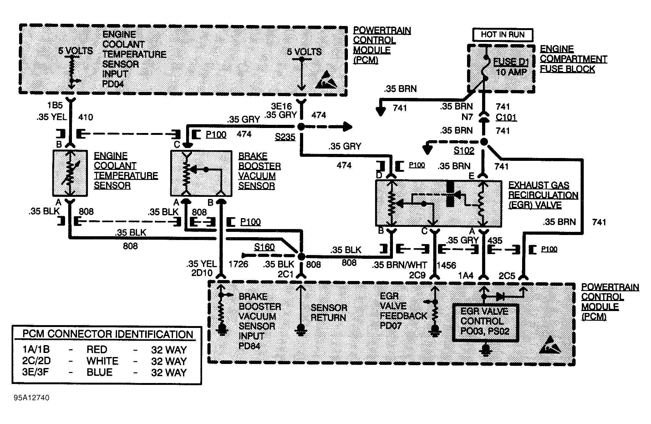
  1. If sensor or wiring is open, parameter PD04 should indicate -29°C or less.
  2. This checks for open sensor signal in circuit No. 410 from PCM to sensor connector. If parameter PD04 indicates 135-151°C with connector shorted, circuits No. 410 and 808 are okay.
  3. Checks for open in circuit No. 808 from sensor terminal "A" to ground splice. If shorting terminal "A" to ground causes parameter PD04 to indicate 135-151°C, an open in circuit No. 808 exists.
  4. This checks if PCM can recognize a short to ground or low voltage on terminal 1B5, coolant temperature signal. If grounding terminal 1B5 causes PD04 to indicate 135-151°C, circuit No. 410 from PCM to ECT sensor is open.
Fig 1: Code P015 Schematic, Open ECT Sensor Signal
G95A12740Courtesy of GENERAL MOTORS CORP
Fig 2: Code P015 Diagnostic Flow Chart, Open ECT Sensor Signal
G94C32948Courtesy of GENERAL MOTORS CORP