LEMON Manuals: Even more car manuals for everyone: 1960-2025
Home >> Cadillac >> 1995 >> Eldorado Base >> Repair and Diagnosis >> Engine Performance >> System >> Engine Controls - Tests W/Codes >> Pcm Code Charts >> Code P020, Open Fuel Pump Circuit >> Action
April 5, 2026: LEMON Manuals is launched! Read the announcement.

Code P020, Open Fuel Pump Circuit: Action

PCM turns on SERVICE VEHICLE SOON light.

NOTE: Test numbers refer to numbers on diagnostic chart.
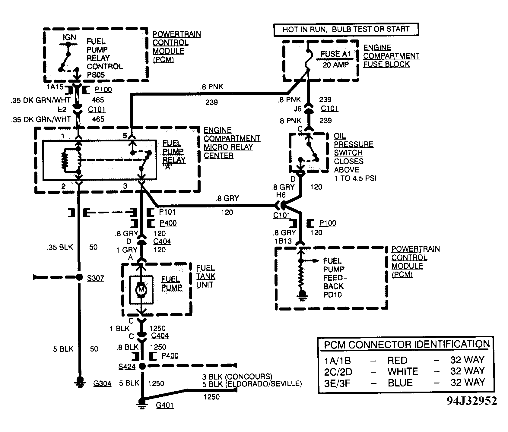
  1. Checks for engine to start with fuel pump powered through fuel pump relay. If engine does not start, proceed to CODE P020 (2 OF 3).
  2. Checks circuit No. 120 for open or if no fault code is present.
  3. Checks for open in circuit No. 239 from fuse to fuel pump relay terminal No. 5.
  4. Checks for open in circuit No. 50 to fuel pump relay terminal No. 5.
  5. Checks if fuel pump will run to isolate a fuel pump control problem from a fuel pump problem.
  6. If greater than or equal to 10 volts is measured, fuel pump relay circuit is okay. Fuel pump relay is faulty.
  7. Checks for open in circuit No. 120 from fuel pump relay to fuel pump.
  8. Checks for proper control of fuel pump relay by PCM.
  9. Checks for an open in circuit No. 1250 (fuel pump ground).
  10. Checks circuit No. 239 for short to ground.
  11. Isolates when circuit No. 120 is shorted to ground.
  12. Checks circuit No. 120 for short to ground between oil pressure switch and PCM.
  13. Checks fuel pump harness for short to ground. If harness is okay, check circuit No. 120 from fuel pump relay terminal No. 3 for short to ground.
Fig 1: Code P020 Schematic, Open Fuel Pump Circuit
G94J32952Courtesy of GENERAL MOTORS CORP
Fig 2: Code P020 Diagnostic Flow Chart - 1 Of 3, Open Fuel Pump Circuit
G94B32954Courtesy of GENERAL MOTORS CORP
Fig 3: Code P020 Diagnostic Flow Chart - 2 Of 3, Open Fuel Pump Circuit
G94C32955Courtesy of GENERAL MOTORS CORP
Fig 4: Code P020 Diagnostic Flow Chart - 3 Of 3, Open Fuel Pump Circuit
G94D32956Courtesy of GENERAL MOTORS CORP