LEMON Manuals: Even more car manuals for everyone: 1960-2025
Home >> Cadillac >> 2002 >> Escalade EXT >> Repair and Diagnosis >> Accessories & Equipment >> Communication Devices >> Body Control System >> Schematic and Routing Diagrams >> Body Control System Schematics
April 5, 2026: LEMON Manuals is launched! Read the announcement.

Body Control System Schematics

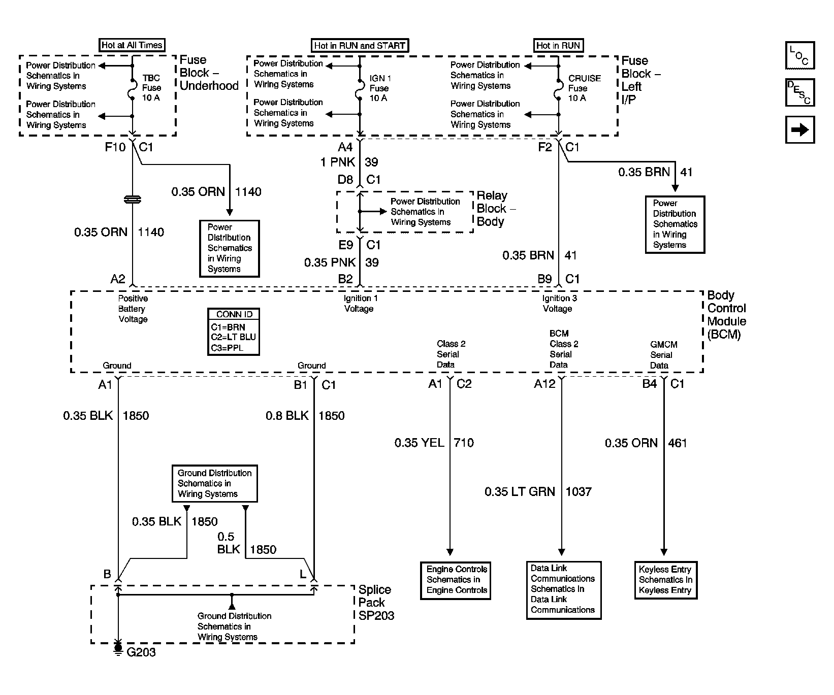
Fig 1: BCM Power, Ground and Serial Data Schematic
GM744656Courtesy of GENERAL MOTORS CORP.
Fig 2: BCM Exterior Lighting Systems References Schematic
GM744660Courtesy of GENERAL MOTORS CORP.
Fig 3: BCM Interior Lighting Systems References Schematic
GM744661Courtesy of GENERAL MOTORS CORP.
Fig 4: BCM Controlled/Monitored Subsystem References Schematic
GM744662Courtesy of GENERAL MOTORS CORP.