LEMON Manuals: Even more car manuals for everyone: 1960-2025
Home >> Cadillac >> 2007 >> STS Base, 4.6 A, AWD >> Repair and Diagnosis >> External Pages >> Different car >> Section 28 (Engine Control System & Fuel System - 3.6L - Introduction (2 Of 2)) >> Schematic and Routing Diagrams >> Engine Controls Schematics
April 5, 2026: LEMON Manuals is launched! Read the announcement.

Engine Controls Schematics

WARNING: This page is about a different car, the 2008 Cadillac SRX. However, it is still accessible from the selected car via links, so may be relevant.
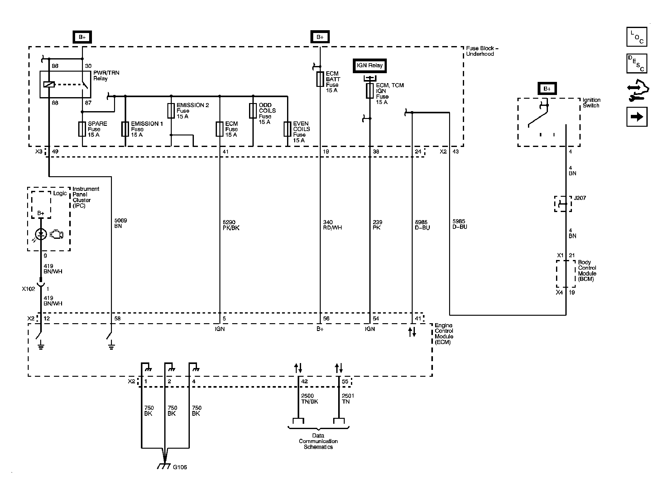
Fig 1: Module Power, Ground, Serial Data and MIL
GM1872787Courtesy of GENERAL MOTORS CORP.
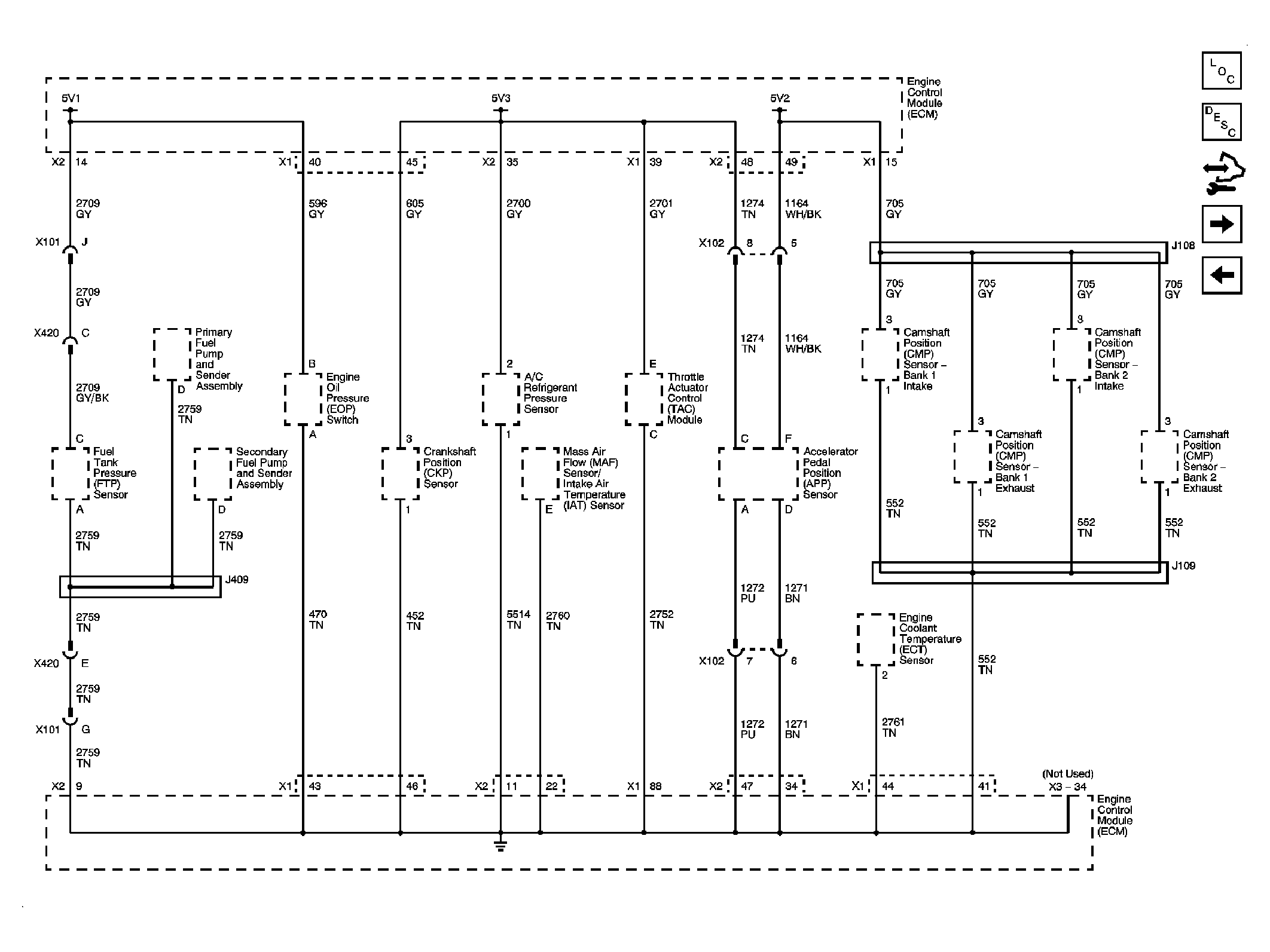
Fig 2: Engine Data Sensors - 5-Volt Reference
GM1872789Courtesy of GENERAL MOTORS CORP.
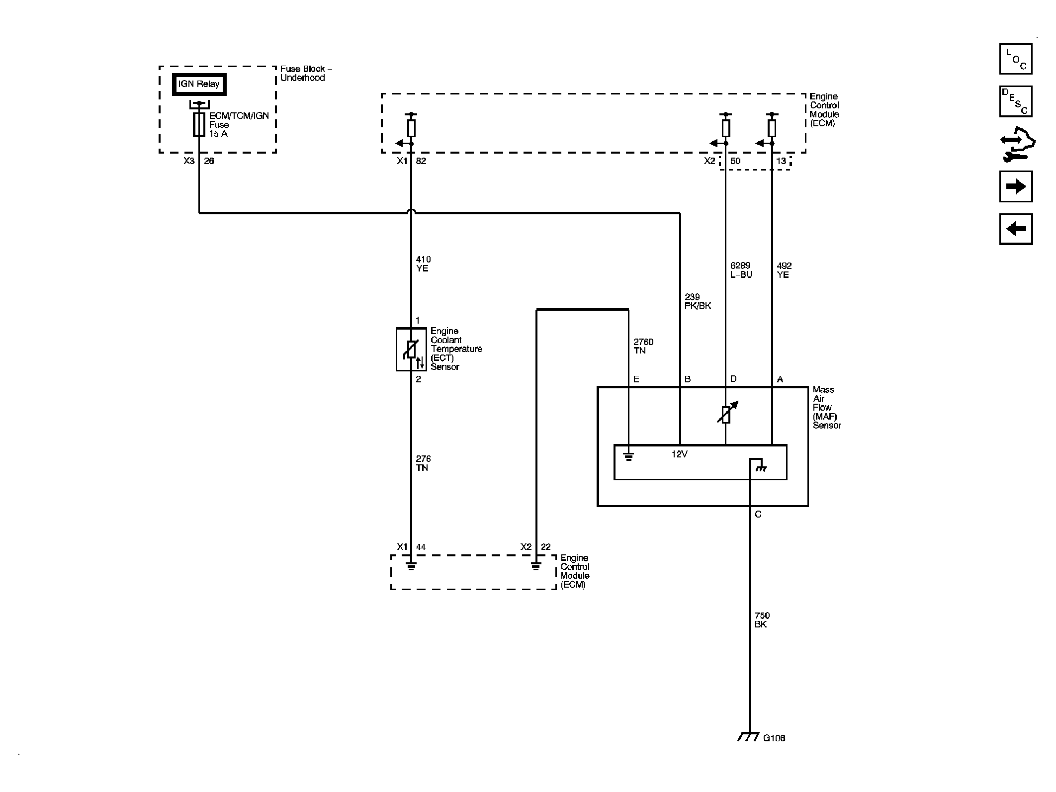
Fig 3: Engine Data Sensors - MAF and Engine Coolant Temperature Sensor
GM1872791Courtesy of GENERAL MOTORS CORP.
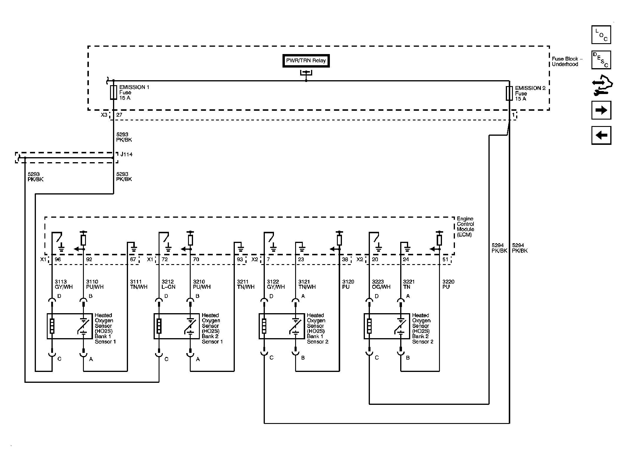
Fig 4: Engine Data Sensors - Oxygen Sensors
GM1872793Courtesy of GENERAL MOTORS CORP.
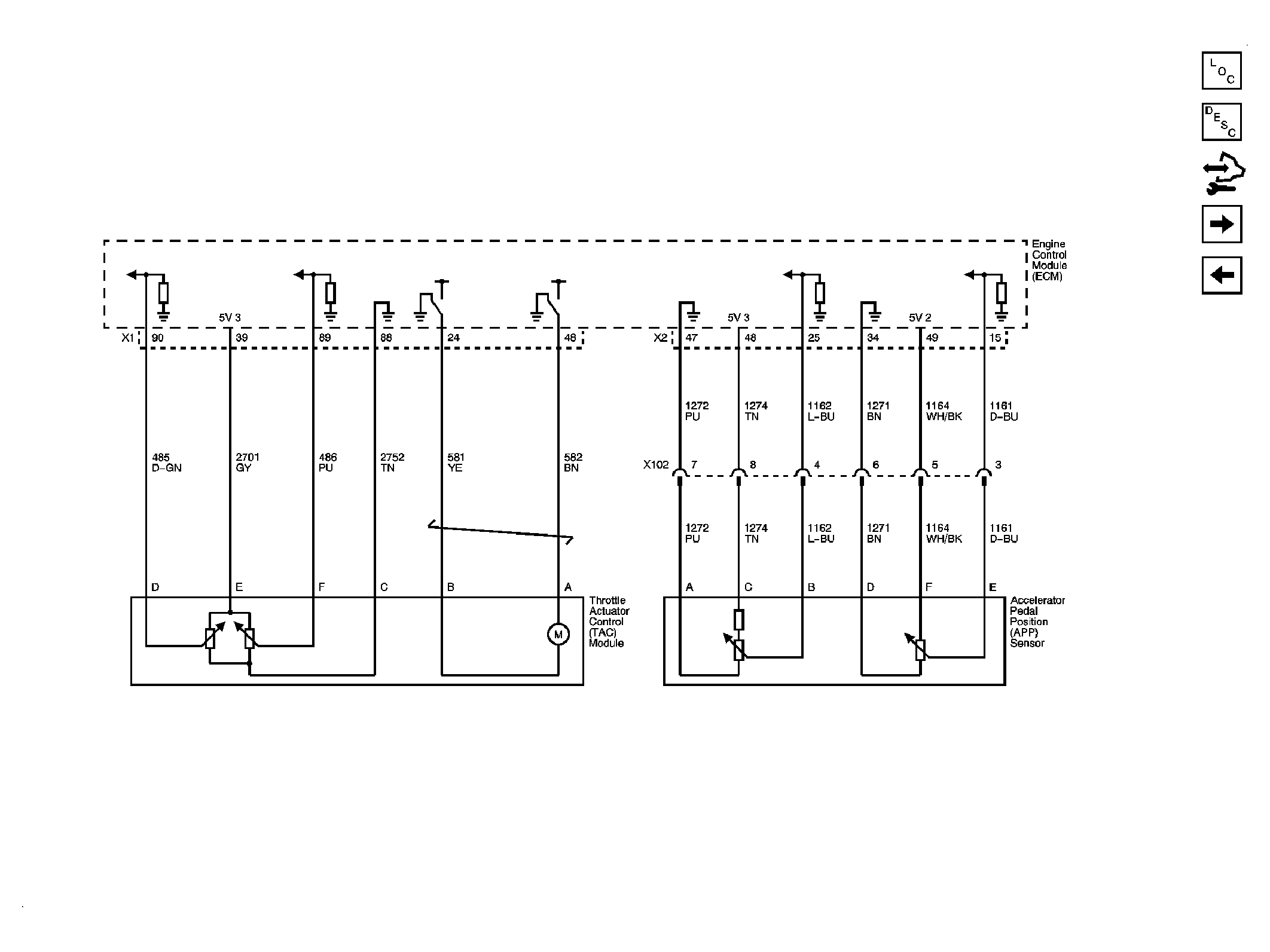
Fig 5: Engine Data Sensors - Throttle Actuator Controls
GM1872804Courtesy of GENERAL MOTORS CORP.
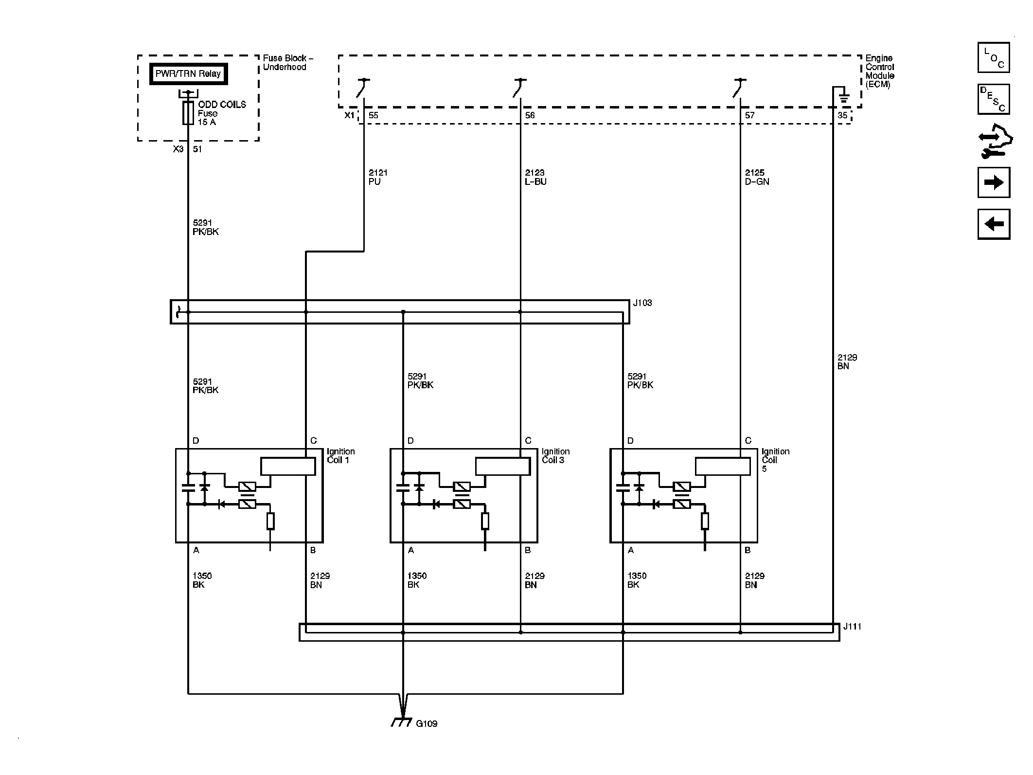
Fig 6: Ignition Controls - Bank 1 Ignition Coils
GM1872812Courtesy of GENERAL MOTORS CORP.
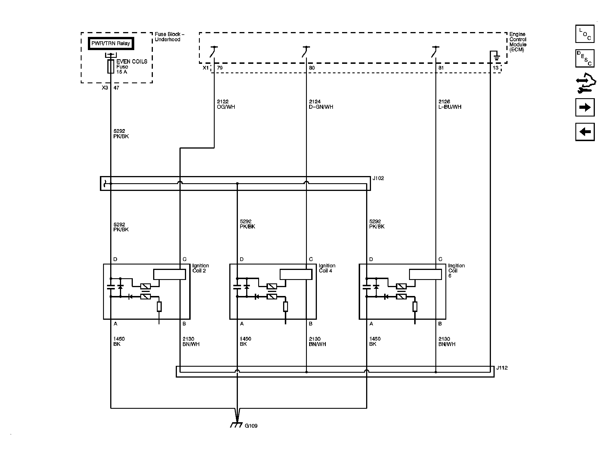
Fig 7: Ignition Controls - Bank 2 Ignition Coils
GM1872814Courtesy of GENERAL MOTORS CORP.
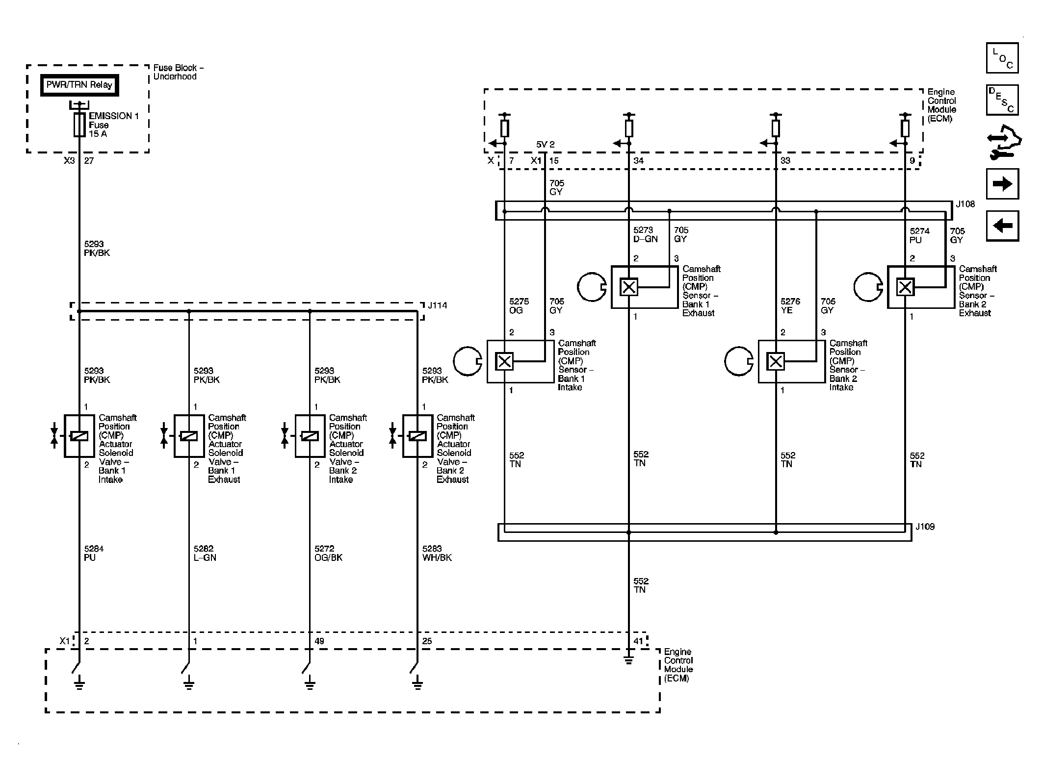
Fig 8: Ignition Controls - CMP Sensors and Solenoids
GM1872818Courtesy of GENERAL MOTORS CORP.
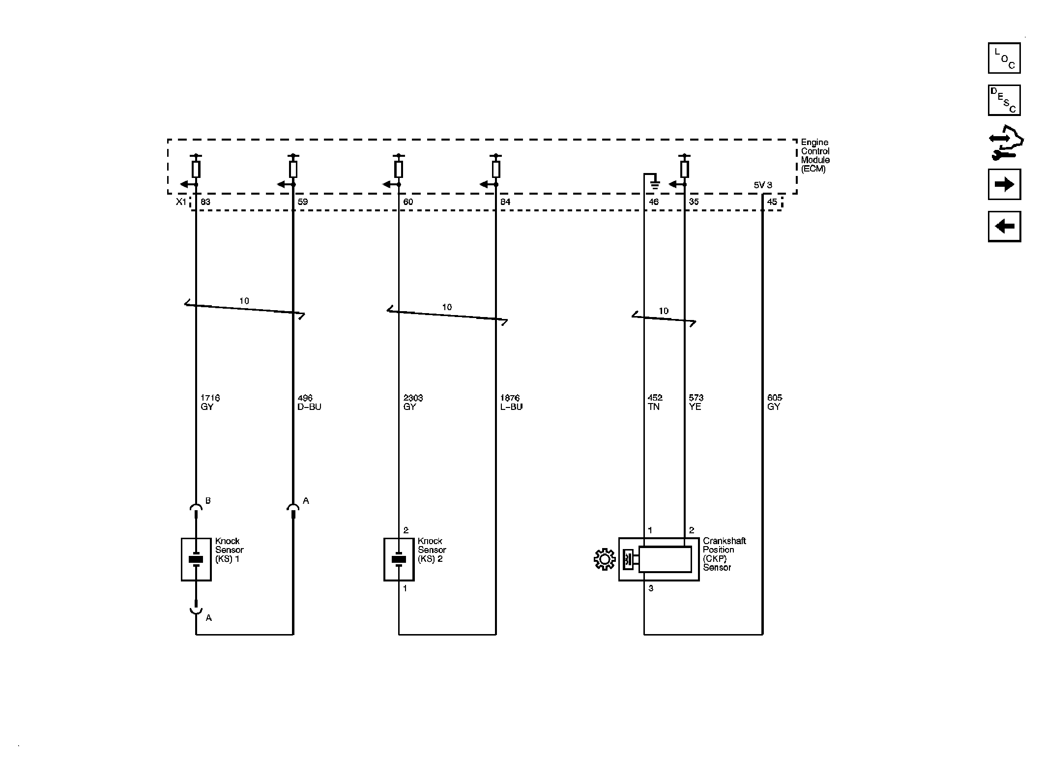
Fig 9: Crankshaft Position (CKP) and Knock Sensors
GM1872820Courtesy of GENERAL MOTORS CORP.
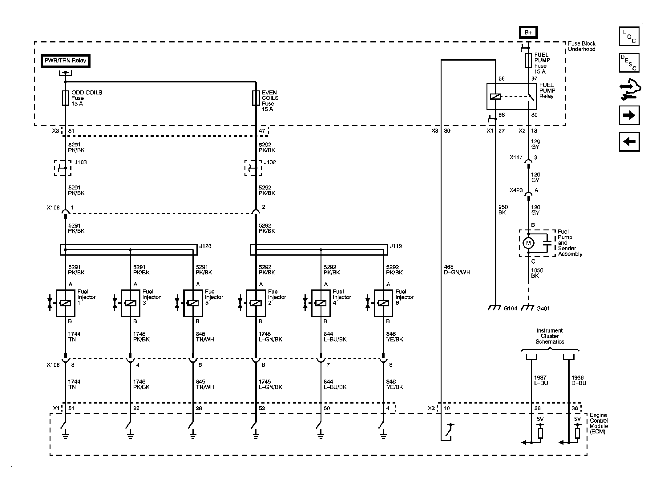
Fig 10: Fuel Controls - Fuel Pump and Injectors
GM1872822Courtesy of GENERAL MOTORS CORP.
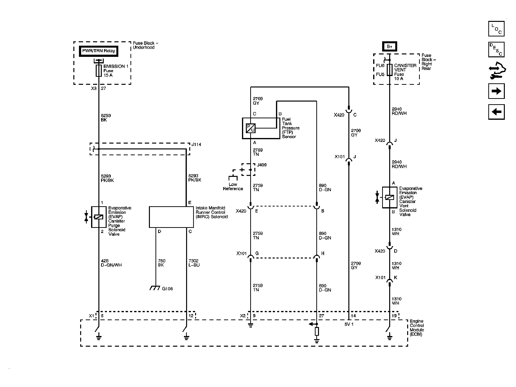
Fig 11: Fuel Controls - EVAP Controls
GM1872824Courtesy of GENERAL MOTORS CORP.
Fig 12: Controlled/Monitored Subsystem References
GM1872828Courtesy of GENERAL MOTORS CORP.