LEMON Manuals: Even more car manuals for everyone: 1960-2025
Home >> Cadillac >> 2007 >> XLR V8-4.4L SC >> Repair and Diagnosis >> Powertrain Management >> Computers and Control Systems >> Description and Operation >> Boost Control System Description
April 5, 2026: LEMON Manuals is launched! Read the announcement.

Boost Control System Description



Boost Control System Description

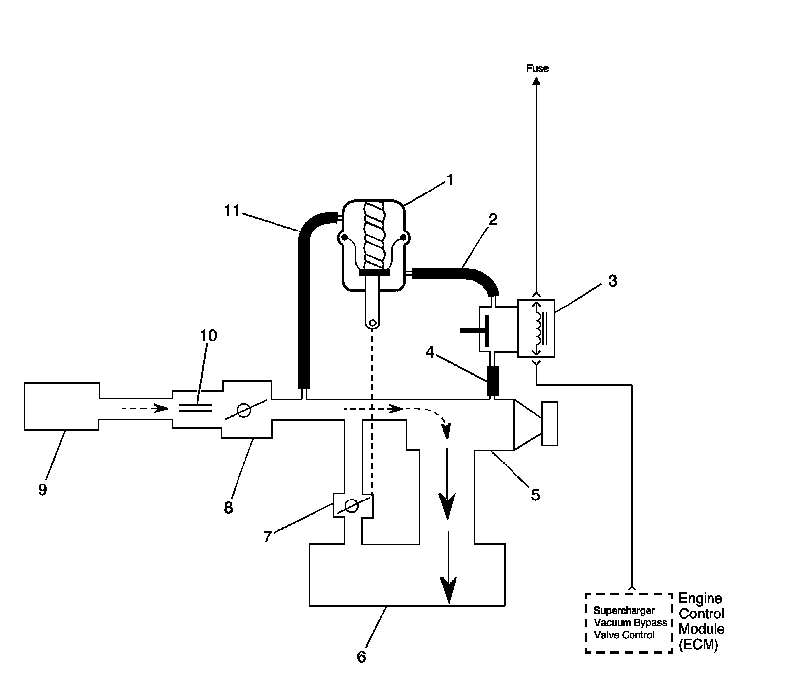
Bypass Valve Open




1 - By-pass Valve Actuator
2 - Boost Signal
3 - Boost Control Solenoid
4 - Boost Vacuum Source
5 - Supercharger
6 - Intake Plenum
7 - By-pass Valve (normally closed)
8 - Throttle Body
9 - Air Cleaner
10 - MAF Sensor
11 - Inlet Vacuum Signal

Boost Control System Operation

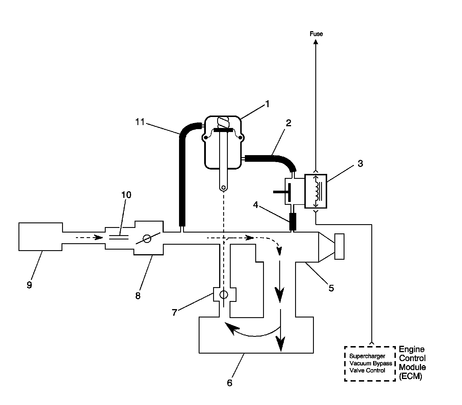
Bypass Valve Closed




1 - By-pass Valve Actuator
2 - Boost Signal
3 - Boost Control Solenoid
4 - Boost Vacuum Source
5 - Supercharger
6 - Intake Plenum
7 - By-pass Valve (normally closed)
8 - Throttle Body
9 - Air Cleaner
10 - MAF Sensor
11 - Inlet Vacuum Signal

Operation

Supercharger boost pressure is regulated to prevent engine and drive train damage. When the engine is operating under high boost conditions, the engine control module (ECM) limits boost pressure to 83 kPa (12 psi). The ECM disables boost under the following conditions:

* When reverse gear is selected, boost is disabled.
* When drivetrain abuse is detected, boost is disabled.
* If an electronic throttle control (ETC) fault is detected, boost is disabled.
* If the coolant temperature is more than 125°C (257°F), boost is disabled.
* If an intercooler pump failure is detected, boost is disabled.
* If the intake air temperature (IAT) sensor 2 becomes excessively high, equal to or more than 120.5°C (248°F), boost pressure is limited to 145 kPa (7 psi). The ECM commands the boost control solenoid to 62 percent DC.
* If vehicle speeds exceed 159 mph in third, second, and fourth gears only, after 150 seconds boost is trimmed actively.
* If the intake cam phasers are inoperable, boost pressure is limited to 145 kPa (7 psi). The ECM commands the boost control solenoid to 62 percent DC.

The ECM controls boost pressure by using the boost control solenoid. The boost control solenoid is normally an open valve. Under most conditions, the ECM commands the boost control solenoid to operate at a 99-100 percent duty cycle. This keeps the solenoid valve closed and allows only inlet vacuum to control the position of the bypass valve. At idle, engine vacuum is applied to the upper side of the bypass valve actuator, counteracting spring tension to hold the bypass valve open. As engine load is increased, engine vacuum is decreased, causing the spring in the bypass valve actuator to overcome the applied vacuum, closing the bypass valve and allowing the boost pressure to increase. The bypass valve starts to close when the vacuum measures 250 mm Hg (10 in Hg) and is fully closed at 90 mm Hg (3.5 in Hg). When reduced boost pressure is desired, the ECM commands the boost control solenoid to operate at a 0 percent duty cycle, but may command a partial duty cycle, approximately 62 percent, depending on the operating condition. This opens the solenoid valve and allows boost pressure to enter the bypass valve actuator at the lower side to counteract the spring tension, opening the bypass valve and re-circulating excess boost pressure back into the supercharger inlet.

Results of Incorrect Operation

An open boost control solenoid control circuit, an open ignition 1 circuit, or boost control solenoid valve stuck open will cause reduced engine power, especially during wide open throttle operation.

If the boost control solenoid control circuit is shorted to ground, the boost control solenoid valve is stuck closed or a restriction in the boost source or signal hoses will cause full boost to be commanded at all times and a possible overboost condition during high engine load situations.

A restriction in the exhaust system may cause an overboost condition and reduced fuel economy.

A restriction in the vacuum signal hose to the bypass valve actuator or a stuck closed bypass valve will cause a noisy idle and reduced fuel economy.