LEMON Manuals: Even more car manuals for everyone: 1960-2025
Home >> Cadillac >> 2008 >> STS Base, 4.6 A, AWD >> Repair and Diagnosis >> Accessories & Equipment >> Collision/Avoidance >> Object Detection System >> Schematic and Routing Diagrams >> Object Detection Schematics
April 5, 2026: LEMON Manuals is launched! Read the announcement.

Object Detection Schematics

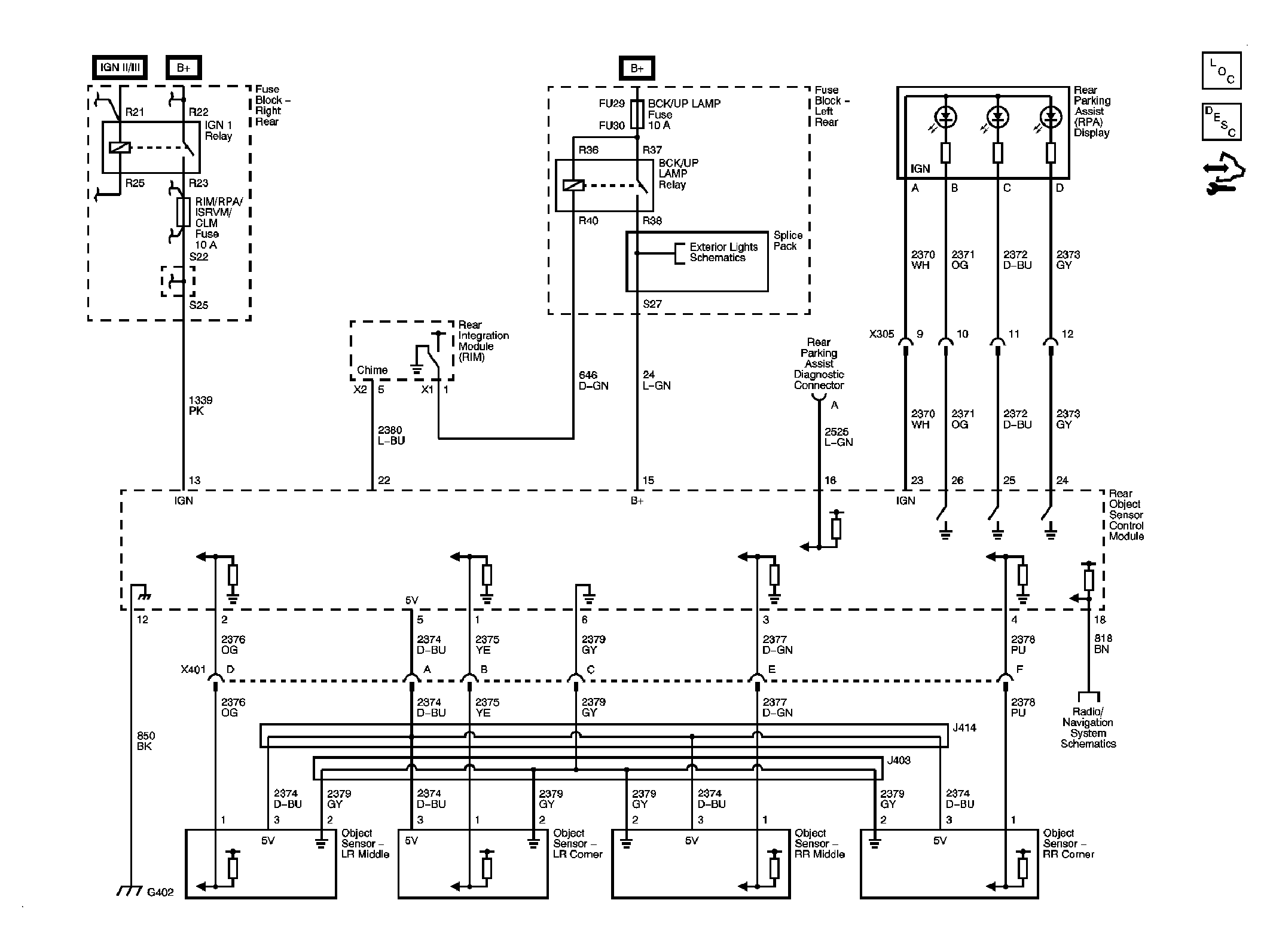
Fig 1: Rear Park Assist Schematic
GM1903023Courtesy of GENERAL MOTORS CORP.
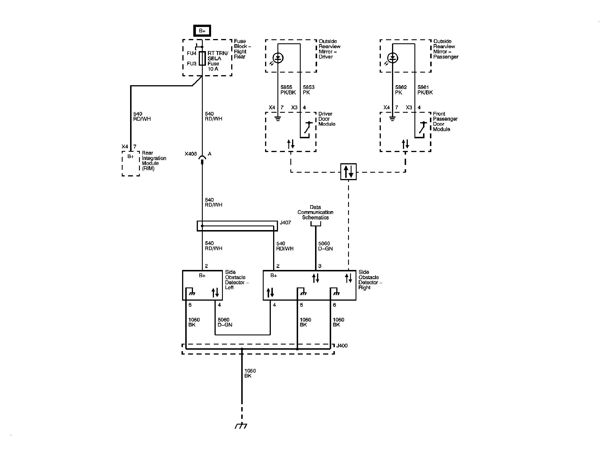
Fig 2: Side Obstacle Detection Schematic
GM1915180Courtesy of GENERAL MOTORS CORP.
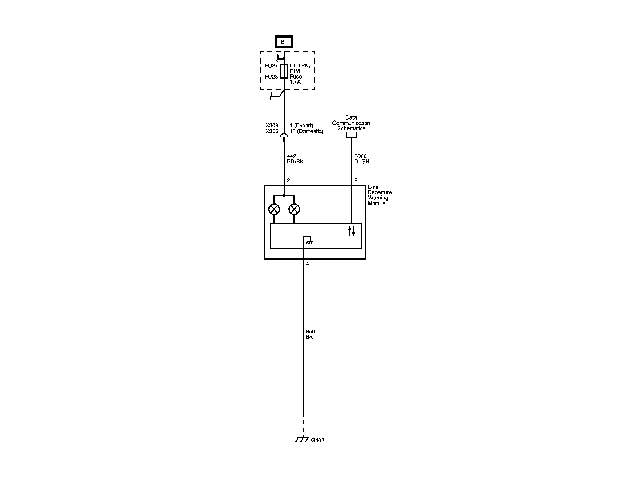
Fig 3: Lane Departure Warning Schematic
GM1923128Courtesy of GENERAL MOTORS CORP.