LEMON Manuals: Even more car manuals for everyone: 1960-2025
Home >> Cadillac >> 2009 >> DTS 4.6 9 >> Repair and Diagnosis >> Engine Performance >> System >> Engine Control System & Fuel System - 4.6L - Introduction (1 Of 2) >> Schematic and Routing Diagrams >> Engine Controls Schematics
April 5, 2026: LEMON Manuals is launched! Read the announcement.

Engine Controls Schematics

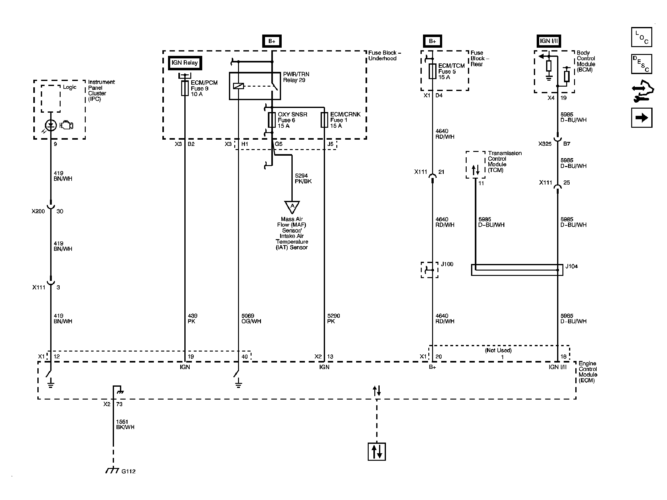
Fig 1: Power, Ground, MIL and DLC
GM2082329Courtesy of GENERAL MOTORS CORP.
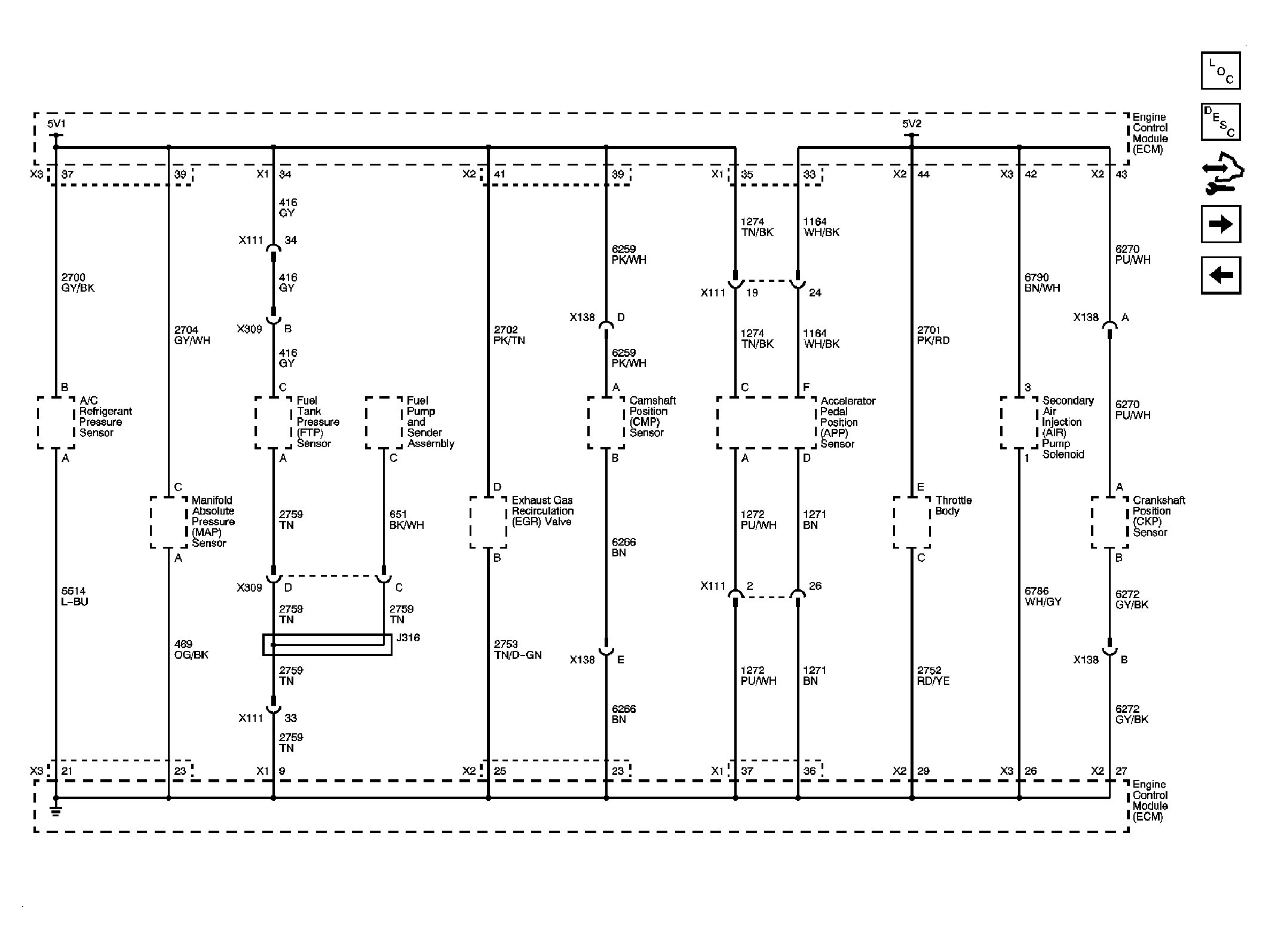
Fig 2: Engine Data Sensors, 5V Reference Bussing
GM2082330Courtesy of GENERAL MOTORS CORP.
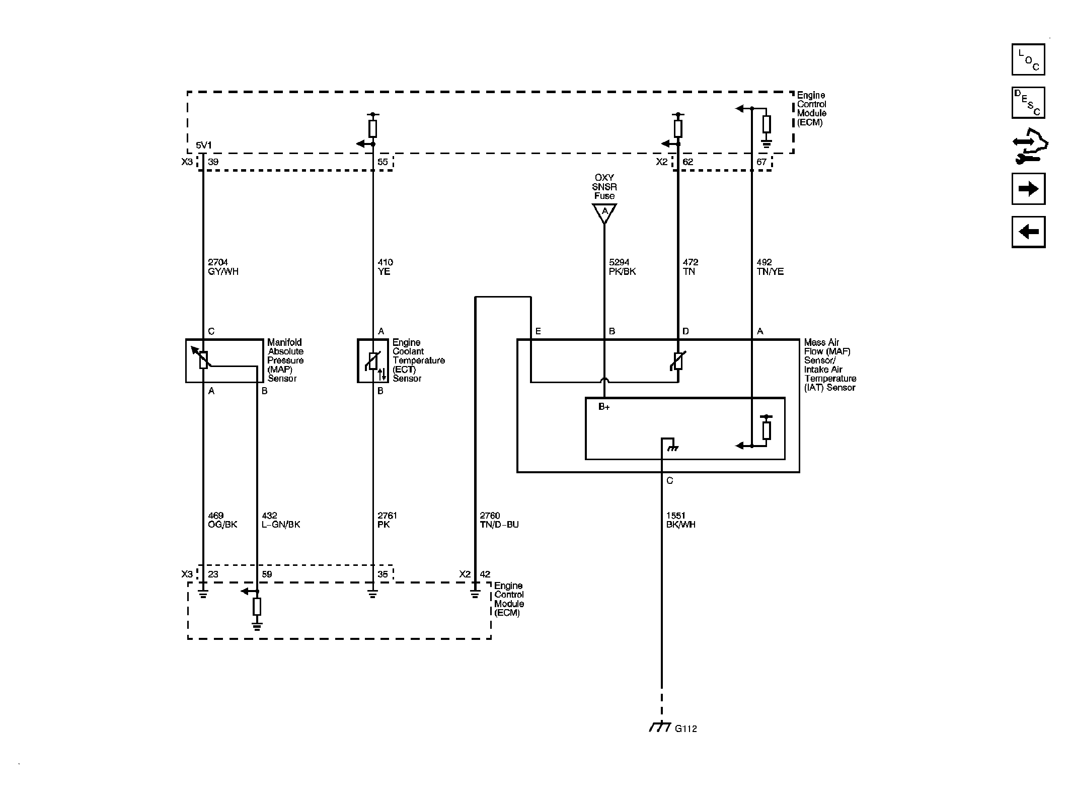
Fig 3: Engine Data Sensors, Pressure, Temp and MAF/IAT
GM2082331Courtesy of GENERAL MOTORS CORP.
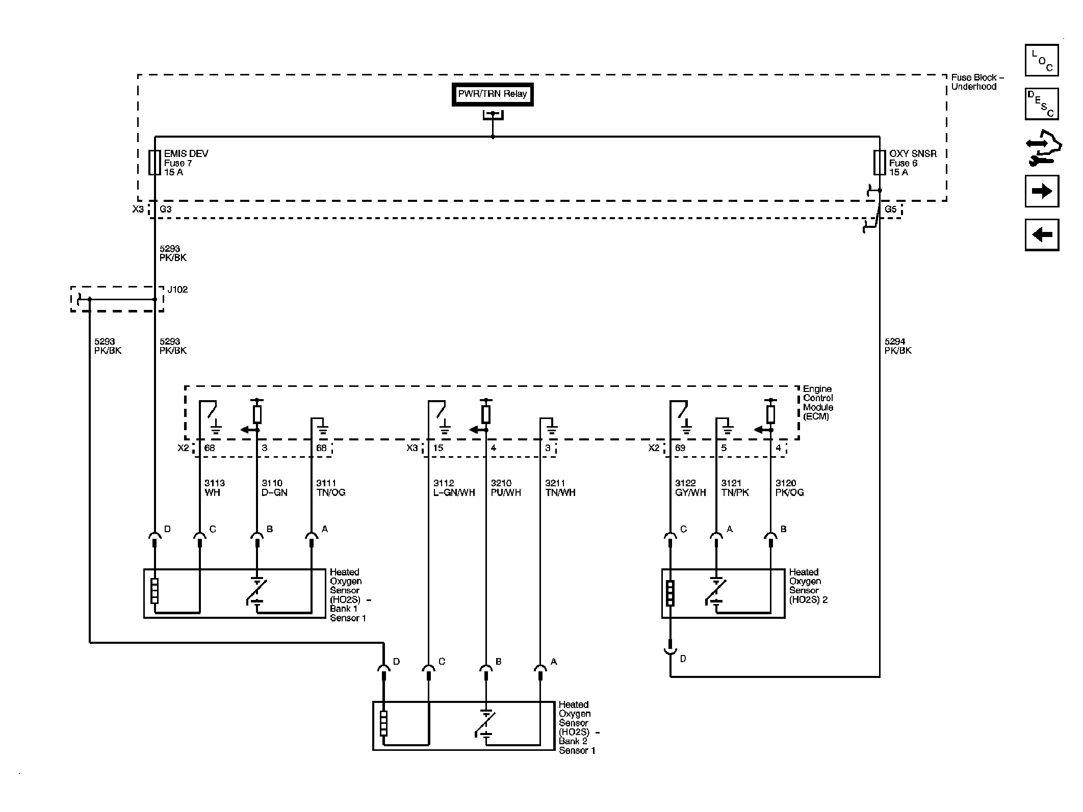
Fig 4: Engine Data Sensors, HO2S
GM2082332Courtesy of GENERAL MOTORS CORP.
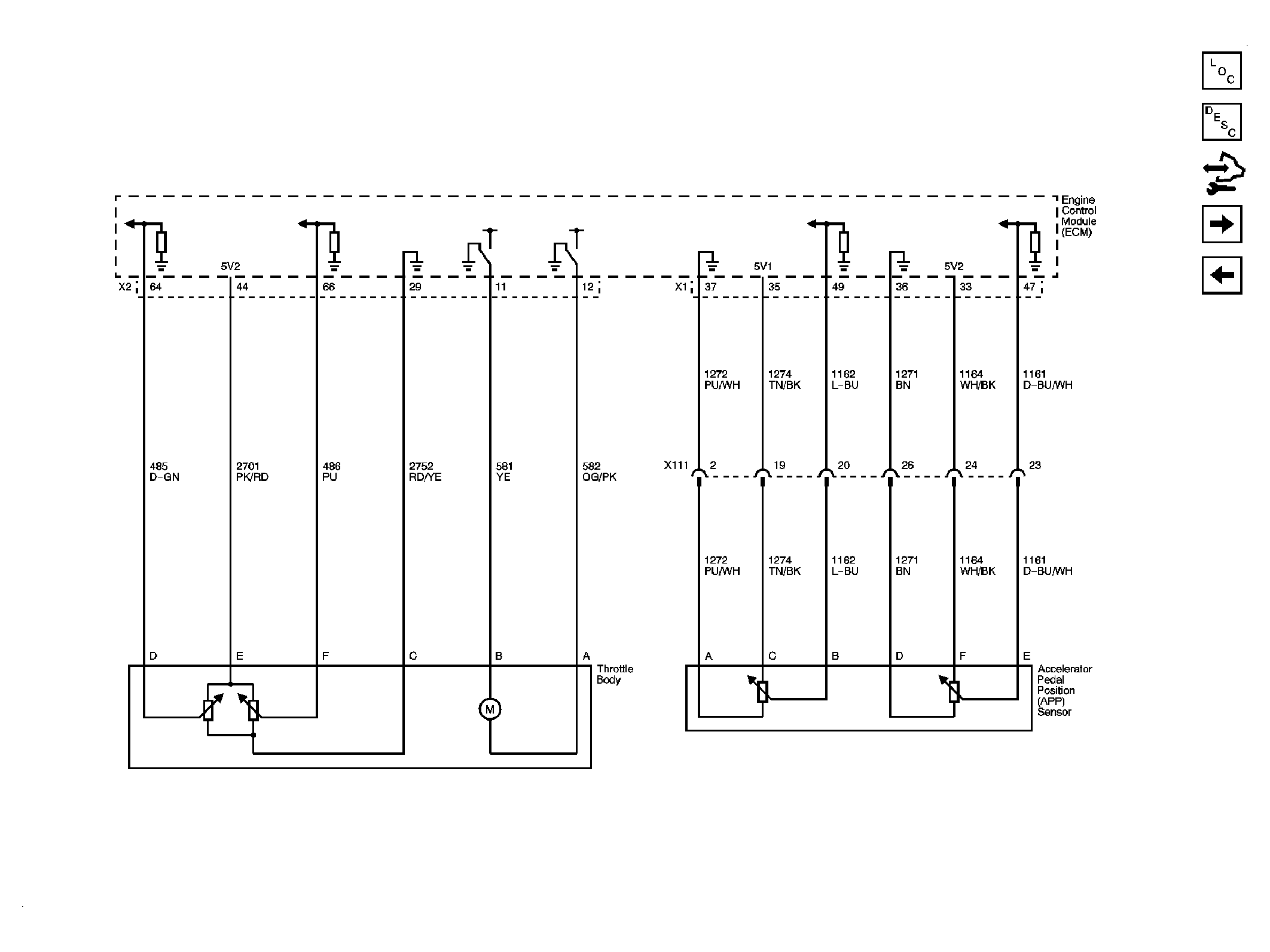
Fig 5: Engine Data Sensors, APP and Throttle Body Assembly
GM2082333Courtesy of GENERAL MOTORS CORP.
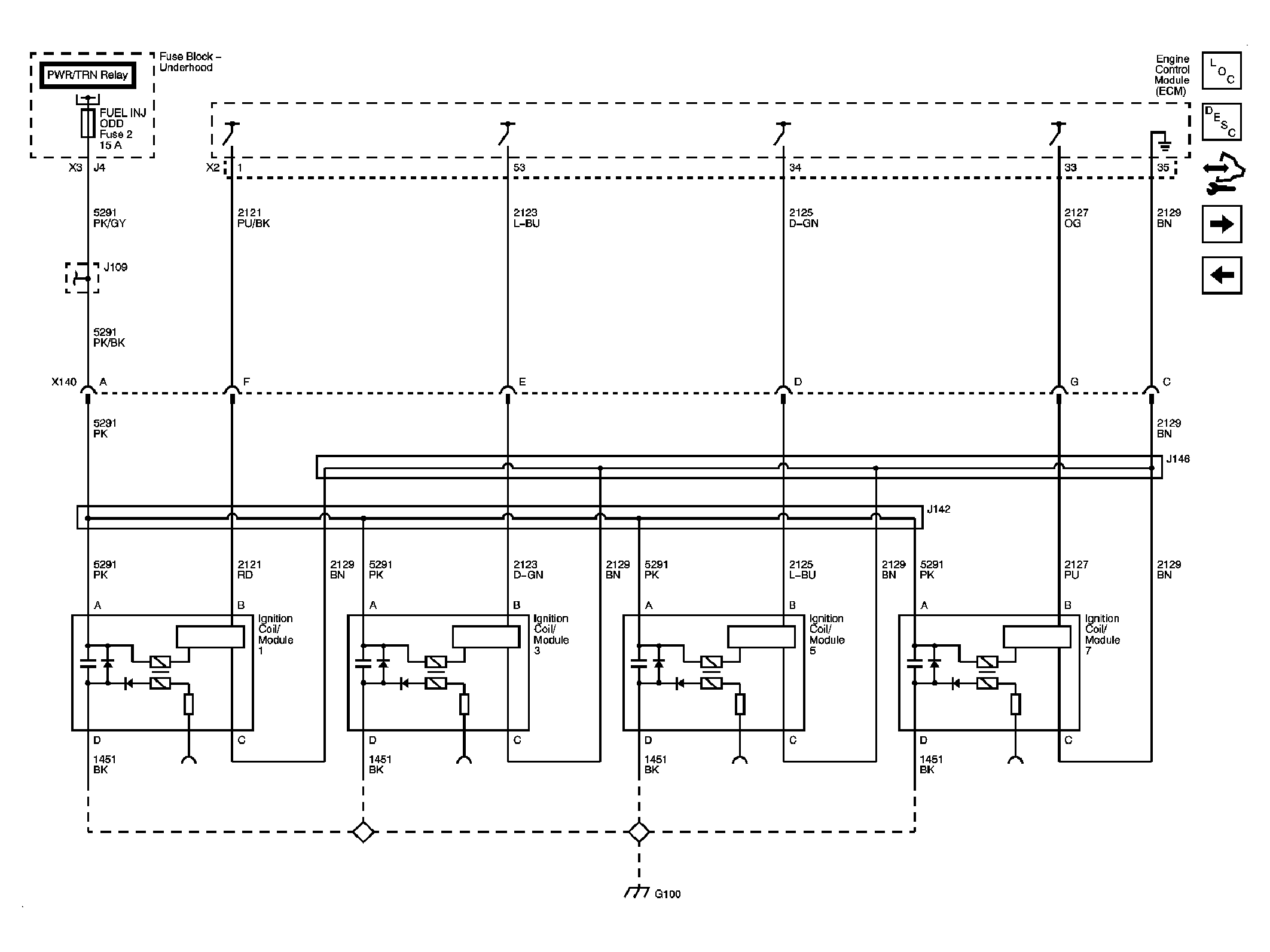
Fig 6: Ignition Controls 1 of 2
GM2082334Courtesy of GENERAL MOTORS CORP.
Fig 7: CKP, CMP, Knock Sensors
GM2082335Courtesy of GENERAL MOTORS CORP.
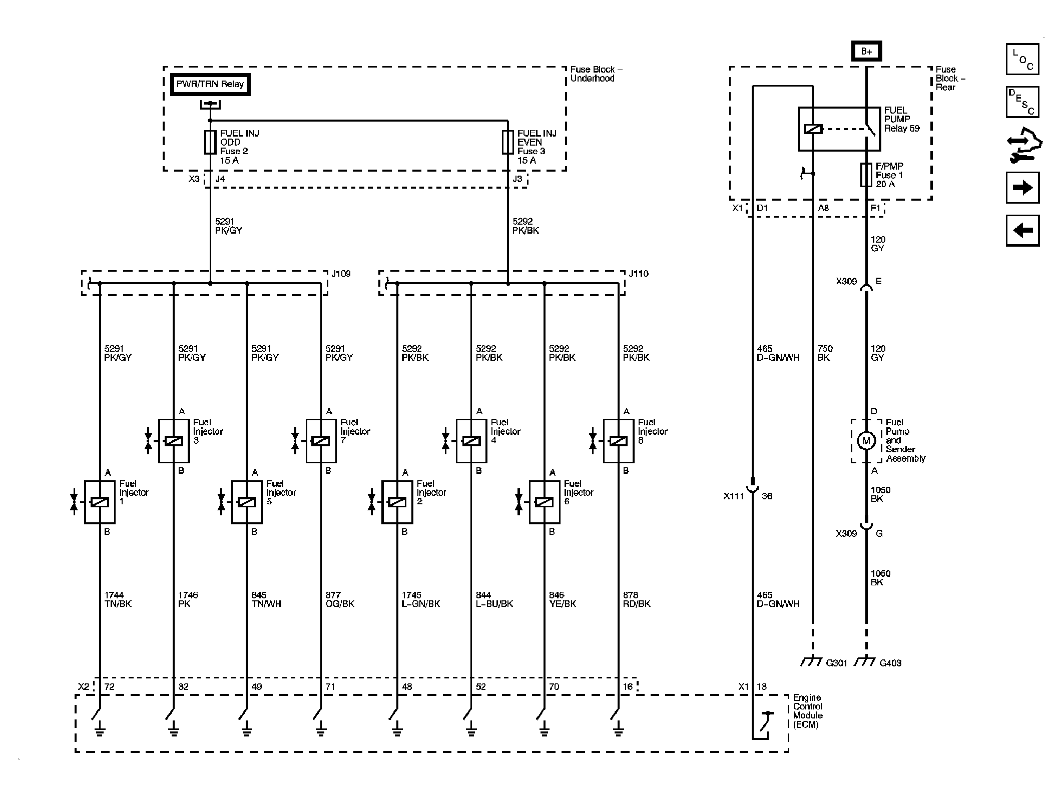
Fig 8: Fuel Controls
GM2082336Courtesy of GENERAL MOTORS CORP.
Fig 9: EVAP Controls
GM2082337Courtesy of GENERAL MOTORS CORP.
Fig 10: AIR, EGR
GM2082338Courtesy of GENERAL MOTORS CORP.
Fig 11: Controlled/Monitored Subsystem References
GM2082339Courtesy of GENERAL MOTORS CORP.