LEMON Manuals: Even more car manuals for everyone: 1960-2025
Home >> Cadillac >> 2009 >> Escalade EXT >> Repair and Diagnosis >> External Pages >> Different car >> Section 12 (Wiper System & Washer System) >> Schematic and Routing Diagrams >> Wiper/Washer Schematics
April 5, 2026: LEMON Manuals is launched! Read the announcement.

Wiper/Washer Schematics

WARNING: This page does not describe the selected car, but rather 8 other vehicles, including the 2007 GMC Yukon XL, 2007 GMC Yukon, 2007 Chevrolet Tahoe, 2007 Chevrolet Suburban, and 2007 Chevrolet Avalanche. However, it is still accessible from the selected car via links, so may be relevant.
Fig 1: Front Wiper/Washer Schematic
GM1701144Courtesy of GENERAL MOTORS CORP.
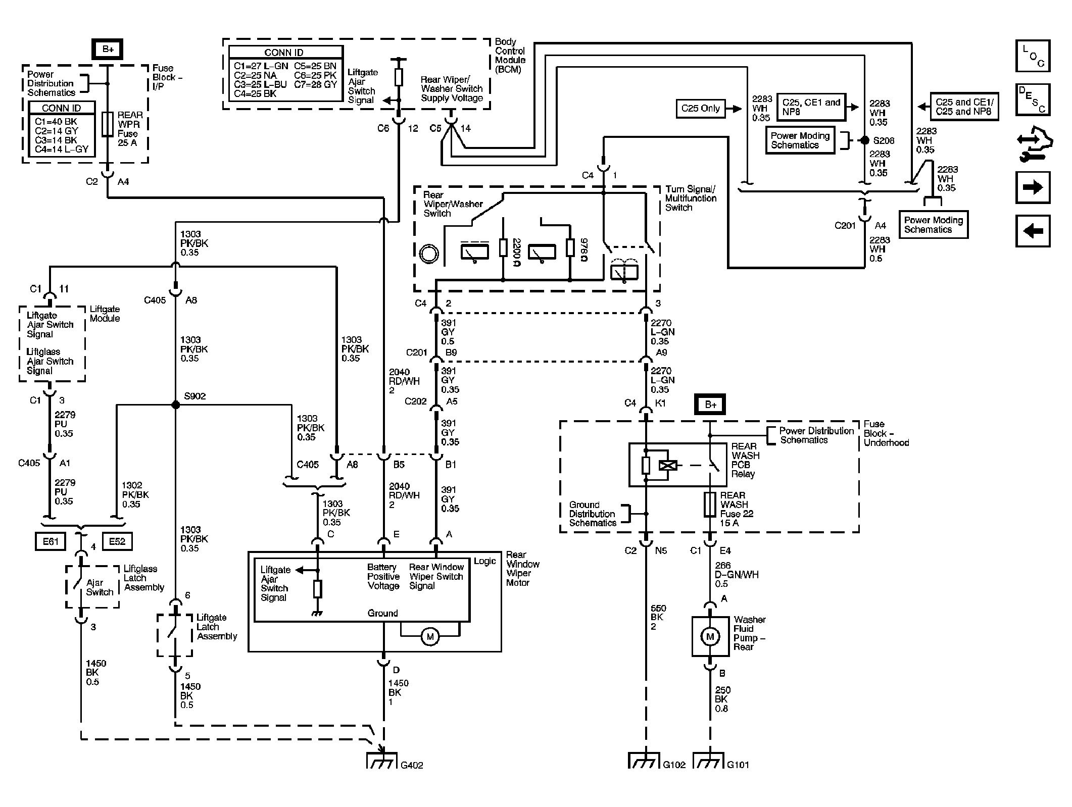
Fig 2: Rear Wiper/Washer Schematic (E52)
GM1701153Courtesy of GENERAL MOTORS CORP.
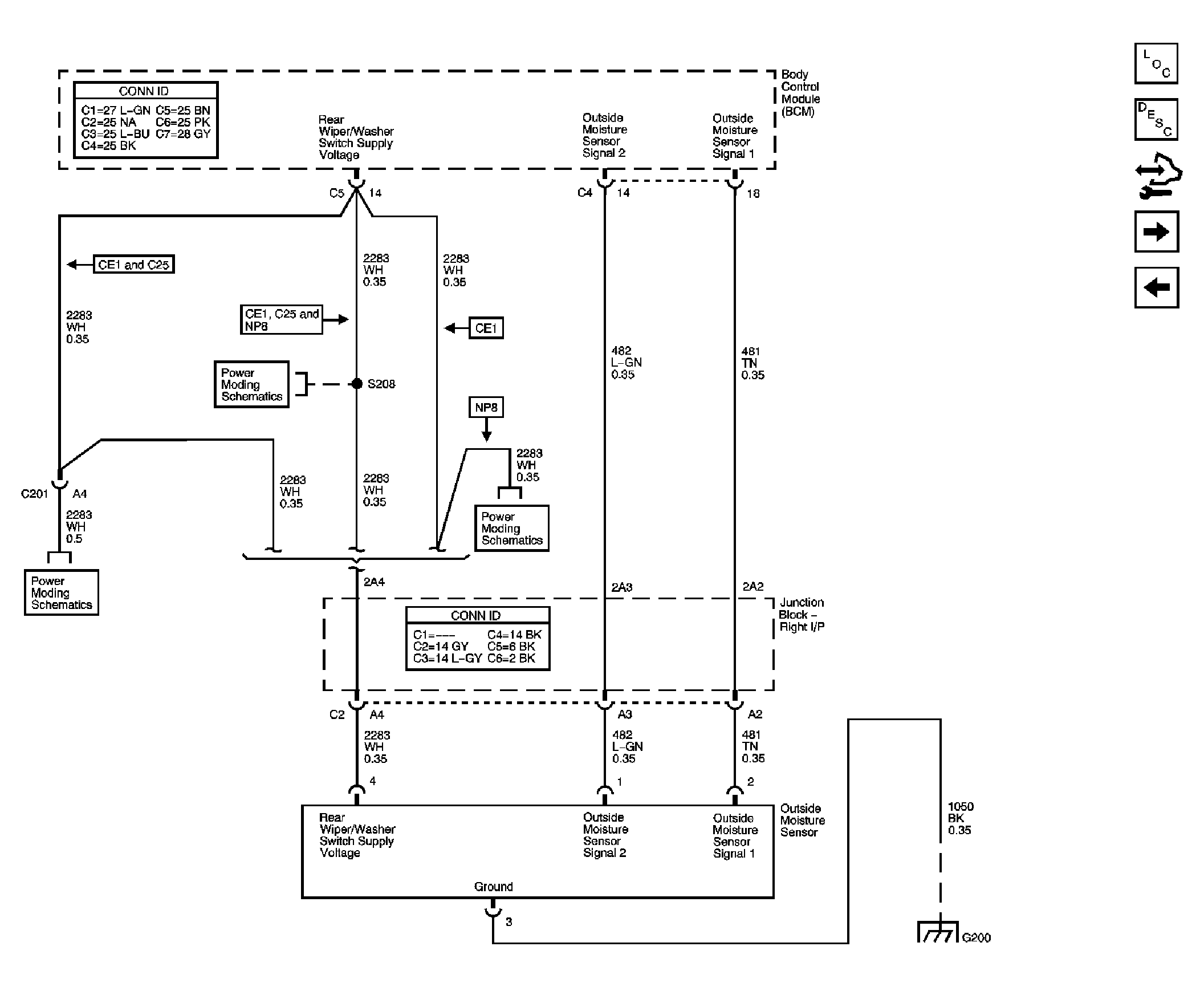
Fig 3: Outside Moisture Sensor Schematic
GM1701155Courtesy of GENERAL MOTORS CORP.
Fig 4: Heated Washer System Schematic
GM1701158Courtesy of GENERAL MOTORS CORP.
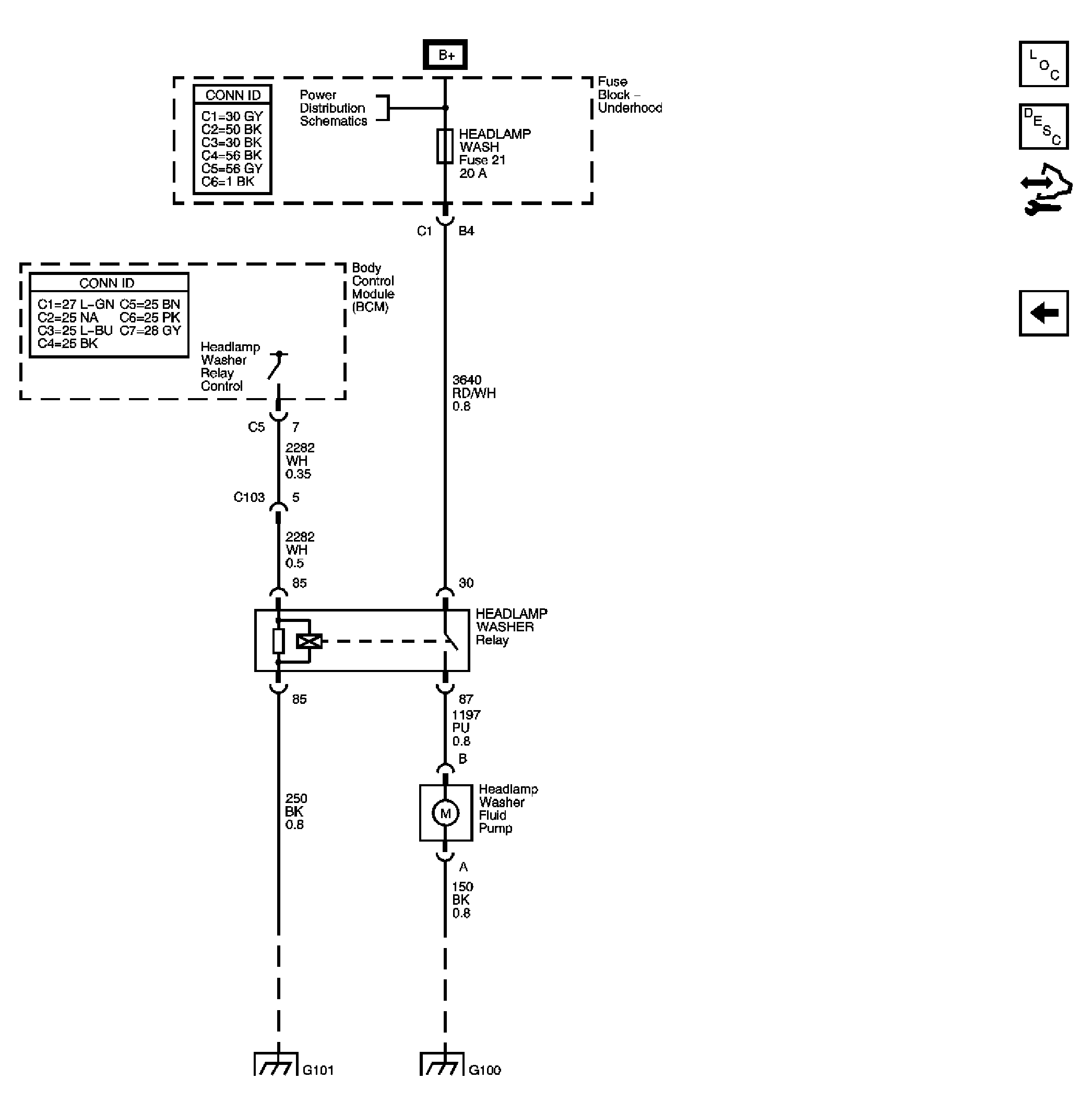
Fig 5: Headlamp Washers Schematic - Export
GM1701159Courtesy of GENERAL MOTORS CORP.