LEMON Manuals: Even more car manuals for everyone: 1960-2025
Home >> Cadillac >> 2009 >> SRX 3.6 7, AWD >> Repair and Diagnosis >> Engine Performance >> System >> Engine Control System & Fuel System - 3.6L - Introduction >> Schematic and Routing Diagrams >> Engine Controls Schematics
April 5, 2026: LEMON Manuals is launched! Read the announcement.

Engine Controls Schematics

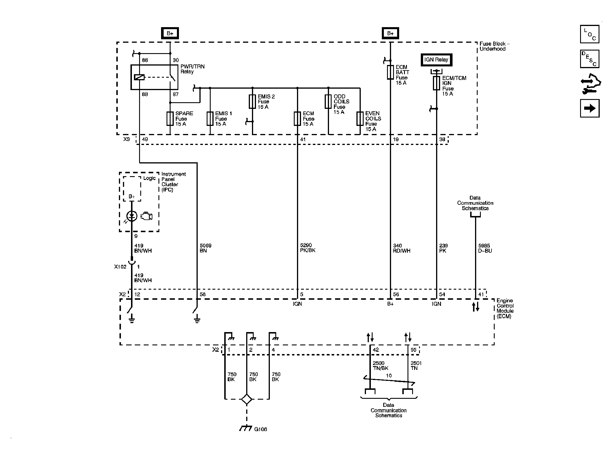
Fig 1: Module Power, Ground, Serial Data and MIL Schematic
GM2062338Courtesy of GENERAL MOTORS CORP.
Fig 2: Engine Data Sensors - 5-Volt Reference Schematic
GM2062340Courtesy of GENERAL MOTORS CORP.
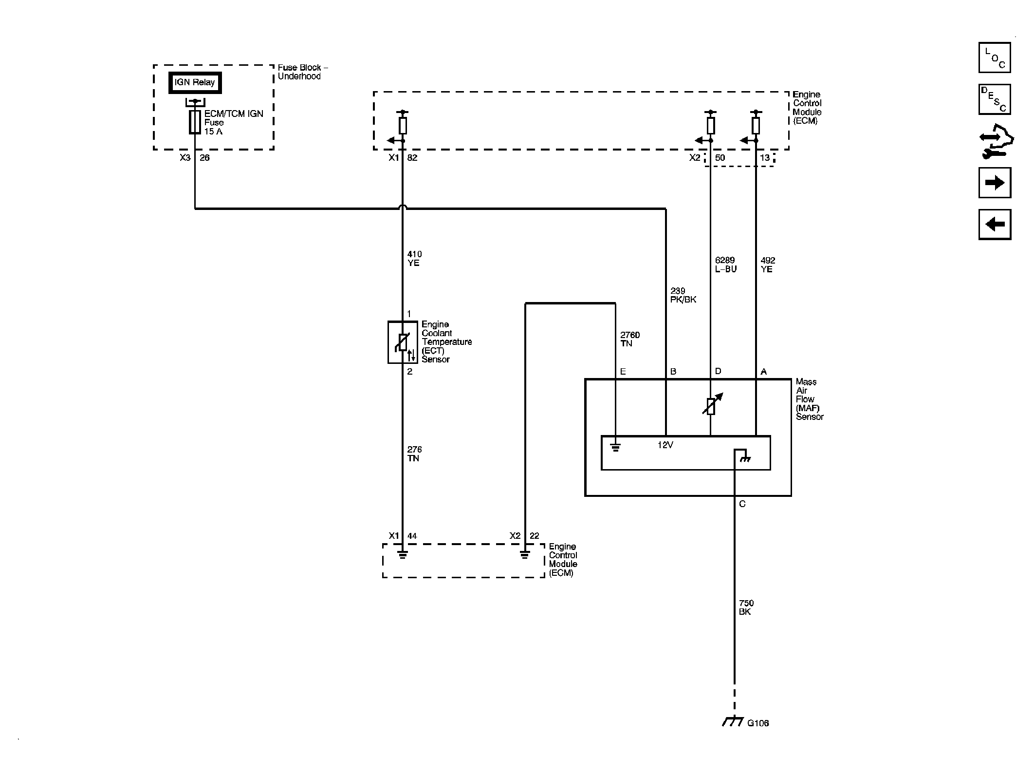
Fig 3: Engine Data Sensors - MAF and Engine Coolant Temperature Sensor Schematic
GM2062342Courtesy of GENERAL MOTORS CORP.
Fig 4: Engine Data Sensors - Oxygen Sensors Schematic
GM2062344Courtesy of GENERAL MOTORS CORP.
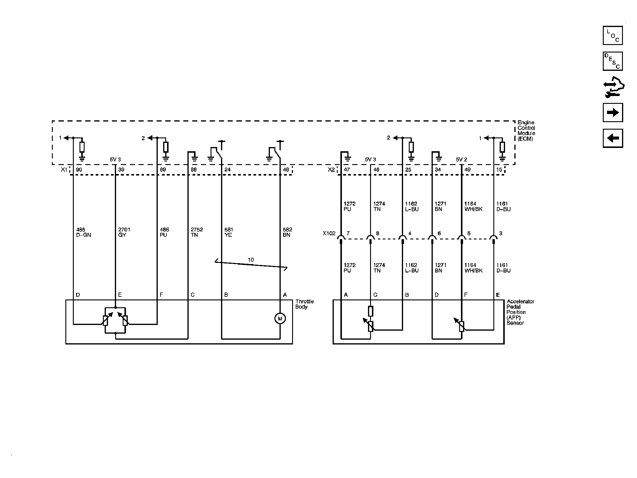
Fig 5: Engine Data Sensors - Throttle Body Schematic
GM2062349Courtesy of GENERAL MOTORS CORP.
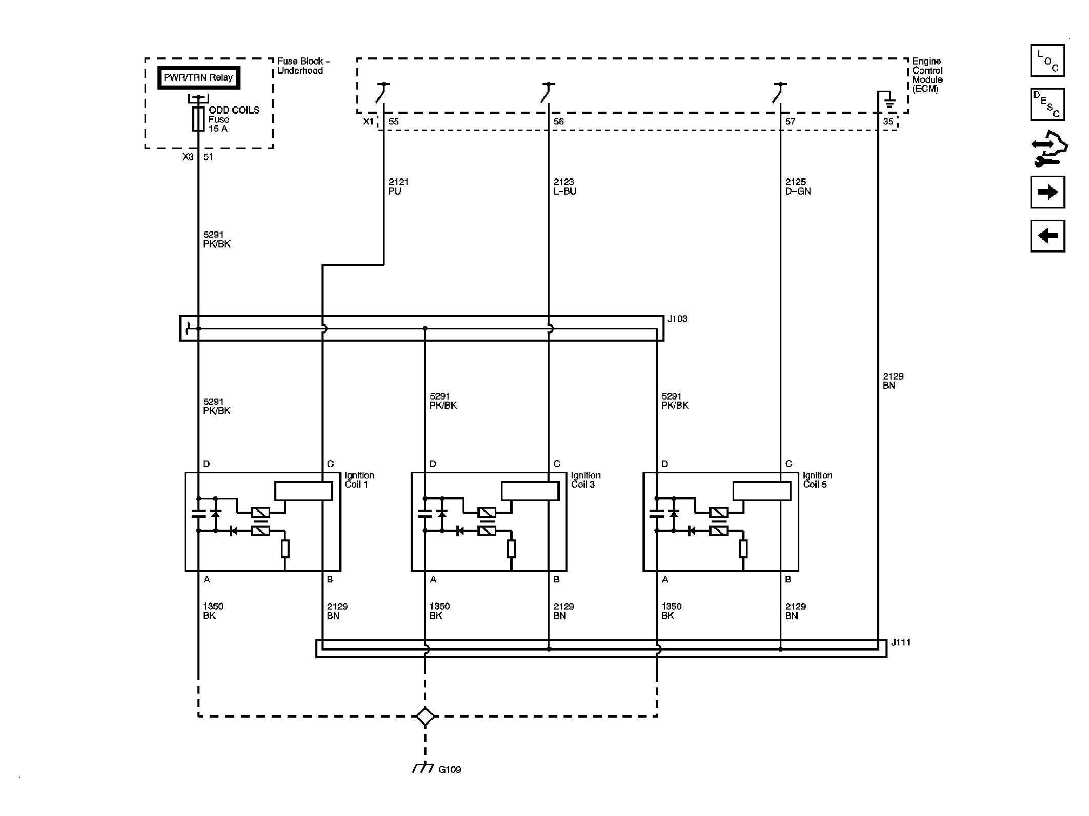
Fig 6: Ignition Controls - Bank 1 Ignition Coils Schematic
GM2062356Courtesy of GENERAL MOTORS CORP.
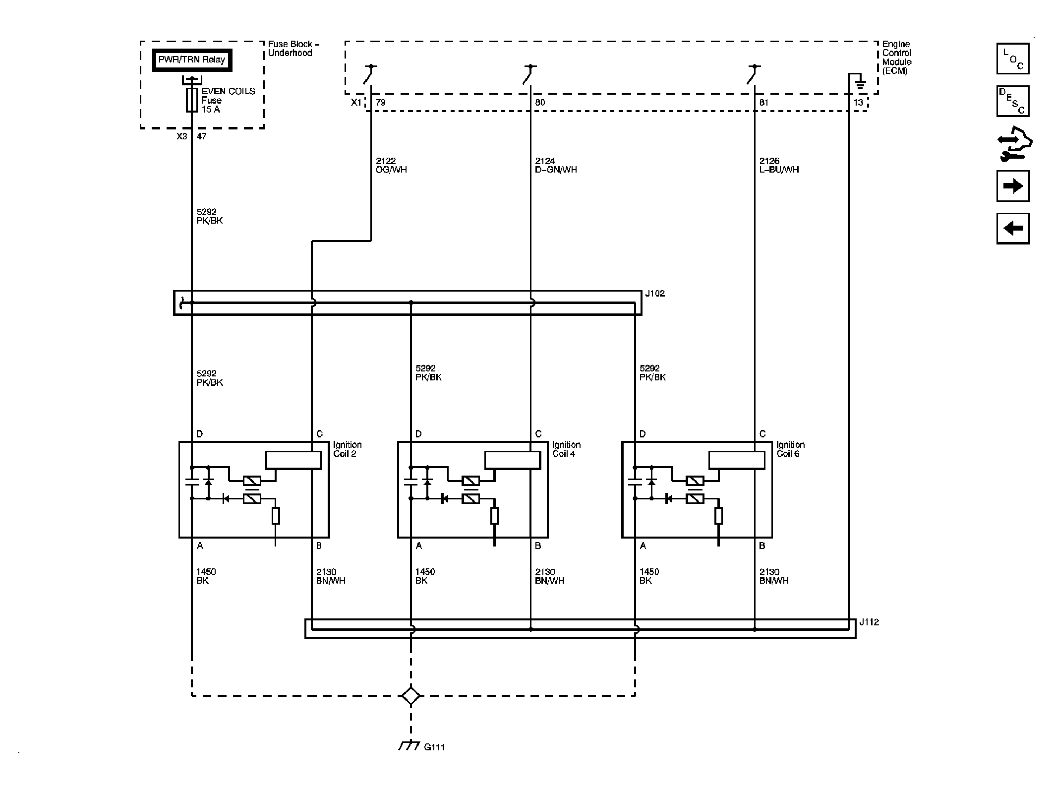
Fig 7: Ignition Controls - Bank 2 Ignition Coils Schematic
GM2062358Courtesy of GENERAL MOTORS CORP.
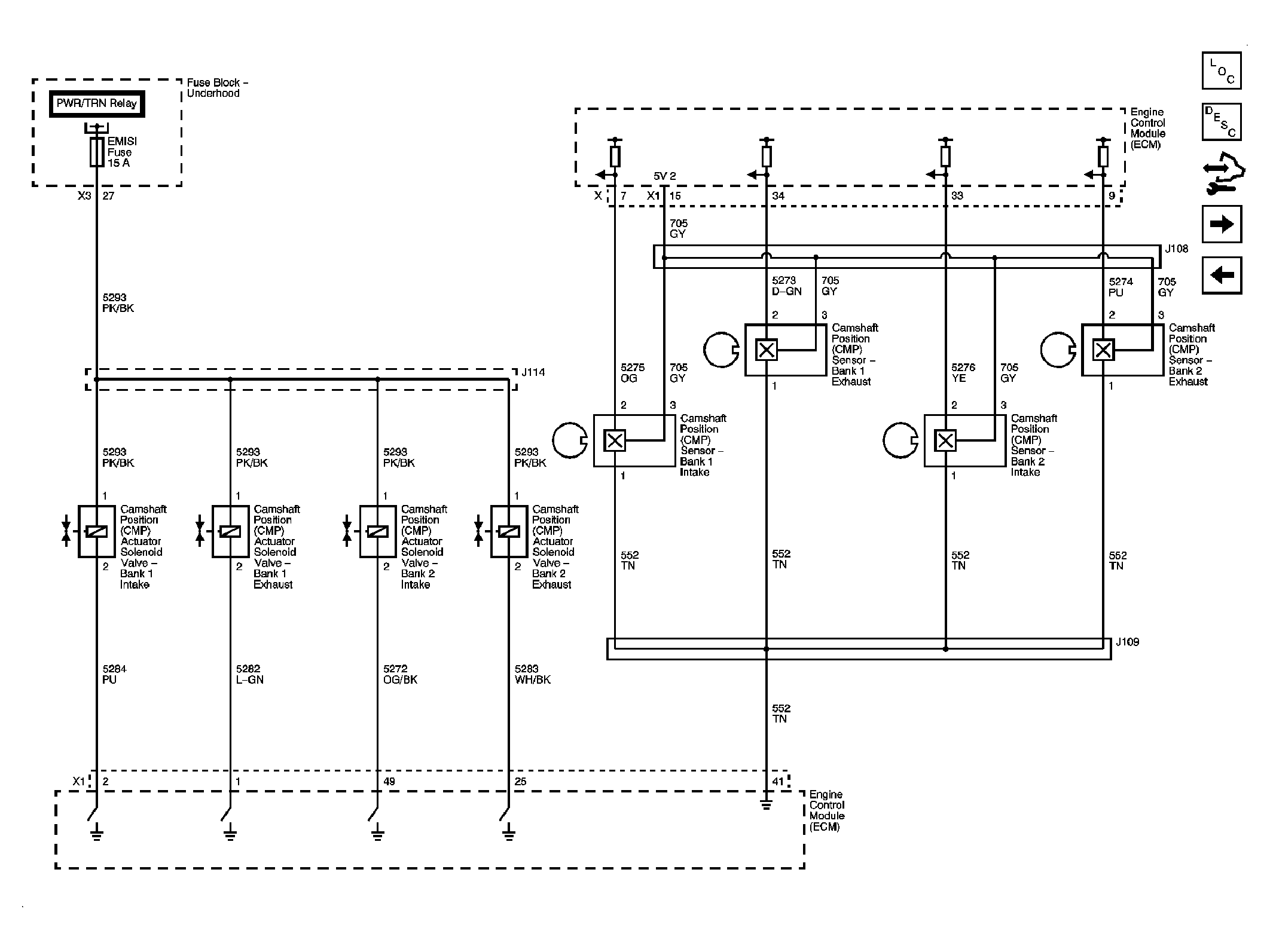
Fig 8: Ignition Controls - CMP Sensors and Solenoids Schematic
GM2062364Courtesy of GENERAL MOTORS CORP.
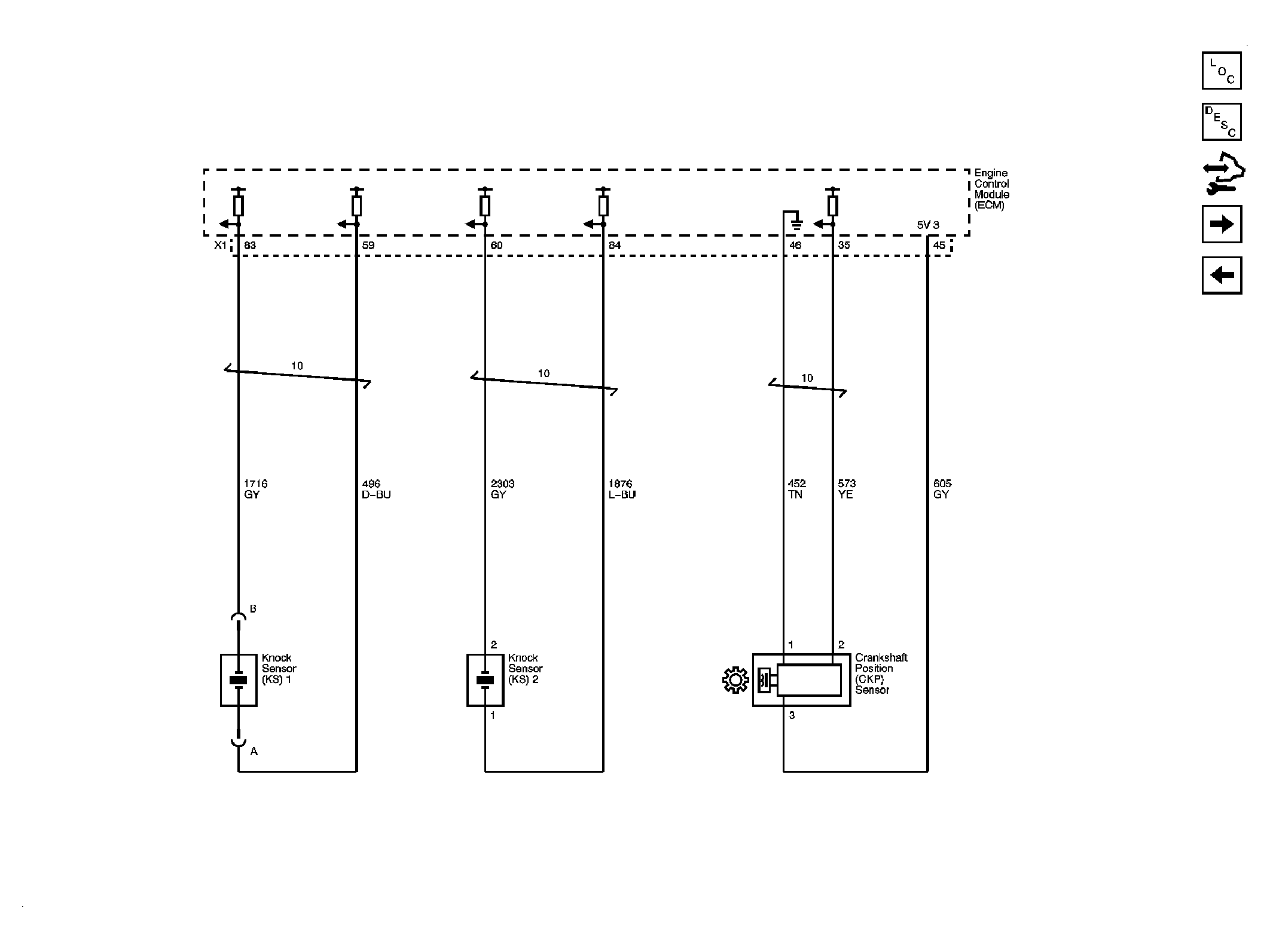
Fig 9: Ignition Controls - Crankshaft Position (CKP) and Knock Sensors Schematic
GM2062369Courtesy of GENERAL MOTORS CORP.
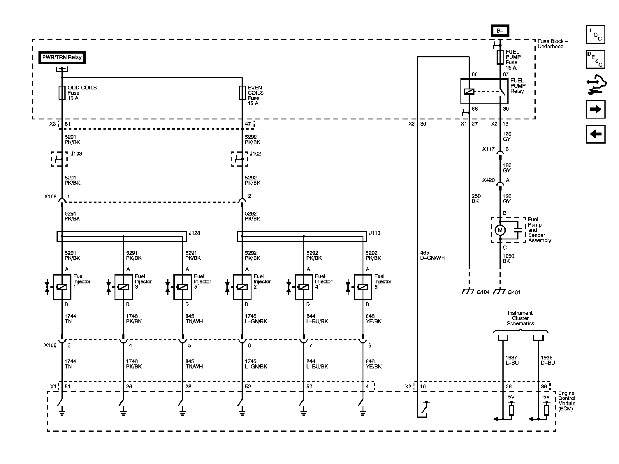
Fig 10: Fuel Controls - Fuel Pump and Injectors Schematic
GM2062376Courtesy of GENERAL MOTORS CORP.
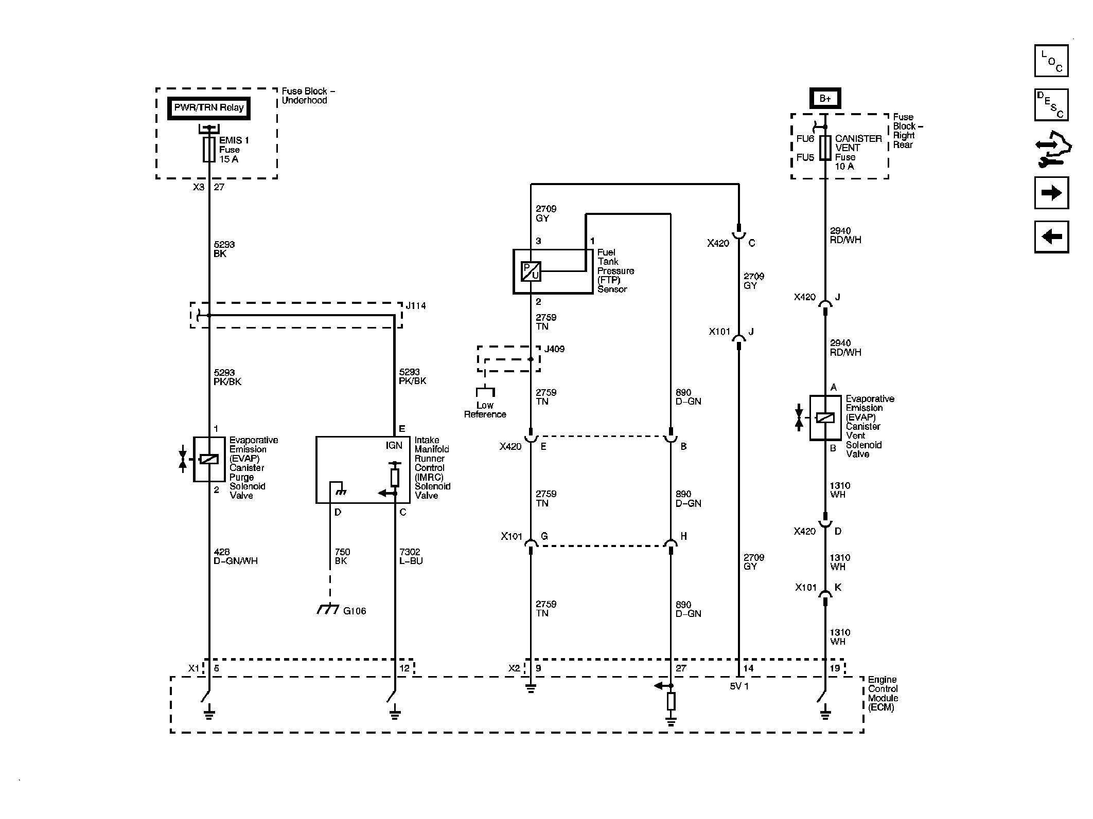
Fig 11: Fuel Controls - EVAP Controls Schematic
GM2062378Courtesy of GENERAL MOTORS CORP.
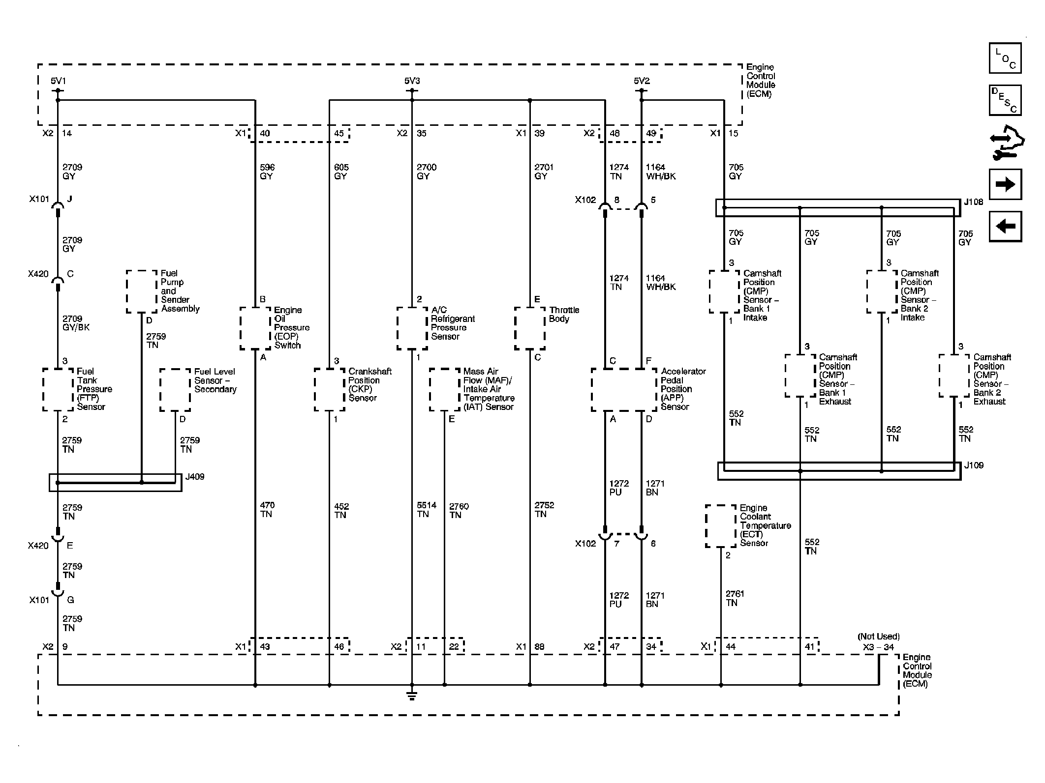
Fig 12: Controlled/Monitored Subsystem References Schematic
GM2062380Courtesy of GENERAL MOTORS CORP.