LEMON Manuals: Even more car manuals for everyone: 1960-2025
Home >> Cadillac >> 2009 >> STS V >> Repair and Diagnosis >> Accessories & Equipment >> Collision/Avoidance >> Object Detection System >> Schematic and Routing Diagrams >> Object Detection Schematics
April 5, 2026: LEMON Manuals is launched! Read the announcement.

Object Detection Schematics

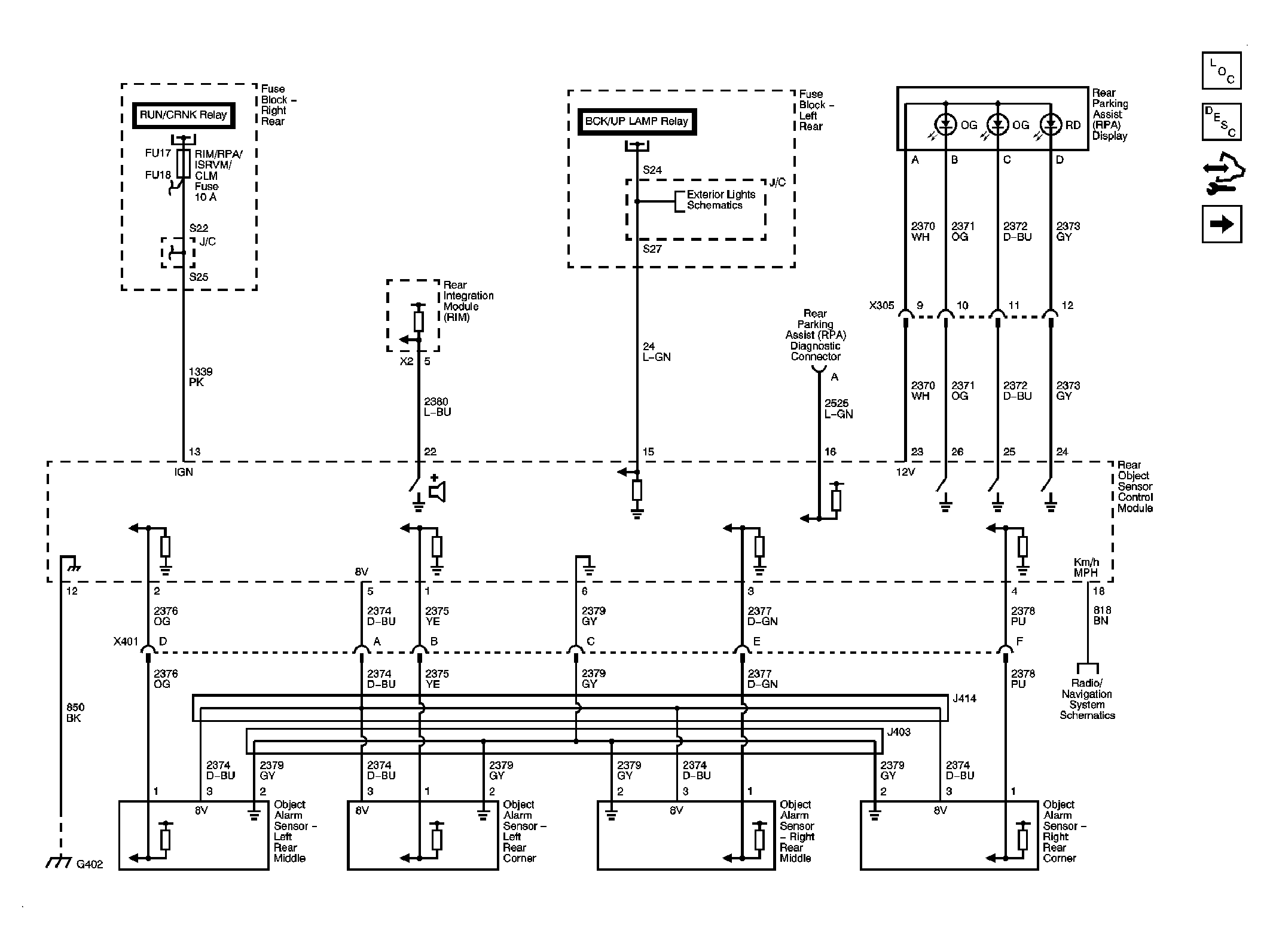
Fig 1: Rear Park Assist
GM2062756Courtesy of GENERAL MOTORS CORP.
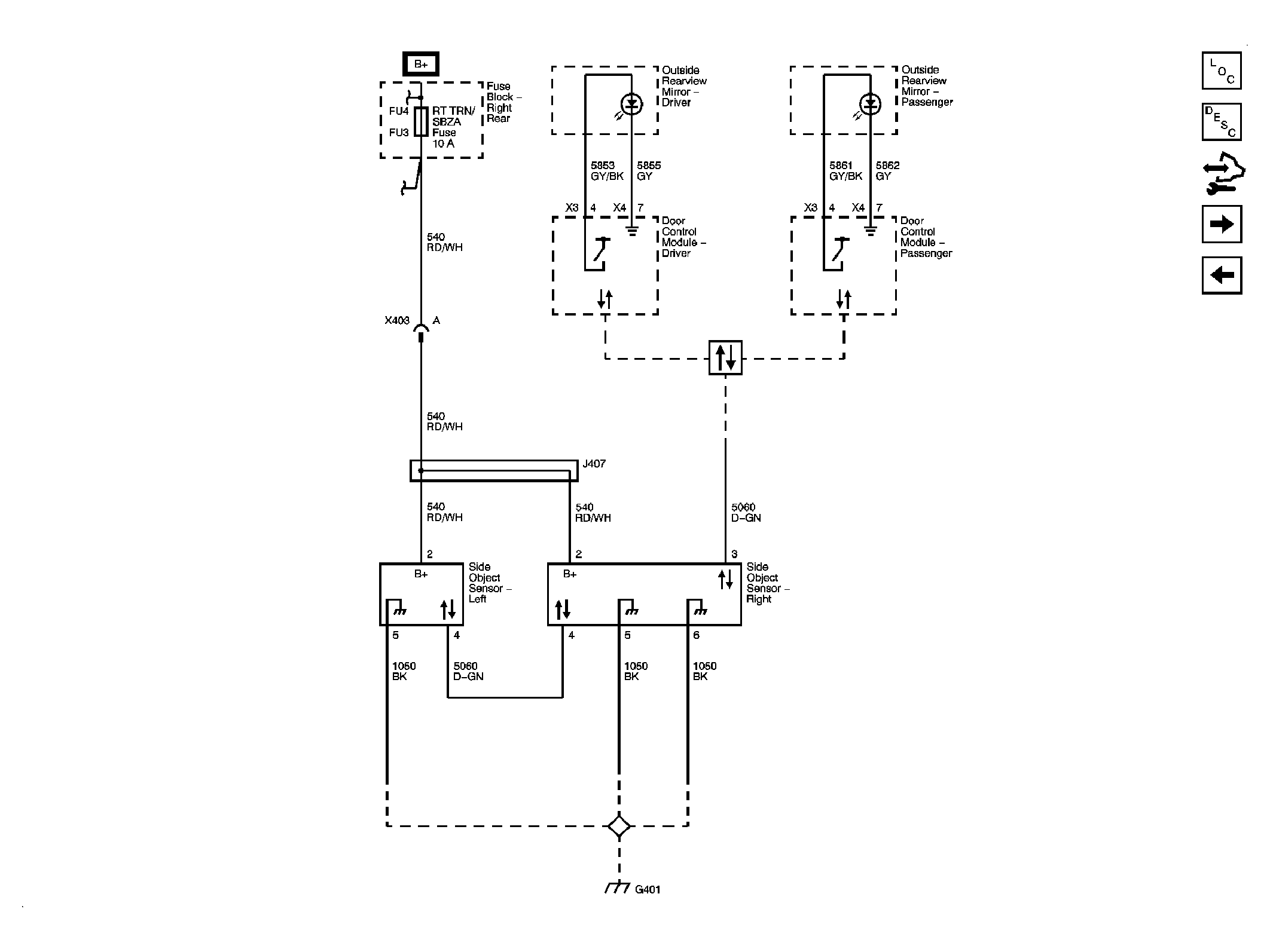
Fig 2: Side Object Detection
GM2062761Courtesy of GENERAL MOTORS CORP.
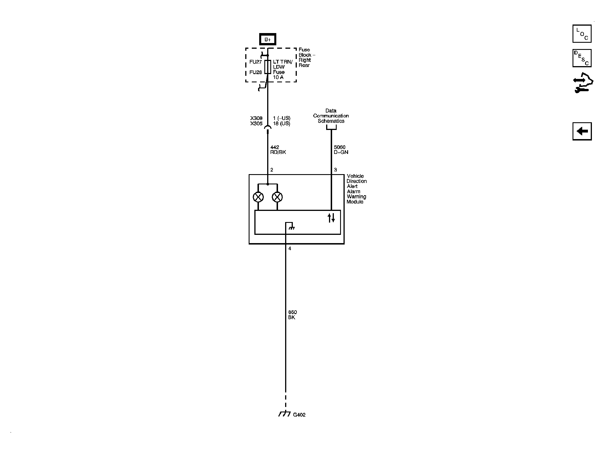
Fig 3: Lane Departure Warning
GM2062768Courtesy of GENERAL MOTORS CORP.